GM Service Manual Online
For 1990-2009 cars only
Makes
🢒
Chevrolet
🢒
1998
🢒
Blazer - 2WD
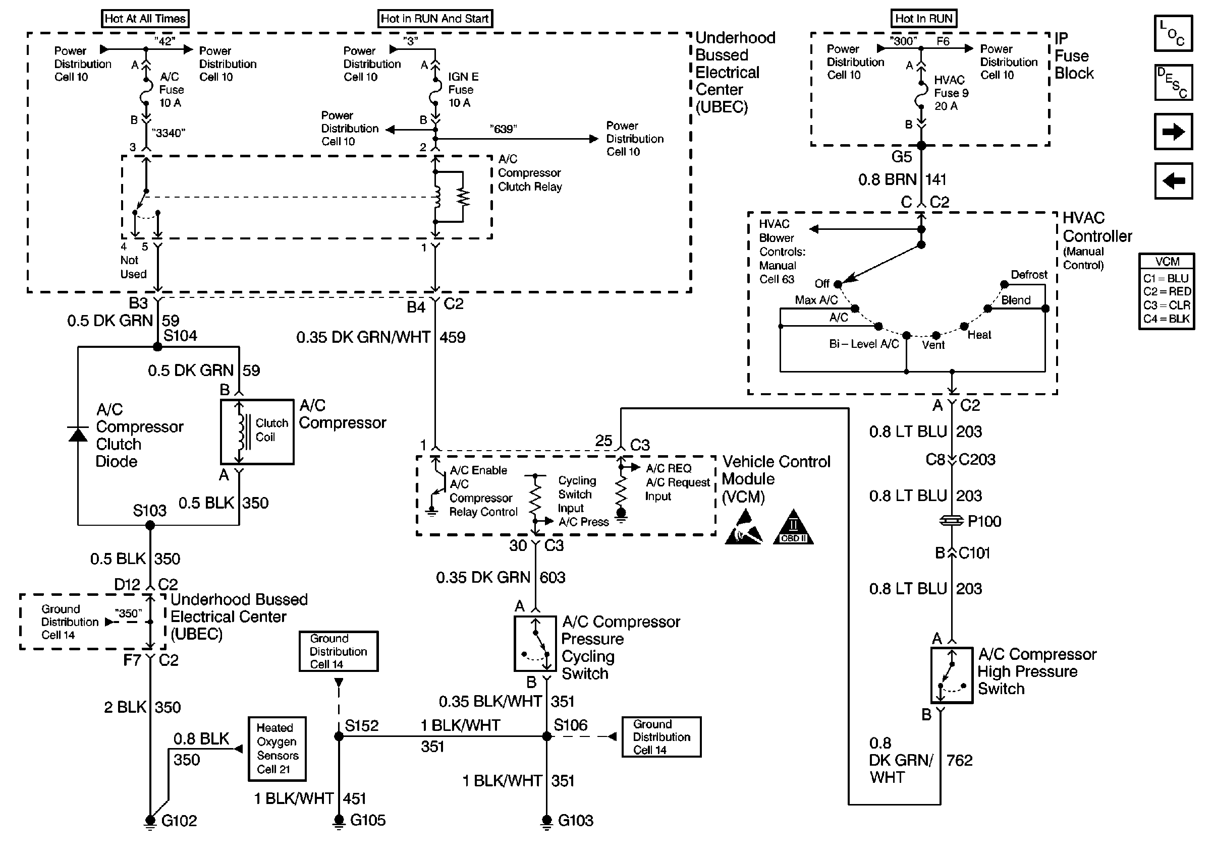
🢒 Manual A/C Compressor Control
Manual A/C Compressor Control
Manual A/C Compressor Control
Heated Oxygen Sensors
Handling Electrostatic Discharge Sensitive Parts Notice
OBD II Symbol Description Notice
Engine Controls Components
Vehicle Control Module Description
Automatic A/C Compressor Control
Automatic Transmission Switch Inputs