GM Service Manual Online
For 1990-2009 cars only
Makes
🢒
Chevrolet
🢒
1998
🢒
Blazer - 2WD
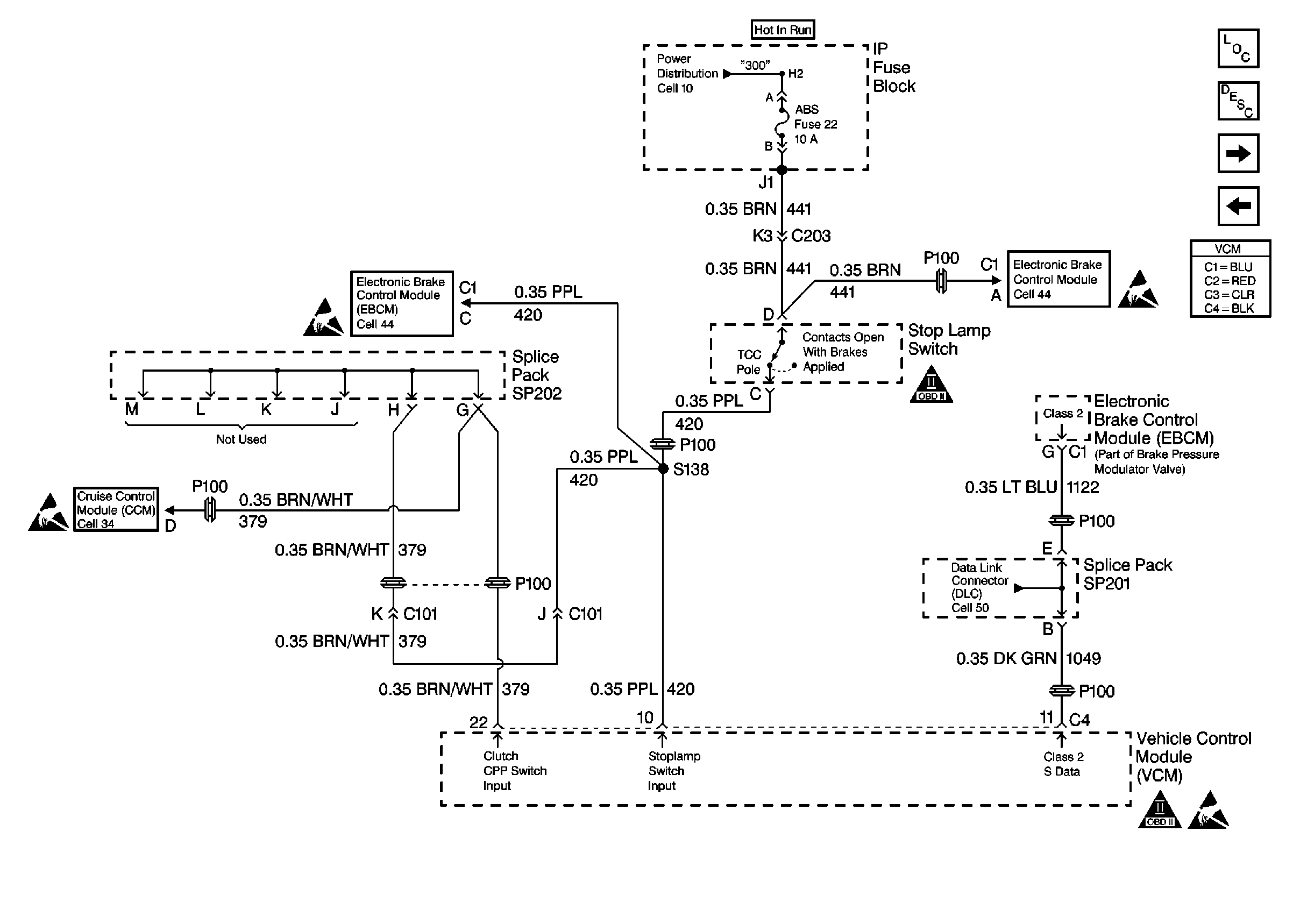
🢒 Brake Switch Input W/ A/T, W/ Auto 4WD
Brake Switch Input W/ A/T, W/ Auto 4WD
Brake Switch Input W/ A/T, W/ Auto 4WD
Handling Electrostatic Discharge Sensitive Parts Notice
Handling Electrostatic Discharge Sensitive Parts Notice
Brake Control Module Power And Grounding
Brake Control Module Power And Grounding
Handling Electrostatic Discharge Sensitive Parts Notice
OBD II Symbol Description Notice
OBD II Symbol Description Notice
Handling Electrostatic Discharge Sensitive Parts Notice
Engine Controls Components
Vehicle Control Module Description
Brake Switch Input W/ M/T
Brake Switch Input W/ A/T W/O Auto 4WD