GM Service Manual Online
For 1990-2009 cars only

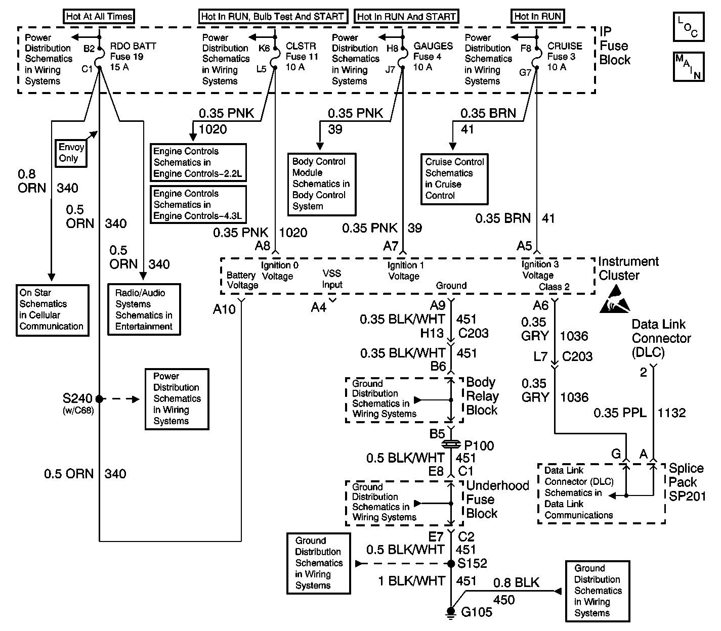
Object Number: 604886  Size: LF
Instrument Cluster Components
Instrument Cluster: Analog Schematics
AUX PWR, RDO BATT and HDLP SW Fuses
CRANK and CLSTR Fuses
TURN, SIR and GAUGES Fuses
HVAC and CRUISE Fuses
Power and Grounding
CLSTR and 4WD Fuses
Power and Ground
CRUISE Fuse, Multifunction Switch and Cruise Control Module
Vehicle Interface Unit (VIU) (Gen 1 - Dealer Installed)
Power and Ground (Chevy/GMC)
AUX PWR, RDO BATT and HDLP SW Fuses
Handling ESD Sensitive Parts Notice
G103 and G105 (2.2L)
G103 and G105 (2.2L)
G103 and G105 (2.2L)
SP201 (2.2L)
G103 and G105 (2.2L)

Step

Action

Value(s)

Yes

No

1

Did you perform the Instrument Cluster Diagnostic System Check?

--

Go to Step 2

Go to Diagnostic System Check - Instrument Cluster

2

Verify that the instrument cluster is inoperative.

Does the instrument cluster operate normally?

--

Go to Testing for Intermittent Conditions and Poor Connections in Wiring Systems

Go to Step 3

3

  1. Turn OFF the ignition.
  2. Disconnect the instrument cluster connector and remove the connector combs. Refer to Instrument Cluster Replacement .
  3. Turn ON the ignition, with the engine OFF.
  4. Using a test lamp, test between the ignition 1 voltage circuit and a good ground. Refer to Circuit Testing in Wiring Systems.

Does the test lamp illuminate?

--

Go to Step 4

Go to Step 8

4

Using a test lamp, test between the ignition 1 voltage circuit and the ground circuit (terminal A9). Refer to Circuit Testing in Wiring Systems.

Does the test lamp illuminate?

--

Go to Step 5

Go to Step 7

5

Using a test lamp, test between the ignition 3 voltage circuit and a good ground. Refer to Circuit Testing in Wiring Systems.

Does the test lamp illuminate?

--

Go to Step 9

Go to Step 6

6

Repair the open, high resistance or short to ground in the ignition 3 voltage circuit. Refer to Wiring Repairs in Wiring Systems.

Did you complete the repair?

--

Go to Step 10

--

7

Repair the open or high resistance in the ground circuit. Refer to Wiring Repairs in Wiring Systems.

Did you complete the repair?

--

Go to Step 10

--

8

Repair the open, high resistance or short to ground in the ignition 1 voltage circuit. Refer to Wiring Repairs in Wiring Systems.

Did you complete the repair?

--

Go to Step 10

--

9

Replace the instrument cluster.

Refer to Instrument Cluster Replacement .

Did you complete the replacement?

--

Go to Step 10

--

10

Operate the system in order to verify the repair.

Did you correct the condition?

--

System OK

Go to Step 3