GM Service Manual Online
For 1990-2009 cars only
Makes
🢒
Chevrolet
🢒
2000
🢒
Blazer - 2WD
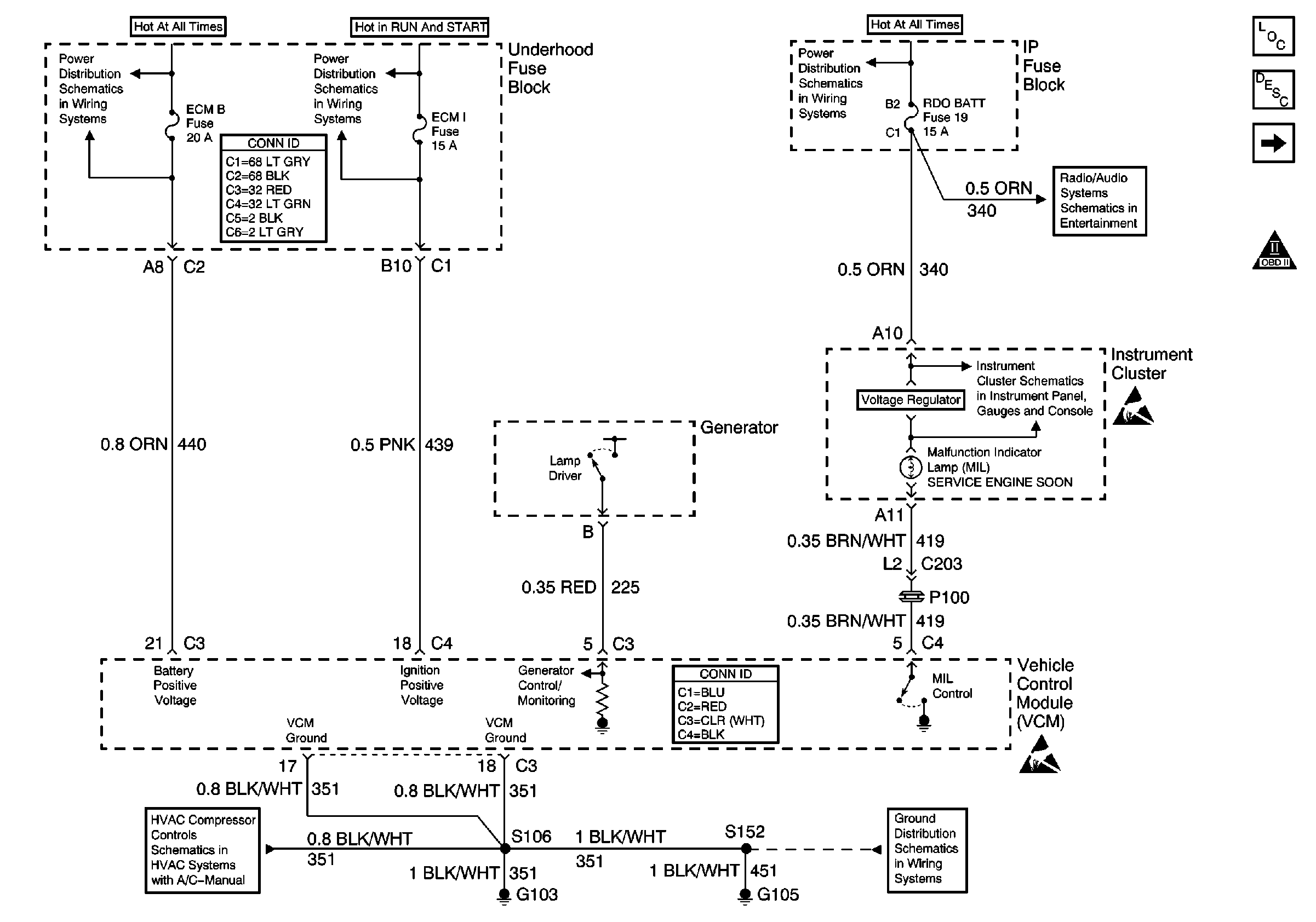
🢒 ECM B, ECM I and RDO BATT Fuses, Ground, Generator and MIL
ECM B, ECM I and RDO BATT Fuses, Ground, Generator and MIL
ECM B, ECM I and RDO BATT Fuses, Ground, Generator and MIL
Engine Controls Components
Vehicle Control Module Description
VCM, CLSTR and 4WD Fuses
OBD II Symbol Description Notice
ECM B, HORN, HTD MIR Fuses, Horn and Fuel Pump Relays
Power and Grounding Connector End Views
ECM I Fuse
AUX PWR, RDO BATT, HDLP SW Fuses and Inadvertent Power Lamp Relay
ILLUM, RDO IGN and RDO BATT Fuses and VSS Signal
Power
Handling ESD Sensitive Parts Notice
4.3L
VCM Connector End Views
G103 and G105 (2.2L)
Handling ESD Sensitive Parts Notice