GM Service Manual Online
For 1990-2009 cars only
Makes
🢒
Chevrolet
🢒
2000
🢒
Blazer - 2WD
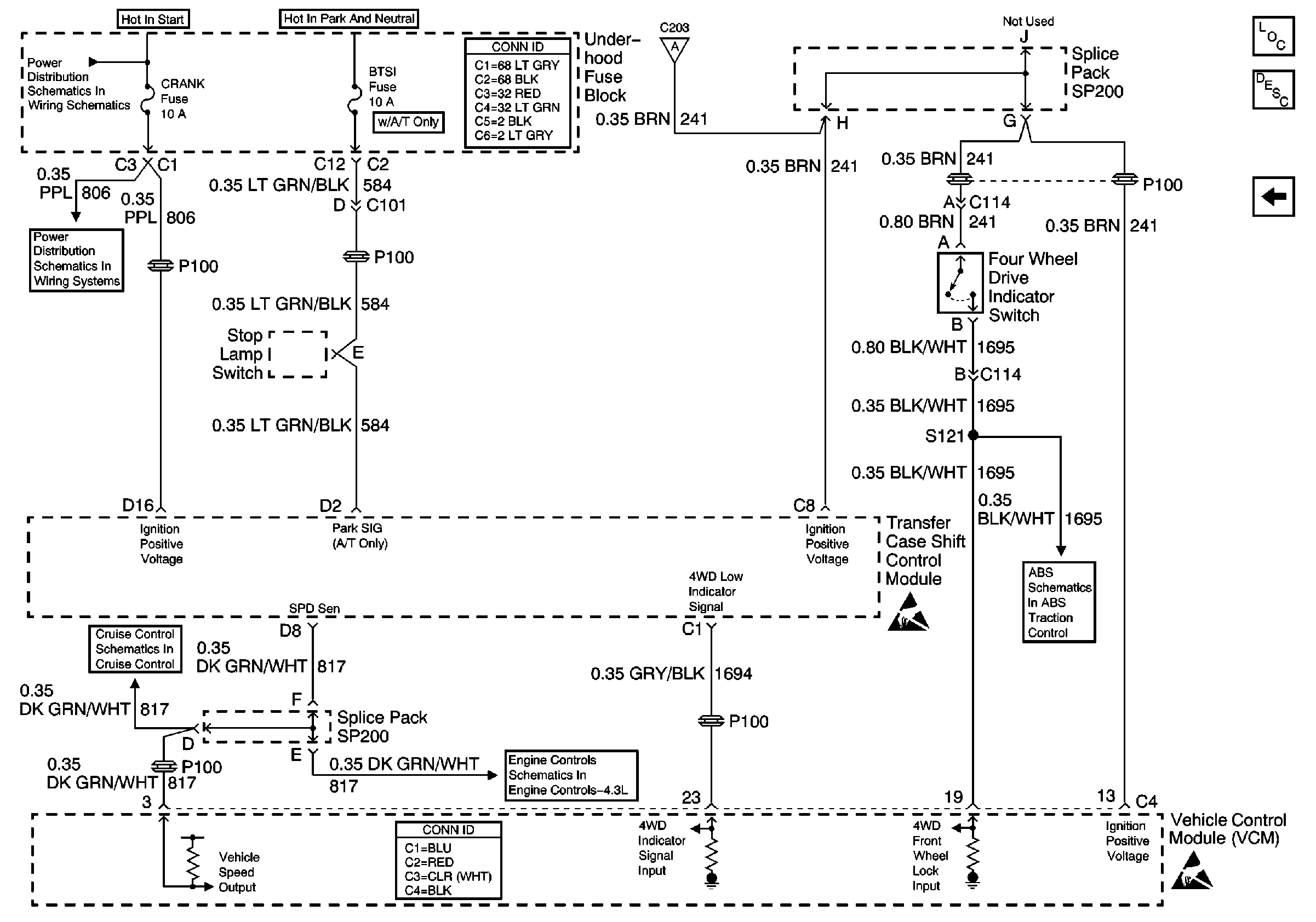
🢒 4WD Indicator Switch and Vehicle Control Module (VCM)
4WD Indicator Switch and Vehicle Control Module (VCM)
4WD Indicator Switch and Vehicle Control Module (VCM)
Transfer Case Control Components
Transfer Case Control Module Description
Transfer Case Shift Control Switch
B+ Bus Bar
Power and Grounding Connector End Views
Transfer Case Shift Control Switch
CRANK and CLSTR Fuses
Cruise Control Module and PCM/VCM
VCM Connector End Views
Vehicle Speed Outputs, 4WD High Indicator Signal, 4WD Indicator Switch
Handling ESD Sensitive Parts Notice
Class 2 Communication
Handling ESD Sensitive Parts Notice