GM Service Manual Online
For 1990-2009 cars only
Makes
🢒
Chevrolet
🢒
2001
🢒
Blazer - 2WD
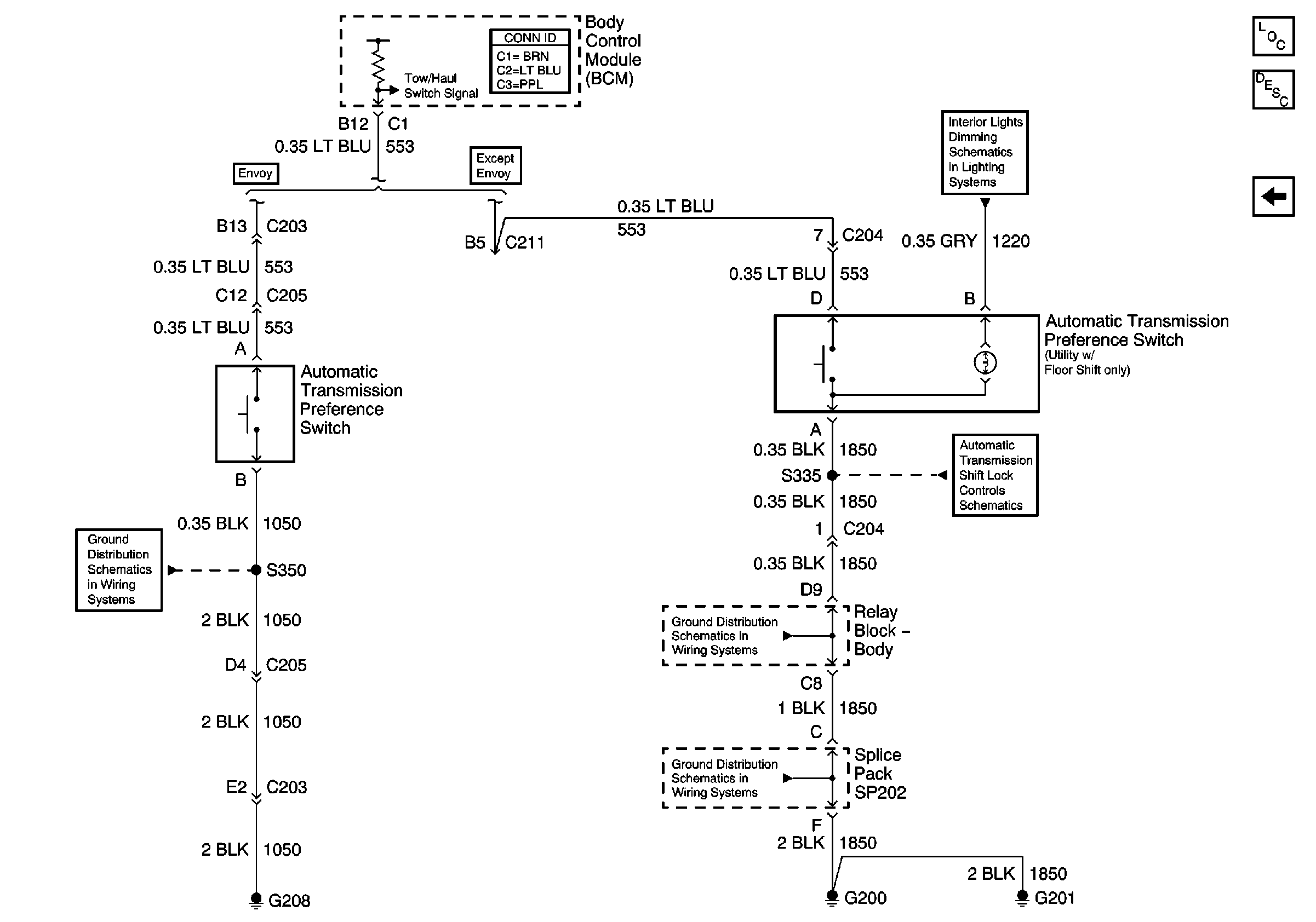
🢒 Automatic Transmission Preference Switch
Automatic Transmission Preference Switch
Automatic Transmission Preference Switch
Master Electrical Component List
Transmission Component and System Description
Brake Switch Inputs (4.3L)
Instrument Panel Cluster, BCM, and Automatic Transmission Indicators
G204 and G205 (Envoy)
Park/Neutral Position (PNP) Switch and Automatic TransmiSsion Shift Lock Solenoid (4-Door Utility w/ Column Shift)
G200, G201 and G207 (Utility)
G200, G201 and G207 (Utility)