GM Service Manual Online
For 1990-2009 cars only
Makes
🢒
Chevrolet
🢒
2005
🢒
Blazer - 2WD
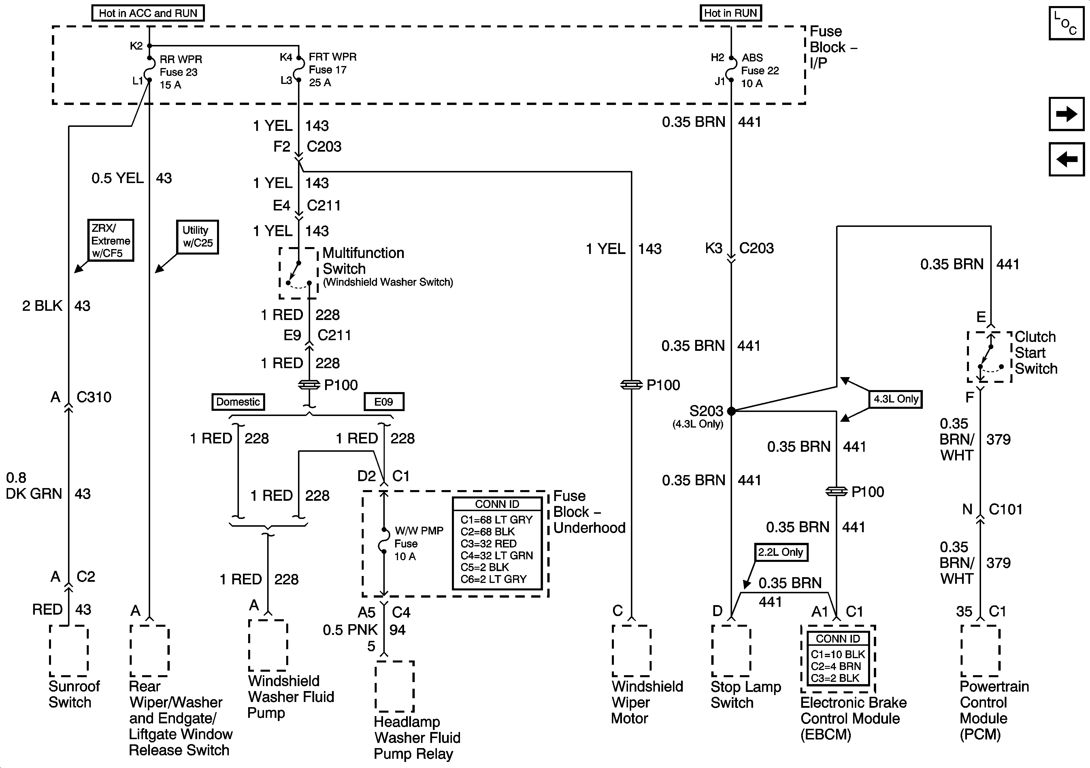
🢒 RR WPR, FRT WPR and ABS Fuses
RR WPR, FRT WPR and ABS Fuses
RR WPR, FRT WPR and ABS Fuses
Master Electrical Component List
HVAC I Fuse
POWER SEATS, POWER WINDOW Circuit Breakers and RAP Relay