GM Service Manual Online
For 1990-2009 cars only
Makes
🢒
Chevrolet
🢒
2005
🢒
Blazer - 2WD
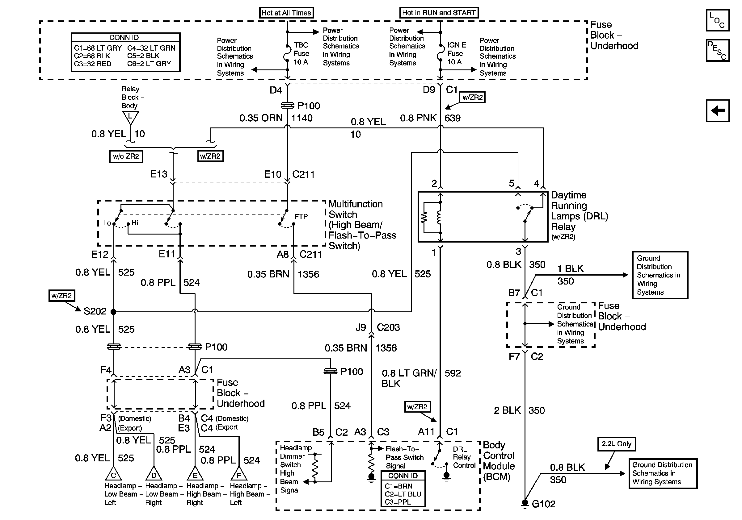
🢒 Flash-To-Pass Switch, DRL Relay (ZR2) and BCM
Flash-To-Pass Switch, DRL Relay (ZR2) and BCM
Flash-To-Pass Switch, DRL Relay (ZR2) and BCM
Master Electrical Component List
Exterior Lighting Systems Description and Operation
Headlamp Grounding Relay and BCM
STUD 2, ABS, HDLP W/W, TBC and RR W/W Fuses
B+ Bus Bar
Ign RUN and START Bus Bar
IGN E Fuse and A/C Compressor Clutch, Rear Window Defogger Relays
Headlamp Grounding Relay and BCM
DRL and Headlamp Power Relays
G102 - Except Export
G102 - Except Export
G102 - Except Export