GM Service Manual Online
For 1990-2009 cars only

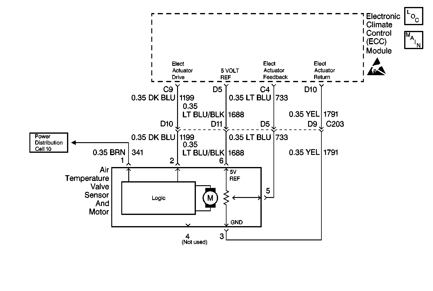
Object Number: 425171  Size: MF

Circuit Description

The air temperature valve sensor and motor is driven by the electronic climate control module to operate the air temperature valve. The position of the air temperature valve is adjusted in order to maintain the verified air-outlet temperature. A feedback potentiometer is used in the flat-pack motor so that the electronic climate control module will know the position of the air temperature valve. A low voltage at CKT 733 (LT BLU) (about 1.0 volt) represents a cold air temperature valve position and a high voltage on CKT 733 (LT BLU) (about 4.0 volts) represents a hot air temperature valve position. The electronic climate control module drives the air temperature valve sensor and motor through CKT 1199 (DL BLU) to the logic portion of the air temperature valve sensor and motor by applying 0-2.5-5 volts through this circuit. Applying 5.0 volts on CKT 1199 (DK BLU) to the logic portion of the air temperature valve sensor and motor will cause the air temperature valve to move to the full heat position. Applying 0.0 volts on CKT 1199 (DK BLU) to the logic portion of the air temperature valve sensor and motor will cause the air temperature valve to move to the full cold position. Applying approximately 2.5 volts on CKT 1199 (DK BLU) will cause the air temperature valve sensor and motor to stop. Refer to Sensor Resistance Table .

Conditions for Setting the DTC

When the ignition switch is in the ON position, the electronic climate control module will detect DTC B0415 anytime CKT 1199 (DK BLU) is at or near 0.0 voltage.

Action Taken When the DTC Sets

The electronic climate control module will drive the temperature door to the full cold position if the system is in one of the following modes:

    • UPPER OUTLET
    • BI-LEVEL
    • AUTO UPPER OUTLET/BI-LEVEL MODE

The electronic climate control module will drive the temperature valve to the full heat position if the system is in one of the following modes:

    • LOWER
    • DEFOG
    • DEFROST
    • AUTO LOWER

Conditions for Clearing the MIL/DTC

DTC B0415 will clear as soon as the fault goes away or has been repaired. The system will then return to normal operation. History DTCs can only be cleared by removing and restoring B+ or by using the scan tool.

Diagnostic Aids

    • The electronic climate control module may set class 2 lost communication DTCs when the body control module (BCM) or the vehicle control module (VCM) is being reprogrammed. After reprogramming, inspect for DTCs in the electronic climate control module. Clear any history U DTCs then resume diagnostics.
    • Visually inspect the air temperature valve sensor and motor and harness connector for loose or bent pins. If B+ has been removed from the electronic climate control module and then restored for any reason, the electronic climate control module system will (one time) drive the air temperature valve to full hot and then to full cold positions when B+ is restored.

Test Description

The numbers below refer to the step numbers on the diagnostic table.

  1. This step tests for voltage between terminal 9 and terminal 10 and the air temperature valve sensor motor.

  2. This step repairs the air temperature valve sensor motor.

  3. This step tests for voltage at terminal 10.

  4. This step inspects for a short in CKT 733.

  5. This step repairs a short in CKT 733.

  6. This step replaces the electronic climate control module.

  7. This step inspects for a short in CKT 1688.

  8. This step repairs a short in CKT 1688.

  9. This step inspects the clearing of DTCs.

Step

Action

Value(s)

Yes

No

Tools Required

    • Scan Tool
    • J 39200 Digital Multimeter (DMM)
    • J 35616-A Connector Test Adapter Kit

1

Was the Diagnostic System Check performed?

--

Go to Step 2

Go to Diagnostic System Check

2

  1. Disconnect the air temperature valve sensor and motor.
  2. Turn the ignition switch to the ON position.
  3. Test for voltage between the air temperature valve sensor and motor connector terminal 5 to battery ground and terminal 6 to battery ground.

Is the voltage measure the specified value?

5 V

Go to Step 3

Go to Step 4

3

Replace the air temperature valve sensor and motor.

Is the replacement complete?

--

Go to Diagnostic System Check

--

4

Inspect the voltage reading at terminal 6.

Is the voltage measured the specified value?

5 V

Go to Step 5

Go to Step 8

5

  1. Disconnect the electronic climate control connector.
  2. Inspect for a short to ground in CKT 733 (LT BLU).

Did you find a short to ground?

--

Go to Step 6

Go to Step 10

6

Repair the short to ground in CKT 733 (LT BLU).

Is the repair complete?

--

Go to Diagnostic System Check

--

7

Replace the electronic climate control module.

Is the replacement complete?

--

Go to Diagnostic System Check

--

8

  1. Disconnect the electronic climate control module connector.
  2. Inspect for a short to ground in CKT 1688 (LT BLU/BLK).

Did you find a short to ground?

--

Go to Step 9

Go to Step 7

9

Repair the short to ground in CKT 1688 (LT BLU/BLK).

Is the repair complete?

--

Go to Diagnostic System Check

--

10

  1. Replace the air temperature valve sensor and motor assembly with a known working assembly.
  2. Clear the DTCs.

Does the DTC reset?

--

Go to Step 7

Go to Diagnostic System Check