GM Service Manual Online
For 1990-2009 cars only

Object Number: 413631  Size: LF
Instrument Cluster Components
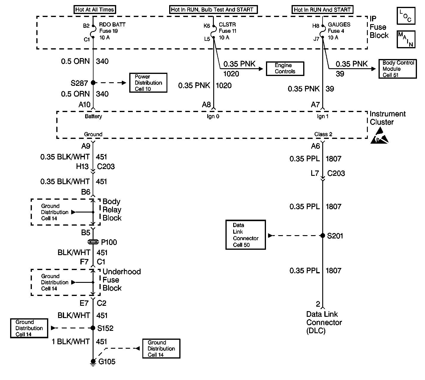
Instrument Cluster: Analog Schematics
Power Distribution Schematics
Body Control System Schematics
Ground Distribution Schematics
Ground Distribution Schematics
Handling ESD Sensitive Parts Notice

Circuit Description

The IPC inspects for a low Ignition 0 voltage when the engine is running. If the Ignition 0 is low, DTC B1367 is set. The Ignition 0 is a switched battery input to the IPC. The ignition should be high/hot whenever the ignition switch is in the following positions:

    • UNLOCK
    • RUN
    • CRANK

The switch should be low in the following positions:

    • LOCK
    • ACCESSORY

Conditions for Setting the DTC

The DTC sets if the voltage at the IPC connector terminal A8 is less than 3 volts for more than 1 second while the engine is running.

Conditions for Clearing the MIL/DTC

    • A history DTC will clear after 100 consecutive fault free ignition cycles.
    • Use a scan tool in order to clear history and current DTCs.

Diagnostic Aids

    • An Intermittent condition may be caused by the following conditions:
       - A poor connection
       - A break in the wire insulation that exposes the internal wire
       - A wire broken inside the insulation
    • The IPC odometer and the PRNDL displays will not be illuminated and the IPC will not communicate with the scan tool if the following conditions exist:
       - The ignition 0 voltage is low at IPC connector pin A8.
       - The engine is not running.
    • The season odometer will display if the tripometer switch is pressed and the IPC will communicate with the scan tool until the tripometer switch is released.
    • DTC B1367 may be read by the scan tool as a history code if the fuse was recently replaced in the CKT 1020 or an open or short to ground was repaired in the CKT 1020.

Test Description

The number(s) below refer to the step number(s) on the diagnostic table.

  1. This step inspects the Ignition 0 circuit to the IPC for intermittent connections.

Step

Action

Value(s)

Yes

No

1

Did you perform the IPC Diagnostic System Check?

--

Go to Step 2

Go to Diagnostic System Check - Instrument Cluster

2

  1. Disconnect the Instrument Panel Cluster (IPC).
  2. Inspect for an intermittent connection at pin A8 of the IPC connector or an intermittent open or short to ground in the CKT 1020.

Is an intermittent connection present?

--

Go to Step 3

Go to Step 4

3

Repair the intermittent connection.

Is the repair complete?

--

Go to Step 4

--

4

Clear the IPC DTCs using a scan tool. Refer to Clearing DTCs.

Is the repair complete?

--

Go to Diagnostic System Check - Instrument Cluster

--