GM Service Manual Online
For 1990-2009 cars only
Makes
🢒
Chevrolet
🢒
2000
🢒
Blazer - 4WD - RHD
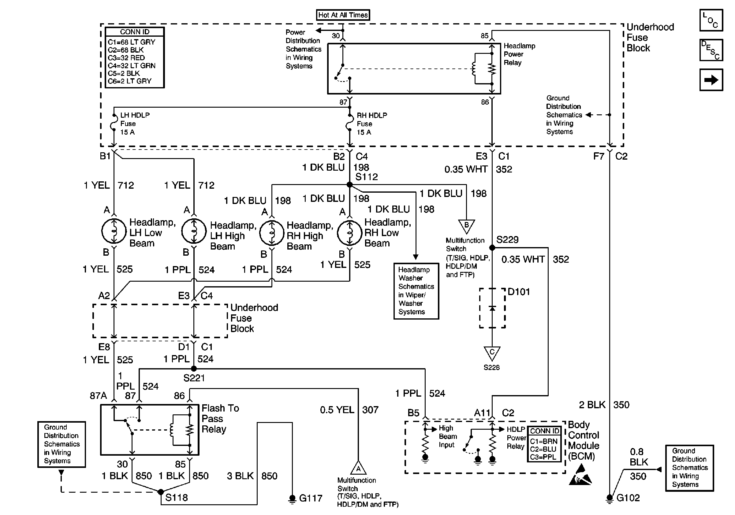
🢒 Power, Flash To Pass, and BCM
Power, Flash To Pass, and BCM
Power, Flash To Pass, and BCM
Lighting Systems Component Views
Headlights Circuit Description
Power, Headlamp Switch, and Multifunction Switch
Power and Grounding Connector End Views
B+ Bus Bar
G102
G117
Power, Headlamp Switch, and Multifunction Switch
Headlamp Washer System Schematics
Power, Headlamp Switch, and Multifunction Switch
Power, Headlamp Switch, and Multifunction Switch
Body Control System Connector End Views
Handling ESD Sensitive Parts Notice
G102