GM Service Manual Online
For 1990-2009 cars only
Makes
🢒
Chevrolet
🢒
2000
🢒
Blazer - 4WD - RHD
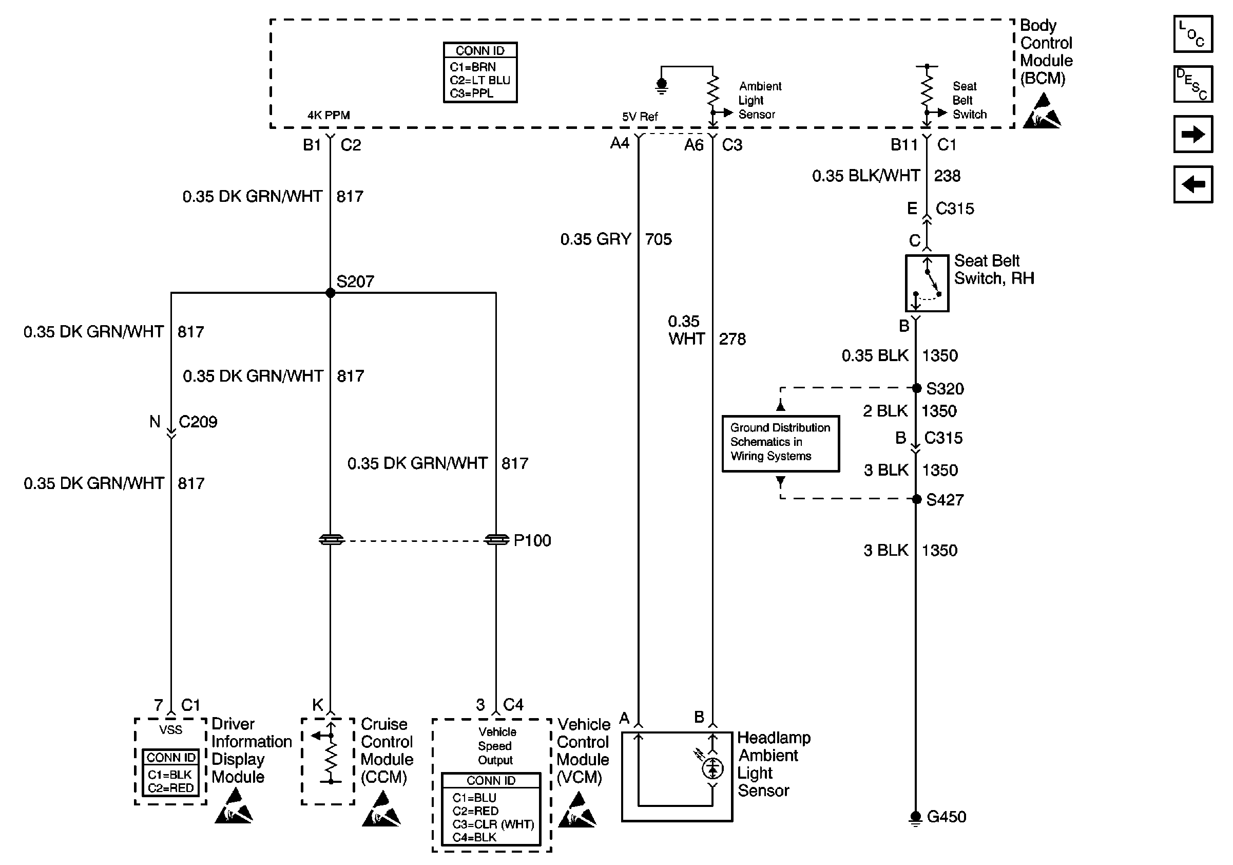
🢒 PCM/VCM, Ambient Light Sensor and Seat Belt Switch
PCM/VCM, Ambient Light Sensor and Seat Belt Switch
PCM/VCM, Ambient Light Sensor and Seat Belt Switch
Body Control Module Components
Body Control System Circuit Description
Passlock ™ Sensor, Liftglass Relay and RAP Relay
Front Jamb Switch and Door Handle Switches
Body Control System Connector End Views
Handling ESD Sensitive Parts Notice
G450
Driver Information Systems Connector End Views
Handling ESD Sensitive Parts Notice
Handling ESD Sensitive Parts Notice
VCM Connector End Views
Handling ESD Sensitive Parts Notice