GM Service Manual Online
For 1990-2009 cars only

Object Number: 395760  Size: MF
Handling ESD Sensitive Parts Notice
Engine Controls Components
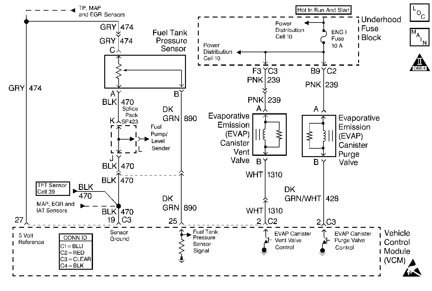
Cell 20: EGR Valve and EVAP Valves
OBD II Symbol Description Notice
VCM Connector End Views
Automatic Transmission Controls Schematics
Power Distribution Schematics
Power Distribution Schematics

Circuit Description

The EVAP LARGE LEAK TEST is based on applying vacuum to the EVAP system and monitoring the rate of vacuum decay. The powertrain control module (PCM) uses the input from the fuel tank pressure (FTP) sensor in order to determine the rate of vacuum decay. At an appropriate time, the PCM turns ON the EVAP canister purge valve and the EVAP vent valve, causing the purge valve to open and the vent valve to close. This seals the system and allows the engine to draw a vacuum on the system. At a calibrated time or vacuum level, the PCM turns OFF the purge valve, and tests the system vacuum. If the system is unable to achieve the calibrated vacuum level, the PCM will set DTC P0440.

Conditions for Running the DTC

    • DTC P0107. P0108, P0110, P0112, P0113, P0115, P0117, P0118, P0121, P0122, P0123, P0125, P0443, P0449, P0452, P0453, P1106. P1107, P1111, P1112, P1114, P1115, P1121 and P1122 not active.
    • The system voltage is between 10-18 volts.
    • The startup ECT is not more than 4°-30°C (39°-86°F), but not more than 8°C (14°F) more than the IAT startup temperature.
    • The startup IAT is not more than 4-30°C (39-86°F), but not more than 3°C (7°F) more than the ECT startup temperature.
    • The fuel tank level is between 15-85 percent for a 0.040-0.060 inches leak.
    • The barometric pressure (BARO) is more than 75 kPa.
    • The vehicle speed sensor (VSS) is less than 80 mph.

Conditions For Setting the DTC

The EVAP system is not able to achieve or maintain vacuum during the diagnostic test.

Action Taken When the DTC Sets

    • The PCM will illuminate the malfunction indicator lamp (MIL) during the second consecutive trip in which the diagnostic test has been run and failed.
    • The PCM will store conditions which were present when the DTC set as Freeze Frame and Failure Records data.

Conditions for Clearing the MIL/DTC

    • The PCM will turn OFF the MIL during the first trip in which the diagnostic has been run and passed.
    • The history DTC will clear when the PCM turns off the MIL.
    • The DTC can be cleared by using a scan tool.

Diagnostic Aids

    • The EVAP system tests run while the EVAP system is cold and while the vehicle is moving. A intermittent EVAP leak could be caused by a poor connection between EVAP system O-rings in pipe connectors. Be sure to wiggle the connectors at all pipe connections and pipe to component connections while testing this system.
    • A temporary blockage in the EVAP canister purge valve, purge pipe or EVAP canister could cause an intermittent condition. To repair a blockage in the EVAP system refer to Evaporative Emission System Cleaning .

Test Description

The numbers below refer to the step numbers on the diagnostic table.

  1. This test determines if the failure is present or intermittent.

  2. This test determines if the failure is caused by a blockage or large vacuum leak.

  3. This test determines if the leak is in the tank area or from the EVAP canister forward.

  4. The usage of the ultra-sonic leak detector is necessary to locate leaks above the fuel tank. It may be necessary to partially lower the fuel tank in order to pinpoint the leaks.

  5. Because of temperature restrictions use the Service Bay Test to complete the test procedure.

DTC P0440 - EVAP System

Step

Action

Values

Yes

No

1

Did you Perform the Powertrain On-Board Diagnostic System Check?

--

Go to Step 2

Go to Powertrain On Board Diagnostic (OBD) System Check

2

Does the scan tool indicate DTC P0443, P0449, P0452 or P0453 is current?

--

Go to Diagnostic Trouble Code (DTC) List/Type

Go to Step 3

3

Inspect the EVAP system for the following conditions:

    • A loose, incorrect, defective or missing fuel fill cap
    • Improperly routed, kinked or damaged EVAP system purge vapor pipes or vent hose
    • Damaged EVAP canister purge valve EVAP vent valve and EVAP canister
    • A loose, missing or damaged service port dust cap and/or schrader valve

Did you find and correct the condition?

--

 

Go to Step 4

4

  1. With a scan tool, review and record the Freeze Frame and Failure Records data.
  2. Use a scan tool in order to clear the DTCs.
  3. Perform the Service Bay Test.

Does the scan tool indicate that the Service Bay Test has passed?

--

Go to Diagnostic Aids

Go to Step 5

5

  1. Install theJ 41415-40 fill tank cap adaptor .
  2. Connect the J 41413 EVAP pressure/purge diagnostic station to the J 41415-40 fuel tank cap adaptor.
  3. With a scan tool, seal the EVAP system.
  4. Important: Do not exceed the specified pressure.

  5. Attempt to pressurize the system to the specified value by slowly turning the EVAP service station rotary switch to the pressure position.

Does the EVAP pressure/purge diagnostic station indicate that the specified value was achieved and held?

1.25 kPa (5 in H2O)

Go to Step 6

Go to Step 9

6

  1. With the EVAP diagnostic station, maintain the fuel tank pressure at the specified value .
  2. Use a scan tool in order to observe the fuel tank pressure parameter.

Does the scan tool indicate fuel tank pressure near the specified value?

1.25 kPa (5 in H2O)

Go to Step 7

Go to Step 22

7

Disconnect the purge pipe from the EVAP purge valve.

Does the scan tool indicate fuel tank pressure near the specified value?

0 kPa (0 in H2O)

Go to Step 14

Go to Step 8

8

Disconnect the purge pipe from the EVAP canister.

Does the scan tool indicate fuel tank pressure near the specified value?

0 kPa (0 in H2O)

Go to Step 17

Go to Step 19

9

  1. Disconnect the fuel tank vapor pipe from the EVAP canister.
  2. Install a hand held vacuum pump to the canister vapor port.
  3. Turn ON the ignition.
  4. Use a scan tool in order to seal the system.
  5. Apply vacuum with the hand held vacuum pump.

Does the vacuum pump gauge indicate you could achieve and hold vacuum ?

--

Go to Step 16

Go to Step 10

10

  1. Disconnect the EVAP fresh air hose from the EVAP vent valve and block the hose.
  2. Apply vacuum with the hand held vacuum pump.

Does the vacuum pump gauge indicate you could achieve and hold vacuum ?

--

Go to Step 21

Go to Step 11

11

  1. Disconnect the EVAP vent hose from the EVAP canister and block the vent hose port.
  2. Apply vacuum with the hand held vacuum pump.

Does the vacuum pump gauge indicate you could achieve and hold vacuum ?

--

Go to Step 18

Go to Step 12

12

  1. Disconnect the purge pipe from the EVAP canister and block the purge port.
  2. Apply vacuum with the hand held vacuum pump.

Does the vacuum pump gauge indicate you could achieve and hold vacuum ?

--

Go to Step 13

Go to Step 19

13

  1. Disconnect the purge pipe from the EVAP canister purge valve.
  2. Connect A hand held vacuum pump to the EVAP canister purge valve purge port.
  3. Apply vacuum with the hand held vacuum pump.

Does the vacuum pump gauge indicate you could achieve and hold vacuum ?

--

Go to Step 15

Go to Step 20

14

Inspect the EVAP purge valve vacuum source for damage or a restriction.

Did you find and correct the condition?

--

Go to Step 23

Go to Step 20

15

Replace the purge pipe. Refer to Fuel Hose/Pipes Replacement - Engine Compartment .

Did you complete the replacement?

--

Go to Step 23

--

16

  1. Connect all EVAP hardware that was previously disconnected.
  2. Connect the J 41413 EVAP pressure/purge diagnostic station to the fill tank cap adaptor.
  3. Turn ON the ignition, with the engine OFF.
  4. Use a scan tool in order to seal the EVAP system.
  5. With the EVAP diagnostic station, continuously attempt to pressurize the EVAP system to the specified value.
  6. Important:  It may be necessary to partially lower the fuel tank. Refer to Fuel Tank Replacement .

  7. Use the J 41416 ultrasonic leak detector in order to locate leaks in the following locations:
  8. • The fuel sender O-ring. Refer to Fuel Sender Assembly Replacement .
    • The fuel tank, fill limiter vent valve and pressure relief valve. Refer to Fuel Tank Replacement .
    • The EVAP vapor pipe. Refer to Fuel Hose/Pipes Replacement - Engine Compartment .
    • The fuel fill cap.
    • The fuel fill neck and seal. Refer to Filler Tube Replacement .

Did you complete the repair?

1.25 kPa (5 in H2O)

Go to Step 23

--

17

Repair the plugged EVAP purge pipe. Refer to Evaporative Emission System Cleaning .

Did you complete the repair?

--

Go to Step 23

--

18

Replace the fresh air vent hose.

Did you complete the replacement?

--

Go to Step 23

--

19

Replace the EVAP canister. Refer to Evaporative Emission Canister Replacement .

Did you complete the replacement?

--

Go to Step 23

--

20

Important: Inspect for carbon release in the purge valve. Refer to Evaporative Emission System Cleaning .

Replace the EVAP canister purge valve. Refer to Evaporative Emission Canister Purge Solenoid Valve Replacement .

Did you complete the replacement?

--

Go to Step 23

--

21

Replace the EVAP vent valve. Refer to Evaporative Emission Vent Valve Replacement .

Did you complete the replacement?

--

Go to Step 23

--

22

Replace the fuel tank pressure sensor. Refer to Fuel Tank Pressure Sensor Replacement .

Did you complete the replacement?

--

Go to Step 23

--

23

  1. Reconnect all EVAP hardware that was previously disconnected.
  2. Perform the Service Bay Test.

Does the scan tool indicate that the Service Bay Test has passed?

--

System OK

Go to Step 5