GM Service Manual Online
For 1990-2009 cars only
Makes
🢒
Chevrolet
🢒
2001
🢒
Blazer - 4WD - RHD
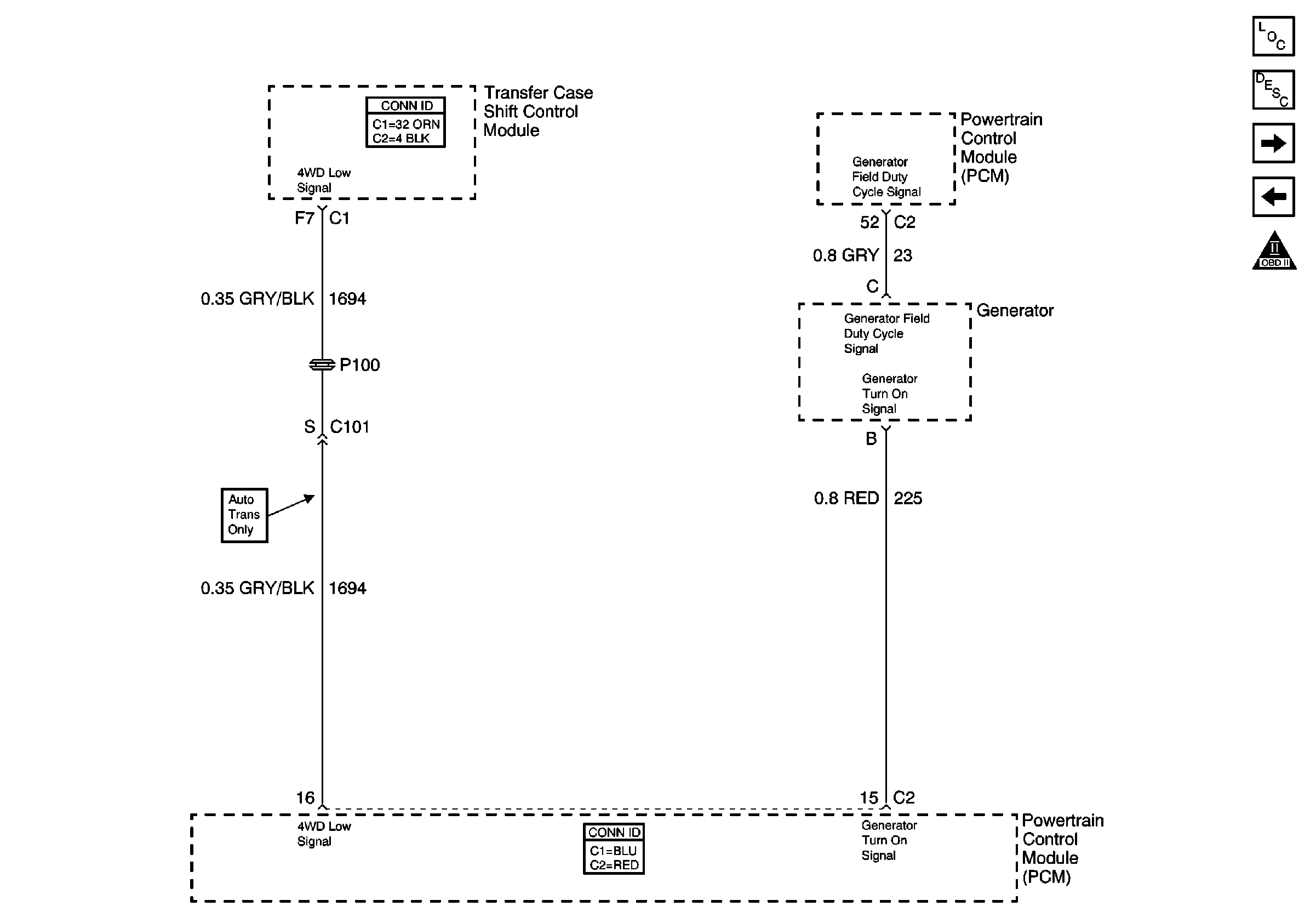
🢒 4WD Indicator Signal, and Generator
4WD Indicator Signal, and Generator
4WD Indicator Signal, and Generator
Master Electrical Component List
Powertrain Control Module Description
Automatic Transmission Valve Controls
EGR Valve and EVAP Valves
OBD II Symbol Description Notice