GM Service Manual Online
For 1990-2009 cars only
Makes
🢒
Chevrolet
🢒
2002
🢒
Blazer - 4WD - RHD
🢒 Backup Lights
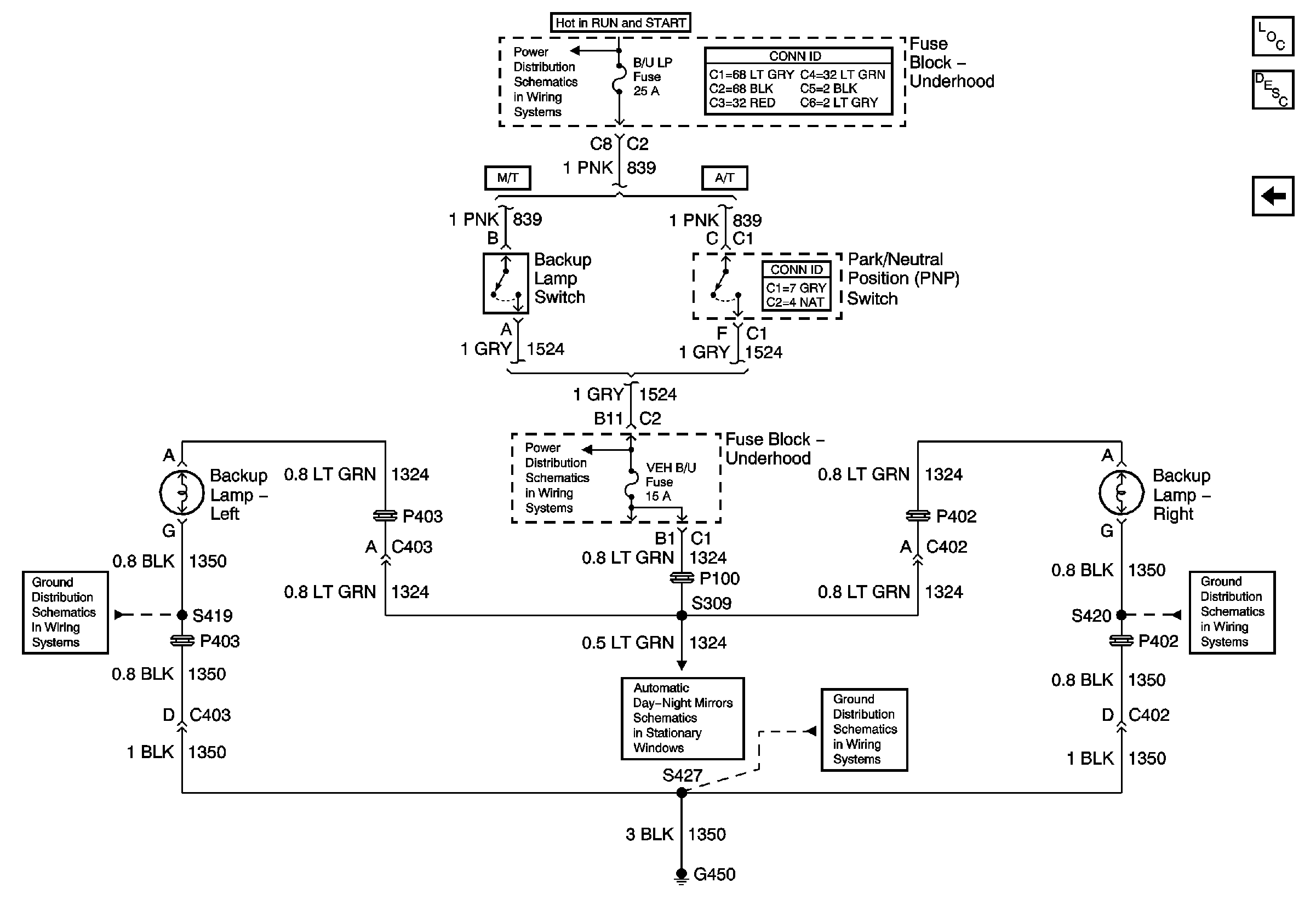
Backup Lights
Backup Lights
Master Electrical Component List
Exterior Lighting Systems Description and Operation
STOP LP, VEH HMSL, and TRL HMSL Fuses
S313 and S419
Ign START, RUN and ACC Bus Bar
B/U LP, OXYGEN, ENG I, TRL B/U, VEH B/U and BTSI Fuses
Automatic Day-Night Mirrors Schematics
G450
S320 and S420