REVISION: 11/17/96
THIS BULLETIN IS BEING REVISED TO CORRECT ATTACHMENT #2. PLEASE DISCARD CORPORATE BULLETIN NUMBER 63-82-05 (SECTION 8 - CHASSIS/BODY ELECTRICAL). ----------------------------------------------------------------------
*********************************************************************
THIS BULLETIN IS BEING ISSUED TO UPDATE SECTION 8D OF THE 1996 CAMARO/FIREBIRD SERVICE MANUAL (GMP/96-F-1). PLEASE REPLACE THE EXISTING PAGES IN THE AFFECTED SERVICE MANUALS WITH THE FOLLOWING:
THIS VEHICLE IS EQUIPPED WITH SUPPLEMENTAL INFLATABLE RESTRAINT (SIR). REFER TO CAUTIONS IN SECTION 9J UNDER "ON VEHICLE SERVICE" AND THE SIR COMPONENT AND WIRING LOCATION VIEW IN SECTION 9J BEFORE PERFORMING SERVICE ON OR AROUND SIR COMPONENTS OR WIRING. FAILURE TO FOLLOW CAUTIONS COULD RESULT IN POSSIBLE AIR BAG DEPLOYMENT, PERSONAL INJURY, OR OTHERWISE UNNEEDED SIR SYSTEM REPAIRS.
CONTENTS
GENERAL DESCRIPTION SYSTEM FUNCTIONS WAKE-UP/ASLEEP STATES POWER REQUIREMENTS ABBREVIATIONS/DEFINITIONS
ON-VEHICLE SERVICE BCM REPLACEMENT COMPONENT LOCATIONS/REMOVAL PROCEDURES
DIAGNOSTICS ENTRY INTO DIAGNOSTICS INTERMITTENT/HISTORY DTCS BODY CONTROL MODULE (BCM) REPLACEMENT/REMOVAL PROCEDURES CLEARING BCM DTCS
BCM WIRING DIAGRAMS
DTC DISPLAY ORDER
BCM DTCS
DTC 12-DIAGNOSTIC SYSTEM CHECK
DTC 21/31-COURTESY LAMPS FEED (CIRCUIT SHORTED TO GROUND)
DTC 22/32-COURTESY LAMPS RETURN (CIRCUIT SHORTED TO B+)
DTC 23/33-RETAINED ACCESSORY POWER (RAP) (CIRCUIT SHORTED TO GROUND OR B+)
DTC 24/34-"FASTEN SEATBELT" INDICATOR LAMP (CIRCUIT SHORTED TO GROUND OR B+)
DTC 25/35-SECURITY L.E.D. (WITH UA6 ONLY)
"REMOTE CONTROL DOOR LOCK TRANSMITTER DTCS" (W/UA6 ONLY)
DTC 41-LAST TRANSMITTER MESSAGE RECEIVED VALID (WITH AU0 ONLY)
DTC 42-LAST TRANSMITTER MESSAGE RECEIVED HAD INVALID ID (WITH AU0 ONLY)
DTC 43-LAST TRANSMITTER MESSAGE RECEIVED HAD SUMCHECK ERROR (WITH AU0 ONLY)
DTC 44-LAST TRANSMITTER MESSAGE RECEIVED HAD ENCRYPTION ERROR (WITH AU0 ONLY)
DTC 45-RECEIVER PROCESSING CURRENTLY IN 20 SECOND LOCKOUT (WITH AU0 ONLY)
DTC 55-BEGIN CONFIGURATION DISPLAY
GENERAL DESCRIPTION
SYSTEM FUNCTIONS
THE BODY CONTROL MODULE (BCM) PERFORMS THE FOLLOWING FUNCTIONS:
O REMOTE KEYLESS ENTRY O UNIVERSAL THEFT DETERRENT SYSTEM O PASS-KEY II (R) O AUDIBLE WARNINGS O "FASTEN SEATBELT" INDICATOR O "LOW COOLANT" INDICATOR LATCHING O RETAINED ACCESSORY POWER (RAP) O POWER DOOR LOCKS O REAR COMPARTMENT LID RELEASE O COURTESY LAMP CONTROL O ILLUMINATED ENTRY O DELAYED INTERIOR LAMPS
WAKE-UP/ASLEEP STATES
"WAKE-UPS" ARE SIGNALS THAT WILL TURN THE BCM "ON" AND CAUSE IT TO BEGIN ACTIVE CONTROL AND/OR MONITORING. THE BCM IS "ASLEEP" WHEN IT HAS STOPPED CONTROL OR MONITORING AND HAS BECOME IDLE AGAIN. THE SIGNALS THAT WILL CAUSE THE BCM TO WAKE-UP ARE AS FOLLOWS:
O COURTESY LAMP SYSTEM O REMOTE KEYLESS ENTRY SYSTEM O IGNITION "ON" (IGN 1) O PARK LAMPS O HEADLAMPS O DOOR JAMB SWITCHES O REAR COMPARTMENT LID AJAR INDICATOR SWITCH O KEY IN IGNITION SWITCH O SHOCK SENSOR
AFTER THE BCM IS AWAKE AND THE WAKE-UP INPUT IS REMOVED (I.E., A DOOR IS OPENED, THEN CLOSED) THE BCM WILL "GO TO SLEEP" AGAIN IN 10 MINUTES.
IF THE BCM SEES A DOOR AJAR WAKE-UP, AND THAT WAKE-UP REMAINS ACTIVE (I.E., THE DOOR REMAINS OPEN WITH IGNITION "OFF") FOR 10 MINUTES, THE BCM WILL TURN COURTESY LAMPS "OFF", IF THEY WERE "ON". THIS IS DONE TO PREVENT BATTERY DRAIN IF A DOOR IS INADVERTENTLY LEFT OPEN FOR AN EXTENDED PERIOD OF TIME.
POWER REQUIREMENTS
OPERATING CURRENT AT THE BCM BATTERY TERMINALS SHOULD NOT EXCEED 75 MILLIAMPS WHILE THE BCM IS AWAKE WITH IGNITION "OFF"; 250 MILLIAMPS IS AN APPROXIMATE NORMAL VALUE WITH THE IGNITION IN "RUN". THE RAP SYSTEM ALLOWS OPERATION OF THE POWER DOOR LOCKS, CONVERTIBLE TOP AND RADIO UNTIL A DOOR IS OPENED OR 10 MINUTES HAS ELAPSED. WHEN THE BCM IS ASLEEP, THE CURRENT SHOULD NOT EXCEED 3 MILLIAMPS (W/UA6), OR 2 MILLIAMPS (WITHOUT UA6). THE BCM GOES ASLEEP AFTER THE IGNITION IS SHUT "OFF" AND 10 MINUTES HAS ELAPSED. OPERATING CURRENT DRAWN BY THE IGN 1 AND IGN 3 TERMINALS OF THE BCM SHOULD NOT EXCEED 15 MILLIAMPS. REFER TO SECTION 6D1 FOR MORE DETAILS ON BCM CURRENT DRAW IN VARIOUS AWAKE AND ASLEEP CONDITIONS. FOR MOST BCM FUNCTIONS, THE BCM WILL OPERATE PROPERLY WITH A SYSTEM VOLTAGE OF 9-16 VOLTS.
ABBREVIATIONS/DEFINITIONS
SEVERAL ABBREVIATIONS ARE COMMONLY USED THROUGHOUT THIS SECTION. THEY ARE PRESENTED HERE FOR EASY REFERENCE.
BCM . . . . . . . . . . . . BODY CONTROL MODULE DLC . . . . . . . . . . . . DATA LINK CONNECTOR DTC . . . . . . . . . . . . DIAGNOSTIC TROUBLE CODE DVM . . . . . . . . . . . . DIGITAL VOLTMETER PCM . . . . . . . . . . . . POWERTRAIN CONTROL MODULE PASS-KEY II (R) . . . . . . PERSONAL AUTOMOTIVE SECURITY SYSTEM RAP . . . . . . . . . . . . RETAINED ACCESSORY POWER UTD . . . . . . . . . . . . UNIVERSAL THEFT DETERRENT
ON-VEHICLE SERVICE
THIS VEHICLE IS EQUIPPED WITH SUPPLEMENTAL INFLATABLE RESTRAINT (SIR). REFER TO CAUTIONS IN SECTION 9J UNDER "ON-VEHICLE SERVICE" AND THE SIR COMPONENT AND WIRING LOCATION VIEW IN SECTION 9J BEFORE PERFORMING SERVICE ON OR AROUND SIR COMPONENTS OR WIRING. FAILURE TO FOLLOW CAUTIONS COULD RESULT IN POSSIBLE AIR BAG DEPLOYMENT, PERSONAL INJURY, OR OTHERWISE UNNEEDED SIR SYSTEM REPAIRS.
BCM REPLACEMENT
TECHNICIANS SHOULD NOT REPLACE THE BCM UNLESS SPECIFICALLY DIRECTED TO DO SO BY THE DIAGNOSTICS IN THIS MANUAL. MOST SYSTEM CONCERNS ARE TRACEABLE TO FAULTY WIRING, CONNECTORS, OR COMPONENTS. THE BCM ITSELF IS VERY RELIABLE, AND IS NOT LIKELY THE CAUSE OF A FAULT. BCM REPLACEMENT BEFORE COMPLETE DIAGNOSIS IS PERFORMED WILL LIKELY LEAD TO A RECURRENCE OF THE FAULT.
THE BCM ELECTRICAL CONNECTORS ARE DESIGNED WITH INDEXING TABS AND SLOTS, AND WILL ONLY FIT ONE WAY. THE CONNECTORS DO NOT REQUIRE EXCESSIVE FORCE WHEN INSTALLED CORRECTLY. INSTALLING THE CONNECTORS INCORRECTLY CAN CAUSE DAMAGE TO THE CONNECTORS, THE BCM OR OTHER VEHICLE COMPONENTS OR SYSTEMS. BCM REMOVAL/REPLACEMENT PROCEDURES CAN BE FOUND BELOW.
COMPONENT LOCATIONS/REMOVAL PROCEDURES
BELOW IS A LIST OF EACH COMPONENT THAT A BCM DIAGNOSTIC CHART MAY DIRECT YOU TO REPLACE. USE THE LIST TO DETERMINE WHICH SECTION IN THE MANUAL CONTAINS THE REMOVAL AND REPLACEMENT PROCEDURES FOR THE COMPONENT IN QUESTION. REFER BELOW FOR BCM REMOVAL/REPLACEMENT PROCEDURES.
BCM . . . . . . . . . . . . . . . . . . . 8D PCM . . . . . . . . . . . . . . . . . . . 6E3 INSTRUMENT CLUSTER. . . . . . . . . . . . 8C PASS KEY II (R) IGNITION KEY. . . . . . . 9D THEFT DETERRENT SHOCK SENSOR. . . . . . . 9D THEFT DETERRENT L.E.D. . . . . . . . . . 9D
DIAGNOSTICS
ENTRY INTO DIAGNOSTICS
IN THE DIAGNOSTIC MODE, THE BCM DISPLAYS ANY DIAGNOSTIC TROUBLE CODES (DTCS) STORED IN MEMORY. THE DTCS ARE DISPLAYED AS FLASH CODES THROUGH THE "SECURITY" INDICATOR LAMP ON THE INSTRUMENT CLUSTER. DURING NORMAL OPERATION, IF THE BCM DETECTS A FAULT IN A MONITORED SYSTEM, THERE IS NO FLASH CODE TO INDICATE TO THE CUSTOMER THAT A FAULT HAS OCCURRED, THOUGH HE/SHE MAY DETECT A SYSTEM MALFUNCTION. SYSTEM FAULTS ARE STORED BY THE BCM AS "CURRENT", OR "HISTORY" DTCS. A "CURRENT" DTC MEANS THAT THE FAULT WAS PRESENT WHEN THE DIAGNOSTIC MODE WAS ENTERED. A "HISTORY" DTC MEANS THE FAULT OCCURRED SOMETIME AFTER THE BCM WAS INSTALLED IN THE VEHICLE (OR SINCE THE LAST TIME THE DTCS WERE CLEARED), BUT MAY NOT CURRENTLY BE PRESENT. IF A "CURRENT" DTC IS STORED, THE ASSOCIATED "HISTORY" DTC WILL ALWAYS BE STORED. WHEN WORKING ON SYSTEMS CONTROLLED BY THE BCM, THE TECHNICIAN SHOULD ALWAYS REFER TO THIS SECTION AND CHECK FOR DTCS.
DIAGNOSTICS IS ENTERED BY PERFORMING THE FOLLOWING STEPS:
O TURN THE IGNITION SWITCH TO THE "RUN" POSITION TO DISARM THE UNIVERSAL THEFT DETERRENT SYSTEM, IF EQUIPPED.
O TURN THE IGNITION SWITCH TO THE "OFF" POSITION.
O REMOVE THE RADIO FUSE 17 FROM THE I/P FUSE BLOCK.
O TURN THE IGNITION SWITCH TO THE "ACC" POSITION (ENTERS PROGRAM MODE FOR FEATURE CUSTOMIZATION, 1 OR 2 AUDIBLE WARNING TONES FOR MODE VERIFICATION).
O WITHIN 5 SECONDS, TURN THE IGNITION SWITCH TO "OFF" AND IMMEDIATELY (WITHIN 1 SECOND) BACK TO THE "ACC" POSITION (ENTERS DIAGNOSTIC MODE, 3 AUDIBLE WARNING TONES FOR MODE VERIFICATION).
THE BCM WILL BEGIN TO FLASH DTCS 4 SECONDS AFTER ENTERING THE DIAGNOSTIC MODE. EACH FLASH OF THE "SECURITY" INDICATOR LAMP ON THE I/P REPRESENTS A NUMBER. FOR EXAMPLE, ONE FLASH FOLLOWED BY TWO QUICK FLASHES REPRESENTS A CODE 12. EACH CODE IS DISPLAYED 3 TIMES BEFORE THE NEXT CODE IS DISPLAYED. STORED DTCS ARE DISPLAYED IN NUMERICAL ORDER. ONCE THE LAST CODE IS DISPLAYED, THE LIST BEGINS OVER AGAIN WITH THE FIRST CODE. THE DISPLAY CONTINUES UNTIL THE DIAGNOSTIC MODE IS EXITED.
WHILE IN THE DIAGNOSTIC MODE, A TRANSITION OF CERTAIN BCM INPUTS FROM ACTIVE TO INACTIVE, OR VICE VERSA, WILL CAUSE THE BCM TO RESPOND TO THE TRANSITION. FOR EXAMPLE, IF A DOOR LOCK SWITCH IS DEPRESSED, THE BCM WILL FLASH THE "FASTEN SEATBELT" INDICATOR LAMP AND SOUND A SINGLE AUDIBLE WARNING TONE. THE BCM WILL ALSO RESPOND IN THE SAME WAY IF THE HATCH OR EITHER DOOR IS OPENED OR CLOSED, DUE TO THE TRANSITION AT THE DOOR JAMB SWITCH OR THE REAR COMPARTMENT LID AJAR INDICATOR SWITCH INPUT. IN ALL CASES, THE BCM WILL ALSO ATTEMPT TO PERFORM THE OPERATION NORMALLY PERFORMED BY THE SWITCH TRANSITION.
THE BCM WILL ALSO RESPOND TO A CHANGE AT EITHER THE SHOCK SENSOR TAMPER INPUT OR THE SHOCK SENSOR SHOCK INPUT. THE TAMPER INPUT IS ACTIVATED BY MINOR BLOWS TO THE VEHICLE. THE SHOCK INPUT IS ACTIVATED BY HEAVY BLOWS. IN THE DIAGNOSTIC MODE, IF EITHER THE TAMPER OR SHOCK INPUT BECOMES ACTIVE DUE TO A BLOW TO THE VEHICLE (OR BY TAPPING ON THE EXPOSED SHOCK SENSOR), THE BCM WILL ACTIVATE THE HORN RELAY AND CAUSE THE HORNS TO CHIRP. THE BCM WILL ALSO FLASH THE "FASTEN SEATBELT" INDICATOR LAMP AND SOUND AN AUDIBLE WARNING TONE.
FINALLY, ANY TRANSITION AT THE INTERIOR LAMPS COMMAND INPUT (SWITCHING THE INTERIOR LAMPS SWITCH "ON" OR "OFF") WHILE IN THE DIAGNOSTIC MODE, WILL CAUSE THE BCM TO FLASH THE "FASTEN SEATBELT" INDICATOR LAMP, SOUND AN AUDIBLE WARNING TONE, AND FLASH THE COURTESY LAMPS. ON VEHICLES EQUIPPED WITH UNIVERSAL THEFT DETERRENT, EACH TRANSITION AT THE INTERIOR LAMPS COMMAND INPUT WILL ALSO CAUSE THE BCM TO STEP THROUGH THE ACTIONS IN THE FOLLOWING TABLE:
STEP OPERATION ==== =========
1 COURTESY LAMPS FLASH 2 HORNS CHIRP 3 EXTERIOR LIGHTS FLASH
INTERMITTENT/HISTORY DTCS
HISTORY DTCS ARE CODES INDICATING THAT THE BCM PREVIOUSLY DETECTED A FAULT WHICH LATER DISAPPEARED. ANY DTC BEGINNING WITH THE DIGIT 3 IS A "HISTORY" DTC. EXAMPLES ARE: 31, 32, 33, ETC. THE REASON COULD BE EITHER THAT THE FAULT IS AN INTERMITTENT FAILURE, OR THAT THE FAULTY SYSTEM IS NOT CURRENTLY BEING OPERATED.
IF THE CAUSE OF THE FAILURE CANNOT BE IDENTIFIED THROUGH VISUAL (PHYSICAL) INSPECTION, THE VEHICLE CAN BE DRIVEN WITH A DVM CONNECTED TO THE SUSPECTED CIRCUIT. AN ABNORMAL VOLTAGE OR RESISTANCE READING WHEN THE FAILURE OCCURS INDICATES THE PROBLEM MAY BE IN THAT CIRCUIT.
BODY CONTROL MODULE (BCM) REPLACEMENT/REMOVAL PROCEDURES
FIGURE 1
O IF BCM "C2" CONNECTOR IS REMOVED FIRST AND REINSTALLED LAST, NO BCM DTCS WILL SET. O IF BCM IS BEING REPLACED (AS OPPOSED TO BEING REMOVED FOR ACCESS TO OTHER COMPONENTS), REFER TO "BCM REPLACEMENT" IN SECTION 9D AFTER NEW BCM IS INSTALLED IN VEHICLE. THIS WILL ENABLE THE PASS-KEY II (R) SYSTEM PORTION OF THE BCM TO PROPERLY CODE THE NEW BCM TO THE PRESENT IGNITION KEY BEING USED. O A NEW BCM IS PROGRAMMED BY THE MANUFACTURER IN A "FACTORY TEST" MODE. THIS MODE ALLOWS ONLY LIMITED FUNCTIONALITY OF THE SYSTEMS THAT ARE CONTROLLED BY THE BCM. WHEN A NEW BCM IS INSTALLED, IT IS NECESSARY TO EXIT THE FACTORY TEST MODE PRIOR TO RETURNING THE VEHICLE TO THE CUSTOMER. TO RESTORE NORMAL OPERATION TO THE BCM, CYCLE THE IGNITION SWITCH BETWEEN THE "RUN" AND "OFF" POSITIONS 10 TIMES OR ENTER THE PROGRAM MODE AS DESCRIBED IN SECTION 9D.
O THE BCM ELECTRICAL CONNECTORS ARE DESIGNED WITH INDEXING TABS AND SLOTS, AND WILL ONLY FIT ONE WAY. THE CONNECTORS DO NOT REQUIRE EXCESSIVE FORCE WHEN INSTALLED CORRECTLY. INSTALLING THE CONNECTORS INCORRECTLY CAN CAUSE DAMAGE TO THE CONNECTORS, THE BCM OR OTHER VEHICLE COMPONENTS OR SYSTEMS.
REMOVE OR DISCONNECT
1. LOWER INSTRUMENT PANEL INSULATOR.
2. UNSNAP BCM FROM HVAC DUCT BRACKET.
O LOWER BCM.
3. ELECTRICAL CONNECTORS AND REMOVE BCM FROM VEHICLE.
INSTALL OR CONNECT
1. ELECTRICAL CONNECTORS TO BCM.
2. SNAP BCM TO HVAC DUCT BRACKET.
3. LOWER INSTRUMENT PANEL INSULATOR.
G200 GROUND IS THE PRIMARY GROUND FOR THE BCM AND OTHER ELECTRICAL COMPONENTS. FAILURE OF THE BCM MAY OCCUR IF THIS GROUND IS NOT CLEAN AND TIGHT.
CLEARING BCM DTCS
"CURRENT" DTCS (21-25) REMAIN STORED BY THE BCM, AND ARE DISPLAYED IN THE DIAGNOSTIC MODE, AS LONG AS THE BCM DETECTS THE FAULT. "HISTORY" DTC (31-35) CAN BE CLEARED BY DEPRESSING AND HOLDING THE DOOR UNLOCK SWITCH FOR 4 SECONDS WHILE THE BCM IS IN THE DIAGNOSTIC MODE. AFTER 4 SECONDS, AN AUDIBLE WARNING TONE WILL SOUND 3 TIMES CONFIRMING THAT THE DTC(S) HAVE BEEN CLEARED.
TO CLEAR "HISTORY" DTCS ON VEHICLES WITHOUT POWER DOOR LOCKS, BACKPROBE WITH A FUSED JUMPER FROM BCM CONNECTOR C1 TERMINAL "D" TO GROUND FOR 4 SECONDS WHILE IN THE DIAGNOSTIC MODE. AFTER 4 SECONDS, AN AUDIBLE WARNING TONE WILL SOUND 3 TIMES CONFIRMING THAT THE DTC(S) HAVE BEEN CLEARED.
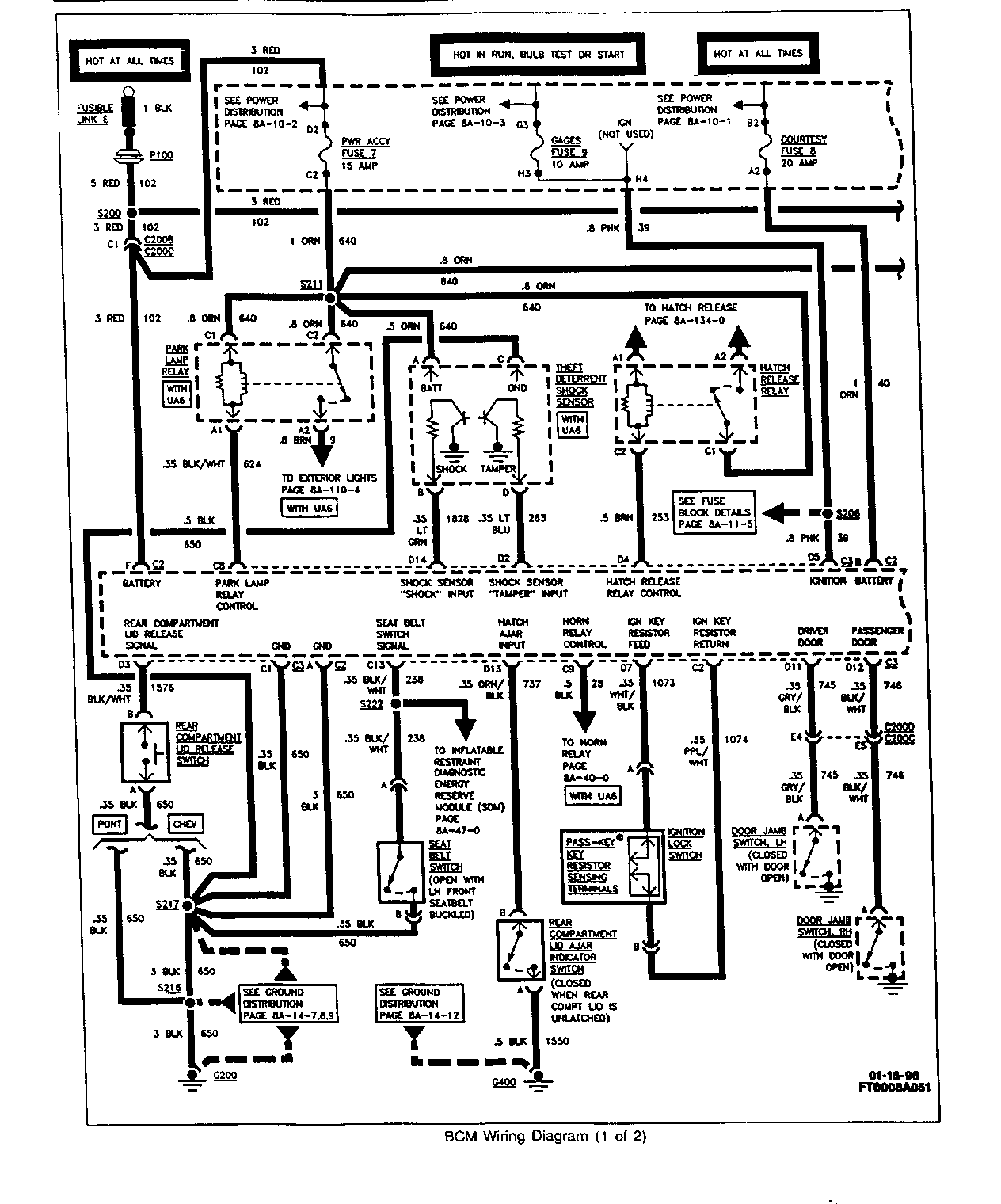
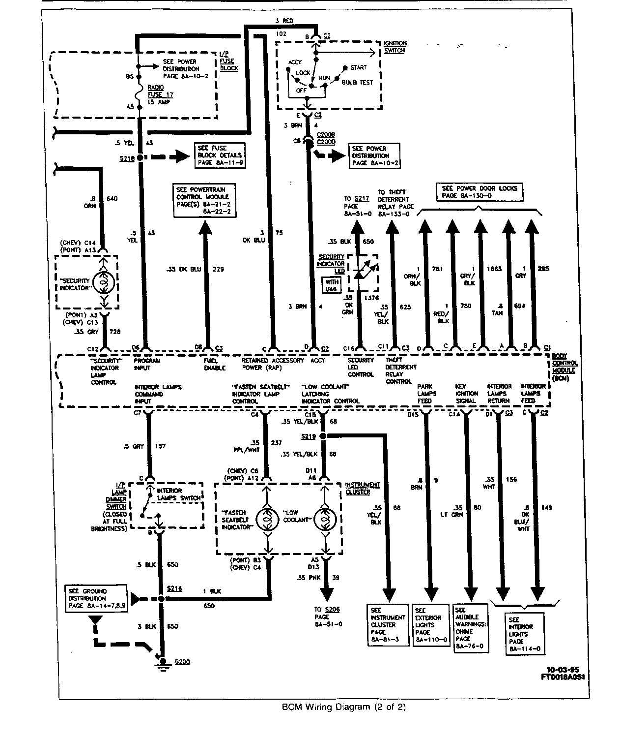
BCM WIRING DIAGRAMS
SEE ATTACHMENTS 1 AND 2.
DTC DISPLAY ORDER
IN THE DIAGNOSTIC MODE, DTCS ARE DISPLAYED IN NUMERICAL ORDER. THE FIRST DTC DISPLAYED IS ALWAYS DTC 12, FOLLOWED BY ANY "CURRENT" DTCS (21-25) OR ANY "HISTORY" DTCS (31-35). "REMOTE CONTROL DOOR LOCK TRANSMITTER DIAGNOSTIC DTCS" (41-45) WILL THEN BE DISPLAYED IF EVOKED WHILE IN THE DIAGNOSTIC MODE. THE LAST DTC DISPLAYED IS "BEGIN CONFIGURATION DISPLAY" (55). THE FIRST NUMBER FOLLOWING DTC 55 IS THE HARDWARE CONFIGURATION, AND THE SECOND NUMBER IS THE SOFTWARE CONFIGURATION. DTC 55 AND THE TWO CONFIGURATION NUMBERS ARE ALWAYS DISPLAYED. AFTER THE CONFIGURATION NUMBERS ARE DISPLAYED, THE ENTIRE LIST IS REPEATED BEGINNING WITH DTC 12. SYSTEM FAULTS ARE STORED AS "CURRENT", OR "HISTORY" DTCS. A "CURRENT" DTC MEANS THAT THE FAULT WAS PRESENT WHEN THE DIAGNOSTIC MODE WAS ENTERED. A "HISTORY" DTC MEANS THE FAULT OCCURRED SOMETIME AFTER THE BCM WAS INSTALLED IN THE VEHICLE (OR SINCE THE LAST TIME THE DTCS WERE CLEARED), BUT MAY NOT CURRENTLY BE PRESENT. IF A "CURRENT" DTC IS STORED, THE ASSOCIATED "HISTORY" DTC WILL ALWAYS BE STORED. WHEN WORKING ON SYSTEMS CONTROLLED BY THE BCM, THE TECHNICIAN SHOULD ALWAYS REFER TO THIS SECTION AND CHECK FOR DTCS.
BCM DTCS
DTC DESCRIPTION === ===========
12 DIAGNOSTIC SYSTEM CHECK
21/31 COURTESY LAMPS FEED (CIRCUIT SHORTED TO GROUND)
22/32 COURTESY LAMPS RETURN (CIRCUIT SHORTED TO B+)
23/33 RETAINED ACCESSORY POWER (CIRCUIT SHORTED TO GROUND OR B+)
24/34 "FASTEN SEATBELT" INDICATOR LAMP (CIRCUIT SHORTED TO GROUND OR B+)
25/35 SECURITY L.E.D. PRESENT (WITH UA6 ONLY)
41 LAST TRANSMITTER MESSAGE RECEIVED VALID (WITH AU0 ONLY)
42 LAST TRANSMITTER MESSAGE RECEIVED HAD INVALID ID (WITH AU0 ONLY)
43 LAST TRANSMITTER MESSAGE RECEIVED HAD SUMCHECK ERROR (WITH AU0 ONLY)
44 LAST TRANSMITTER MESSAGE RECEIVED HAD ENCRYPTION ERROR (WITH AU0 ONLY)
45 RECEIVER PROCESSING CURRENTLY IN 20 SECOND LOCKOUT (WITH AU0 ONLY)
55 BEGIN CONFIGURATION DISPLAY
DTC 12 - DIAGNOSTIC SYSTEM CHECK
VOLTAGE IS APPLIED AT ALL TIMES FROM POWER ACCY FUSE 7 AND CIRCUIT 640 TO THE "SECURITY" INDICATOR LAMP ON THE INSTRUMENT CLUSTER. WITH THE IGNITION SWITCH IN THE "BULB TEST" OR "RUN" POSITION, GROUND IS APPLIED BY THE BCM THROUGH CIRCUIT 728 TO THE "SECURITY" INDICATOR LAMP. THE "SECURITY" INDICATOR LAMP ILLUMINATES FOR APPROXIMATELY 5 SECONDS TO VERIFY CIRCUIT OPERATION.
THE BCM ALSO UTILIZES THE "SECURITY" INDICATOR LAMP TO DISPLAY DTC FLASH CODES (AS DESCRIBED EARLIER IN THIS SECTION) BY GROUNDING CIRCUIT 728.
DTC WILL SET WHEN:
DTC 12 IS ALWAYS SET AND DISPLAYED WHEN THE BCM IS IN THE DIAGNOSTIC MODE TO INDICATE THAT THE DIAGNOSTIC FUNCTION IS IN PROGRESS. IF DTCS DO NOT DISPLAY WHEN THE BCM IS IN THE DIAGNOSTIC MODE, REFER TO THE DIAGNOSTIC CHART (SEE ATTACHMENT 3).
NUMBERS BELOW REFER TO THE STEPS IN THE DIAGNOSTIC TABLE (SEE ATTACHMENT 3).
1. THIS STEP CHECKS FOR "SECURITY" INDICATOR LAMP OPERATION AT "BULB TEST".
3. IF "SECURITY" INDICATOR DOES NOT ILLUMINATE, THIS STEP DETERMINES IF THE FAULT IS IN THE BCM OR THE "SECURITY" INDICATOR CIRCUIT.
4. THIS STEP CHECKS FOR A POOR CONNECTION AT THE BCM.
5. THIS STEP CHECKS FOR AN OPEN IN CIRCUIT 640.
6. THIS STEP CHECKS FOR AN OPEN IN CIRCUIT 728.
DTC 21/31 - COURTESY LAMPS FEED (CIRCUIT SHORTED TO GROUND)
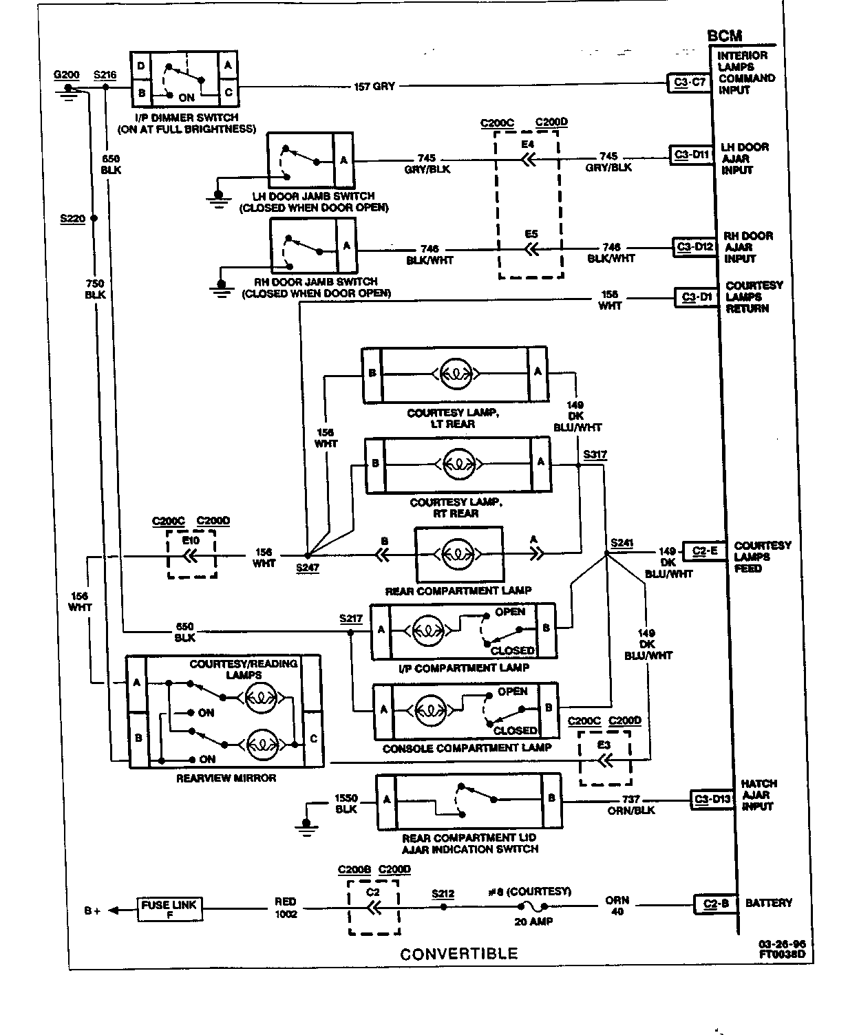
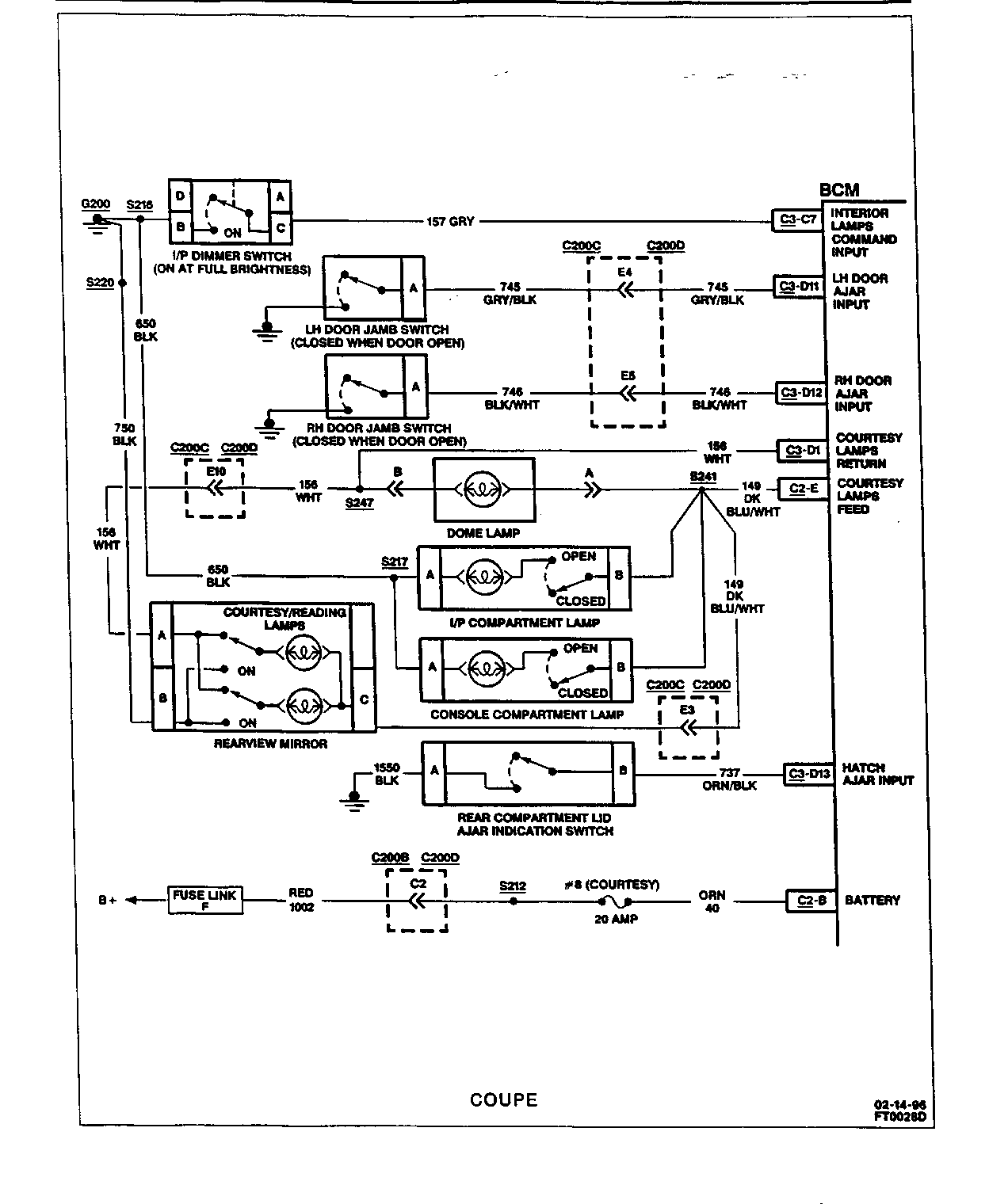
THE BCM PROVIDES A 12 VOLT OUTPUT TO THE COURTESY LAMPS ON CIRCUIT 149 TO S241 WHEN COMMANDED BY THE I/P DIMMER SWITCH INPUT, THE RH OR LH DOOR JAMB SWITCH INPUTS, OR THE REAR COMPARTMENT LID AJAR INDICATOR SWITCH INPUT. S241 DISTRIBUTES POWER TO THE FOLLOWING ON THE COUPE AND CONVERTIBLE MODELS (SEE ATTACHMENTS 4 AND 5).
COUPE
O DOME LAMP O I/P COMPARTMENT LAMP O CONSOLE COMPARTMENT LAMP O COURTESY/READING LAMPS
CONVERTIBLE
O S317 (RH/LH REAR COURTESY LAMPS, REAR COMPARTMENT LAMP) O I/P COMPARTMENT LAMP O CONSOLE COMPARTMENT LAMP O COURTESY/READING LAMPS
DTC WILL SET WHEN:
CIRCUIT 40/1002 IS OPEN DUE TO DEFECTIVE COURTESY FUSE 8; HARNESS OR CONNECTOR FAILURE; CIRCUIT 149 (COURTESY LAMPS FEED) IS SHORTED TO GROUND FOR GREATER THAN 50 MILLISECONDS, WHILE THE BCM IS ATTEMPTING TO POWER THIS CIRCUIT; OR BCM IS DEFECTIVE.
DTC 21 WILL SET. NO COURTESY LIGHTING IN THE VEHICLE; I/P DIMMER SWITCH IS INOPERATIVE. CONSOLE COMPARTMENT AND I/P COMPARTMENT LAMPS INOPERATIVE. BCM WILL READ OUT A SERIES OF FLASH DTCS UPON ENTERING DIAGNOSTIC MODE.
DTC WILL CLEAR WHEN:
FAULT IS CORRECTED AND DTC MEMORY IS CLEARED.
DTC CHART TEST DESCRIPTION:
NUMBERS BELOW REFER TO THE STEPS IN THE DIAGNOSTIC TABLE (SEE ATTACHMENT 6).
1. THIS STEP CHECKS FOR AN OPEN COURTESY FUSE 8.
2. IF COURTESY FUSE 8 IS OPEN, THIS TEST CHECKS FOR A SHORT TO GROUND ON CIRCUIT 40.
3. IF COURTESY FUSE 8 IS OK, THIS TEST CHECKS FOR AN OPEN IN CIRCUIT 40 AND CIRCUIT 1002.
5. THIS STEP CHECKS FOR A SHORT TO GROUND IN CIRCUIT 149.
IF THE ONLY DTC THAT FLASHES IS A "HISTORY" CODE (DTC 31), THE PROBLEM MAY BE INTERMITTENT. TRY PERFORMING THE TEST SHOWN WHILE "WIGGLING" WIRING AND CONNECTORS; THIS CAN OFTEN CAUSE THE FAULT TO APPEAR. CHECK FOR POOR CONNECTIONS AT THE BCM CONNECTOR, WHICH COULD CAUSE AN OPEN OR AN INTERMITTENT FAULT. REFER TO "INTERMITTENT/HISTORY" DTCS NEAR THE BEGINNING OF THIS SECTION.
DTC 22/32 - COURTESY LAMPS RETURN (CIRCUIT SHORTED TO B+)
THE BCM PROVIDES A GROUND PATH TO THE COURTESY LAMPS ON CIRCUIT 156 TO S247 WHEN COMMANDED BY THE I/P DIMMER SWITCH INPUT, THE RH OR LH DOOR JAMB SWITCH INPUTS, OR REAR COMPARTMENT LID AJAR INDICATOR SWITCH INPUT. S247 DISTRIBUTES THE GROUND TO THE FOLLOWING ON COUPE AND CONVERTIBLE MODELS (SEE ATTACHMENTS 4 AND 5):
COUPE
O DOME LAMP O COURTESY/READING LAMPS
CONVERTIBLE
O RH/LH REAR COURTESY LAMPS O REAR COMPARTMENT LAMP O COURTESY/READING LAMPS
DTC WILL SET WHEN:
CIRCUIT 156 (COURTESY LAMPS RETURN) IS SHORTED TO B+ FOR GREATER THAN 50 MILLISECONDS, WHILE THE BCM IS ATTEMPTING TO GROUND THIS CIRCUIT. THE BCM GROUNDS CIRCUIT 156 IF EITHER DOOR IS OPENED OR COURTESY LAMPS COMMAND INPUT IS RECEIVED FROM THE I/P DIMMER SWITCH.
DTC 22 WILL SET. NO COURTESY LIGHTING IN THE VEHICLE; I/P DIMMER SWITCH IS INOPERATIVE. CONSOLE COMPARTMENT AND I/P COMPARTMENT LAMPS OPERATE NORMALLY. BCM WILL READ OUT A SERIES OF FLASH CODES UPON ENTERING DIAGNOSTIC MODE.
DTC WILL CLEAR WHEN:
FAULT IS CORRECTED AND DTC MEMORY IS CLEARED.
DTC CHART TEST DESCRIPTION:
NUMBERS BELOW REFER TO THE STEPS IN THE DIAGNOSTIC TABLE (SEE ATTACHMENT 7).
1. THIS TEST CHECKS CIRCUIT 156 FOR A SHORT TO B+ WITH THE BCM DISCONNECTED.
2. KNOWING THAT THE SHORT TO B+ IS IN CIRCUIT 156, THIS TEST ISOLATES THE SHORT TO ONE SIDE OF CONNECTOR C200.
4. KNOWING THAT THE SHORT IS IN THE C200C SIDE OF CIRCUIT 156, THIS TEST ISOLATES THE SHORT TO EITHER THE HARNESS OR THE REARVIEW MIRROR.
7. THIS TEST CHECKS FOR A SHORT BETWEEN CIRCUIT 156 AND CIRCUIT 149.
IF THE ONLY DTC THAT FLASHES IS A "HISTORY" CODE (DTC 32), THE PROBLEM MAY BE INTERMITTENT. TRY PERFORMING THE TEST SHOWN WHILE "WIGGLING" WIRING AND CONNECTORS; THIS CAN OFTEN CAUSE THE FAULT TO APPEAR. CHECK FOR POOR CONNECTIONS AT THE BCM CONNECTOR, WHICH COULD CAUSE AN OPEN OR AN INTERMITTENT FAULT. REFER TO "INTERMITTENT/HISTORY DTCS" NEAR THE BEGINNING OF THIS SECTION.
DTC 23/33 - RETAINED ACCESSORY POWER (RAP) (CIRCUIT SHORTED TO GROUND OR B+)
THE BCM RETAINED ACCESSORY POWER (RAP) FUNCTION IS ENABLED WHEN THE IGNITION SWITCH IS TURNED TO "RUN". RAP ALLOWS THE OPERATION OF POWER WINDOWS, RADIO OR CONVERTIBLE TOP FOR UP TO 10 MINUTES AFTER THE IGNITION SWITCH IS TURNED TO "OFF". RAP IS IMMEDIATELY DISABLED IF ANY DOOR IS OPENED. THE BCM PROVIDES THE RAP FUNCTION THROUGH CIRCUIT 75 TO WINDOWS CIRCUIT BREAKER 15 AND RADIO FUSE 17 IN THE I/P FUSE BLOCK (SEE ATTACHMENT 8).
DTC WILL SET WHEN:
CIRCUIT 75 IS EITHER SHORTED TO GROUND (WHILE RAP IS ENABLED), OR SHORTED TO B+ (WHILE RAP IS DISABLED) FOR MORE THAN 50 MILLISECONDS; OR CIRCUIT 102 IS OPEN.
DTC 23 WILL SET. RAP FEATURE WILL NOT FUNCTION (CIRCUIT 75 SHORTED TO GROUND), OR RAP FEATURE WILL NOT DEACTIVATE WHEN DOOR IS OPENED (CIRCUIT 75 SHORTED TO B+). BCM WILL READ OUT A SERIES OF FLASH CODES UPON ENTERING DIAGNOSTIC MODE.
DTC WILL CLEAR WHEN:
FAULT IS CORRECTED AND DTC MEMORY CLEARING PROCEDURE IS COMPLETED.
DTC CHART TEST DESCRIPTION:
NUMBERS BELOW REFER TO THE STEPS IN THE DIAGNOSTIC TABLE (SEE ATTACHMENTS 9, 10, 11).
1. THIS STEP USES THE RADIO TO DETERMINE WHETHER THE FAULT IS A SHORT TO GROUND OR A SHORT TO B+. AN INOPERATIVE RADIO WOULD INDICATE A SHORT TO GROUND IN CIRCUIT 75 OR CIRCUIT 341 OR AN OPEN RADIO FUSE 17 DUE TO A SHORT TO GROUND IN CIRCUIT 43. AN OPERATIVE RADIO COULD INDICATE A SHORT TO B+ IN CIRCUIT 75, CIRCUIT 341, OR CIRCUIT 43.
2. THIS TEST DETERMINES IF THE RADIO OPERATES DUE TO A SHORT TO B+ OR A DEFECTIVE BCM.
4. THIS STEP ISOLATES THE SHORT TO B+ TO ONE SIDE OF RADIO FUSE 17.
5. IF THE SHORT TO B+ IS IN CIRCUIT 43, THIS STEP DETERMINES IF THE SHORT IS CAUSED BY THE RADIO OR AMPLIFIER.
8. IF THE VEHICLE IS EQUIPPED WITH STEERING WHEEL CONTROLS AND THE RADIO AND AMPLIFIER ARE NOT THE CAUSE OF THE SHORT TO B+, THIS STEP DETERMINES IF THE SHORT IS IN THE HARNESS OR THE STEERING COLUMN.
11. THIS STEP CHECKS FOR A BLOWN RADIO FUSE 17. A BLOWN FUSE WOULD INDICATE A SHORT TO GROUND IN CIRCUIT 43.
12. IF THE SHORT TO GROUND IS IN CIRCUIT 43, THIS STEP DETERMINES IF THE SHORT IS CAUSED BY THE RADIO OR AMPLIFIER.
15. IF THE VEHICLE IS EQUIPPED WITH STEERING WHEEL CONTROLS AND THE RADIO AND AMPLIFIER ARE NOT THE CAUSE OF THE SHORT TO GROUND, THIS STEP DETERMINES IF THE SHORT IS IN THE HARNESS OR THE STEERING COLUMN.
19. KNOWING THERE IS A SHORT TO B+ IN CIRCUIT 75 (AND THEREFORE CIRCUIT 341), THIS TEST ISOLATES THE SHORT TO ONE SIDE OF CONNECTOR C200 ON VEHICLES EQUIPPED WITH POWER WINDOWS.
20. KNOWING THE SHORT TO B+ IS ON THE C200C SIDE OF CIRCUIT 341, THIS TEST DETERMINES IF THE SHORT IS IN THE HARNESS, THE POWER WINDOW CONTROL MODULE OR A POWER WINDOW SWITCH.
24. KNOWING THE SHORT TO B+ IS IN THE C200D SIDE OF CIRCUIT 341, THIS TEST DETERMINES IF THE SHORT IS CAUSED BY THE CONVERTIBLE TOP SWITCH (IF EQUIPPED).
27. KNOWING THE SHORT TO B+ IS IN THE HARNESS, THIS STEP ISOLATES THE FAULT TO EITHER CIRCUIT 75 OR CIRCUIT 341.
29. THIS STEP CHECKS FOR AN OPEN IN CIRCUIT 102.
32. KNOWING THERE IS A SHORT TO GROUND IN CIRCUIT 75 (AND THEREFORE CIRCUIT 341), THIS TEST ISOLATES THE SHORT TO ONE SIDE OF CONNECTOR C200 ON VEHICLES EQUIPPED WITH POWER WINDOWS.
33. KNOWING THE SHORT TO GROUND IS ON THE C200C SIDE OF CIRCUIT 341, THIS TEST DETERMINES IF THE SHORT IS IN THE HARNESS, THE POWER WINDOW CONTROL MODULE OR A POWER WINDOW SWITCH.
37. KNOWING THE SHORT TO GROUND IS IN THE C200D SIDE OF CIRCUIT 341, THIS TEST DETERMINES IF THE SHORT IS CAUSED BY THE CONVERTIBLE TOP SWITCH (IF EQUIPPED).
39. KNOWING THE SHORT TO GROUND IS IN THE HARNESS, THIS STEP ISOLATES THE FAULT TO EITHER CIRCUIT 75 OR CIRCUIT 341.
IF THE ONLY DTC THAT FLASHES IS A "HISTORY" CODE (DTC 33), THE PROBLEM MAY BE INTERMITTENT. TRY PERFORMING THE TEST SHOWN WHILE "WIGGLING" WIRING AND CONNECTORS; THIS CAN OFTEN CAUSE THE FAULT TO APPEAR. CHECK FOR POOR CONNECTIONS AT THE BCM CONNECTOR, WHICH COULD CAUSE AN OPEN OR AN INTERMITTENT FAULT. REFER TO "INTERMITTENT/HISTORY DTCS" NEAR THE BEGINNING OF THIS SECTION.
DTC 24/34 - "FASTEN SEATBELT" INDICATOR LAMP (CIRCUIT SHORTED TO GROUND OR B+)
THE BCM PROVIDES A 12 VOLT OUTPUT TO THE "FASTEN SEATBELT" INDICATOR LAMP ON THE INSTRUMENT CLUSTER WHILE THE DRIVER'S SEATBELT IS UNFASTENED (SEE ATTACHMENT 12).
DTC WILL SET WHEN:
THE "FASTEN SEATBELT" OUTPUT HAS BEEN DETECTED BY THE BCM TO BE SHORTED TO GROUND, OR SHORTED TO B+ FOR GREATER THAN 50 MILLISECONDS.
DTC 24 WILL SET. THE "FASTEN SEATBELT" INDICATOR LAMP WILL NOT ILLUMINATE WHEN IGNITION IS "ON" AND THE DRIVER'S SEATBELT IS NOT FASTENED.
DTC WILL CLEAR WHEN:
FAULT IS CORRECTED AND DTC MEMORY CLEARING PROCEDURE IS COMPLETED.
DTC CHART TEST DESCRIPTION:
NUMBERS BELOW REFER TO THE STEPS IN THE DIAGNOSTIC TABLE (SEE ATTACHMENT 13).
1. THIS STEP CHECKS "FASTEN SEATBELT" INDICATOR FOR OPERATION WITH BCM DISCONNECTED, WHICH WOULD REVEAL A SHORT TO B+ IN CIRCUIT 237.
2. THIS STEP DETERMINES IF THERE IS A SHORT TO GROUND IN THE INSTRUMENT CLUSTER.
4. IF THE INSTRUMENT CLUSTER IS OK, THIS STEP DETERMINES IF CIRCUIT 237 IS SHORTED TO GROUND OR THE BCM IS DEFECTIVE.
7. IF THERE IS A SHORT TO B+, THIS STEP DETERMINES IF THE SHORT IS IN THE INSTRUMENT CLUSTER OR IN CIRCUIT 237.
IF THE ONLY DTC THAT FLASHES IS A "HISTORY" CODE (DTC 34), THE PROBLEM MAY BE INTERMITTENT. TRY PERFORMING THE TEST SHOWN WHILE "WIGGLING" WIRING AND CONNECTORS; THIS CAN OFTEN CAUSE THE FAULT TO APPEAR. CHECK FOR POOR CONNECTIONS AT THE BCM CONNECTOR, WHICH COULD CAUSE AN OPEN OR AN INTERMITTENT FAULT. REFER TO "INTERMITTENT/HISTORY DTCS" NEAR THE BEGINNING OF THIS SECTION.
DTC 25/35 - SECURITY L.E.D. (WITH UA6 ONLY)
THE BCM PROVIDES AN OUTPUT ON CIRCUIT 1376 TO THE SECURITY L.E.D. (IF INSTALLED), (SEE ATTACHMENT 14).
DTC WILL SET WHEN:
BATTERY IS APPLIED TO THE BCM THROUGH CONNECTOR C2 AND THE BCM "SEES" AN L.E.D. CIRCUIT THROUGH CONNECTOR C3 TERMINAL "C16". THE PRESENCE OF THE L.E.D. CONNECTED THROUGH CONNECTOR C3 AT THE TIME OF BATTERY CONNECTION (CONNECTION C2) IS REQUIRED FOR PROPER UTD OPERATION. IF THE L.E.D. IS PRESENT ON THE VEHICLE AND DTCS 25/35 ARE NOT INDICATED, VERIFY CONTINUITY OF CIRCUIT 1376 AND CIRCUIT 650. CHECK FOR PROPER CONNECTIONS AT BCM CONNECTOR C3 AND AT THE L.E.D., THEN DISCONNECT AND RECONNECT CONNECTOR C2 TO THE BCM.
O DO NOT USE BATTERY OR TEST LIGHT TO TEST THEFT DETERRENT SECURITY L.E.D. FAILURE TO FOLLOW PROPER TEST PROCEDURES WILL DAMAGE THE L.E.D.
O IGNORE DTCS 25/35 ON VEHICLES NOT EQUIPPED WITH (UA6) UNIVERSAL THEFT DETERRENT SYSTEM.
REMOTE CONTROL DOOR LOCK TRANSMITTER DTCS
O DTCS 41 THROUGH 45 WILL SET ONLY WHILE THE BCM IS IN THE DIAGNOSTIC MODE, AND A BUTTON ON THE REMOTE CONTROL DOOR LOCK TRANSMITTER HAS BEEN PRESSED. THESE DTCS ARE USED TO DETERMINE THE RF PERFORMANCE OF THE REMOTE CONTROL DOOR LOCK TRANSMITTER AND THE RECEIVER INSIDE THE BCM.
DTC 41 - LAST TRANSMITTER MESSAGE RECEIVED VALID (WITH AU0 ONLY)
MALFUNCTION/CONDITION:
THE DIGITAL RF MESSAGE RECEIVED FROM THE REMOTE CONTROL DOOR LOCK TRANSMITTER WAS VALID, ALL SECURITY CHECKS PASSED. NO MALFUNCTION.
CORRECT REMOTE CONTROL DOOR LOCK TRANSMITTER FUNCTIONALITY SHOULD BE OBSERVED (I.E., LOCK, UNLOCK, ETC.).
IF A REMOTE CONTROL DOOR LOCK TRANSMITTER DIGITAL RF MESSAGE IS SENT, BUT A DTC 41 IS NOT SET (OR ANY OTHER DTC 42-45), THEN THE REMOTE CONTROL DOOR LOCK TRANSMITTER MAY BE DEFECTIVE. IF REMOTE CONTROL DOOR LOCK TRANSMITTER DIGITAL RF MESSAGE IS SENT AND DTC 41 IS SET, BUT THE CORRESPONDING FUNCTION DOES NOT TAKE PLACE, THE BCM OR HARNESS MAY BE DEFECTIVE.
NONE.
DTC 42 - LAST TRANSMITTER MESSAGE RECEIVED HAD INVALID ID (WITH AU0 ONLY)
MALFUNCTION/CONDITION:
THE DIGITAL RF MESSAGE RECEIVED WAS FROM A REMOTE CONTROL DOOR LOCK TRANSMITTER NOT ASSIGNED TO THE BCM.
NO REMOTE FUNCTION CAPABILITY (I.E., LOCK, UNLOCK, ETC.).
A REMOTE CONTROL DOOR LOCK TRANSMITTER WAS USED WITHOUT PROGRAMMING IT TO THE BCM. IF THE REMOTE CONTROL DOOR LOCK TRANSMITTER WAS ALREADY PROGRAMMED, IT MAY BE DEFECTIVE.
THE BCM SHOULD BE PUT INTO THE REMOTE CONTROL DOOR LOCK TRANSMITTER PROGRAMMING MODE. BOTH REMOTE CONTROL DOOR LOCK TRANSMITTERS MUST BE REASSIGNED AT THE SAME TIME. REFER TO SECTION 9K.
DTC 43 - LAST TRANSMITTER MESSAGE RECEIVED HAD SUMCHECK ERROR (WITH AU0 ONLY)
MALFUNCTION/CONDITION:
THE DIGITAL RF MESSAGE RECEIVED WAS FROM A REMOTE CONTROL DOOR LOCK TRANSMITTER THAT IS PROGRAMMED TO THE BCM, BUT THE MESSAGE DID NOT PASS THE SUMCHECK SECURITY TEST.
NO REMOTE FUNCTION CAPABILITY (I.E., LOCK, UNLOCK, ETC.).
THE REMOTE CONTROL DOOR LOCK TRANSMITTER IS NOT IN SYNC WITH THE BCM. THIS CAN BE CAUSED BY THE REMOTE CONTROL DOOR LOCK TRANSMITTER BUTTONS BEING PRESSED MORE THAN 256 TIMES WHILE OUT OF RANGE OF THE BCM. IT CAN ALSO BE CAUSED BY CHANGING THE REMOTE CONTROL DOOR LOCK TRANSMITTER'S BATTERY AND PUSHING THE TRANSMITTER'S BUTTONS MORE THAN 10 TIMES WHILE OUT OF RANGE OF THE BCM. THIS MALFUNCTION COULD ALSO BE ENCOUNTERED IF THE DIGITAL RF MESSAGE HAS AN ERROR DUE TO NOISE FROM THE SURROUNDING ENVIRONMENT OR IF THE REMOTE CONTROL DOOR LOCK TRANSMITTER ITSELF IS DEFECTIVE.
THE MOST LIKELY CAUSE IS THE REMOTE CONTROL DOOR LOCK TRANSMITTER OUT OF SYNC WITH THE BCM. TO RE-SYNCHRONIZE THE TRANSMITTER TO THE BCM, PRESS "LOCK" AND UNLOCK" BUTTONS ON THE TRANSMITTER AT THE SAME TIME FOR 5 SECONDS.
DTC 44 - LAST TRANSMITTER MESSAGE RECEIVED HAD ENCRYPTION ERROR (WITH AU0 ONLY)
MALFUNCTION/CONDITION:
THE DIGITAL RF MESSAGE RECEIVED WAS FROM A REMOTE CONTROL DOOR LOCK TRANSMITTER THAT IS PROGRAMMED TO THE BCM, BUT THE MESSAGE DID NOT PASS THE ENCRYPTION SECURITY TEST.
NO REMOTE FUNCTION CAPABILITY (I.E., LOCK, UNLOCK, ETC.).
THE REMOTE CONTROL DOOR LOCK TRANSMITTER HAS BEEN IN THE PROGRAM OR RESYNC MODE OUT OF RANGE OF THE BCM. THIS MALFUNCTION COULD ALSO BE ENCOUNTERED IF THE DIGITAL RF MESSAGE HAS AN ERROR DUE TO NOISE FROM THE SURROUNDING ENVIRONMENT OR IF THE REMOTE CONTROL DOOR LOCK TRANSMITTER ITSELF IS DEFECTIVE.
THE MOST LIKELY CAUSE IS THE REMOTE CONTROL DOOR LOCK TRANSMITTER OUT OF SYNC WITH THE BCM. TO RESYNC THE TRANSMITTER TO THE BCM, PRESS "LOCK" AND "UNLOCK" BUTTONS ON THE TRANSMITTER AT THE SAME TIME FOR 5 SECONDS.
DTC 45 - RECEIVER PROCESSING CURRENTLY IN 20 SECOND LOCKOUT (WITH AU0 ONLY)
MALFUNCTION/CONDITION:
AT LEAST 50 CONSECUTIVE DIGITAL RF MESSAGES WERE RECEIVED FROM A REMOTE CONTROL DOOR LOCK TRANSMITTER THAT IS PROGRAMMED TO THE BCM, BUT THE MESSAGES DID NOT PASS THE ENCRYPTION SECURITY TEST. THE BCM WILL CEASE PROCESSING ANY REMOTE CONTROL DOOR LOCK TRANSMITTER DIGITAL RF MESSAGES (GOOD OR BAD) FOR 20 SECONDS.
NO REMOTE FUNCTION CAPABILITY (I.E., LOCK, UNLOCK, ETC.).
THE REMOTE CONTROL DOOR LOCK TRANSMITTER HAS BEEN IN RESYNC OR PROGRAM MODE OUT OF RANGE OF THE BCM. THIS MALFUNCTION COULD ALSO BE ENCOUNTERED IF THE REMOTE CONTROL DOOR LOCK TRANSMITTER ITSELF IS DEFECTIVE.
THE MOST LIKELY CAUSE IS THE REMOTE CONTROL DOOR LOCK TRANSMITTER OUT OF SYNC WITH THE BCM. TO RESYNC THE TRANSMITTER TO THE BCM, PRESS "LOCK" AND "UNLOCK" BUTTONS ON THE TRANSMITTER AT THE SAME TIME FOR 5 SECONDS. THIS MALFUNCTION COULD BE INDUCED PRIOR TO THE BCM ENTERING THE DIAGNOSTIC MODE.
DTC 55 - BEGIN CONFIGURATION DISPLAY
DTC 55 IS DISPLAYED TO INDICATE THE NEXT TWO NUMBERS DISPLAYED ARE BCM HARDWARE AND SOFTWARE CONFIGURATIONS. THE FIRST NUMBER FOLLOWING 55 IS THE HARDWARE CONFIGURATION, THE SECOND NUMBER IS THE SOFTWARE CONFIGURATION. DTC 55 AND THE TWO CONFIGURATION NUMBERS ARE ALWAYS DISPLAYED.
AFTER THE CONFIGURATION CODE NUMBERS ARE DISPLAYED, THE ENTIRE DTC LIST IS REPEATED BEGINNING WITH DTC 12.
FIGURES: 01 ATTACHMENTS: 14
FIGURE 1 - BODY CONTROL MODULE A DUCT, HEATER, VENTILATION AND AIR CONDITIONING B HARNESS, INSTRUMENT PANEL WIRING 1 MODULE, BODY CONTROL
GENERAL MOTORS BULLETINS ARE INTENDED FOR USE BY PROFESSIONAL TECHNICIANS, NOT A "DO-IT-YOURSELFER". THEY ARE WRITTEN TO INFORM THOSE TECHNICIANS OF CONDITIONS THAT MAY OCCUR ON SOME VEHICLES, OR TO PROVIDE INFORMATION THAT COULD ASSIST IN THE PROPER SERVICE OF A VEHICLE. PROPERLY TRAINED TECHNICIANS HAVE THE EQUIPMENT, TOOLS, SAFETY INSTRUCTIONS AND KNOW-HOW TO DO A JOB PROPERLY AND SAFELY. IF A CONDITION IS DESCRIBED, DO NOT ASSUME THAT THE BULLETIN APPLIES TO YOUR VEHICLE, OR THAT YOUR VEHICLE WILL HAVE THAT CONDITION. SEE A GENERAL MOTORS DEALER SERVICING YOUR BRAND OF GENERAL MOTORS VEHICLE FOR INFORMATION ON WHETHER YOUR VEHICLE MAY BENEFIT FROM THE INFORMATION.
COPYRIGHT 1996 GENERAL MOTORS CORPORATION. ALL RIGHTS RESERVED.