GM Service Manual Online
For 1990-2009 cars only
Makes
🢒
Chevrolet
🢒
1998
🢒
Camaro
🢒
Body and Accessories
🢒
Cruise Control
🢒 Cruise Control Schematics
Figure
1:
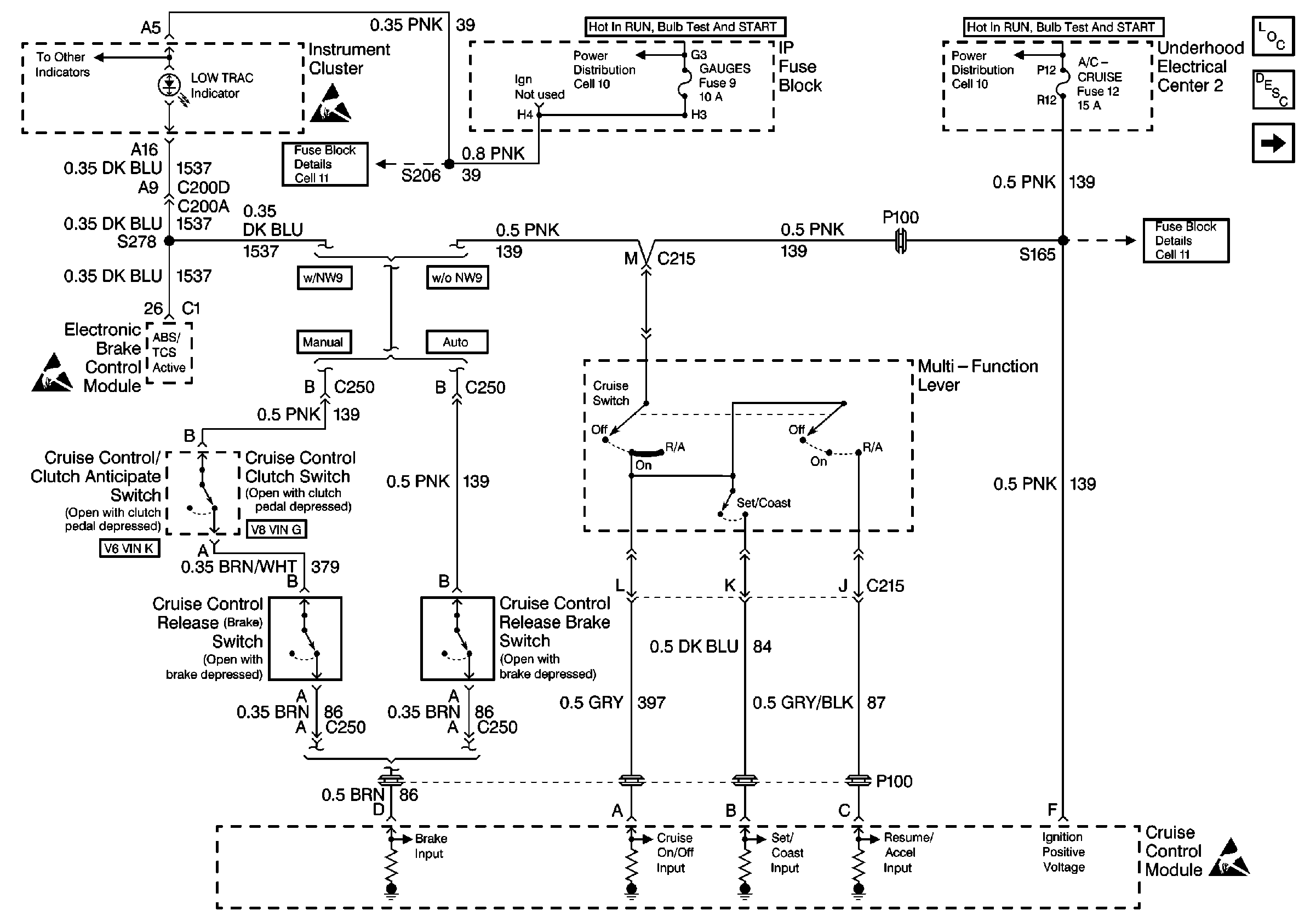
Cell 34: Cruise Control Clutch Switch, Cruise Control Release Brake Switch, and Multi-Function Lever
Fuse Block Schematics
Fuse Block Schematics
Power Distribution Schematics
Power Distribution Schematics
Handling ESD Sensitive Parts Notice
Handling ESD Sensitive Parts Notice
Handling ESD Sensitive Parts Notice
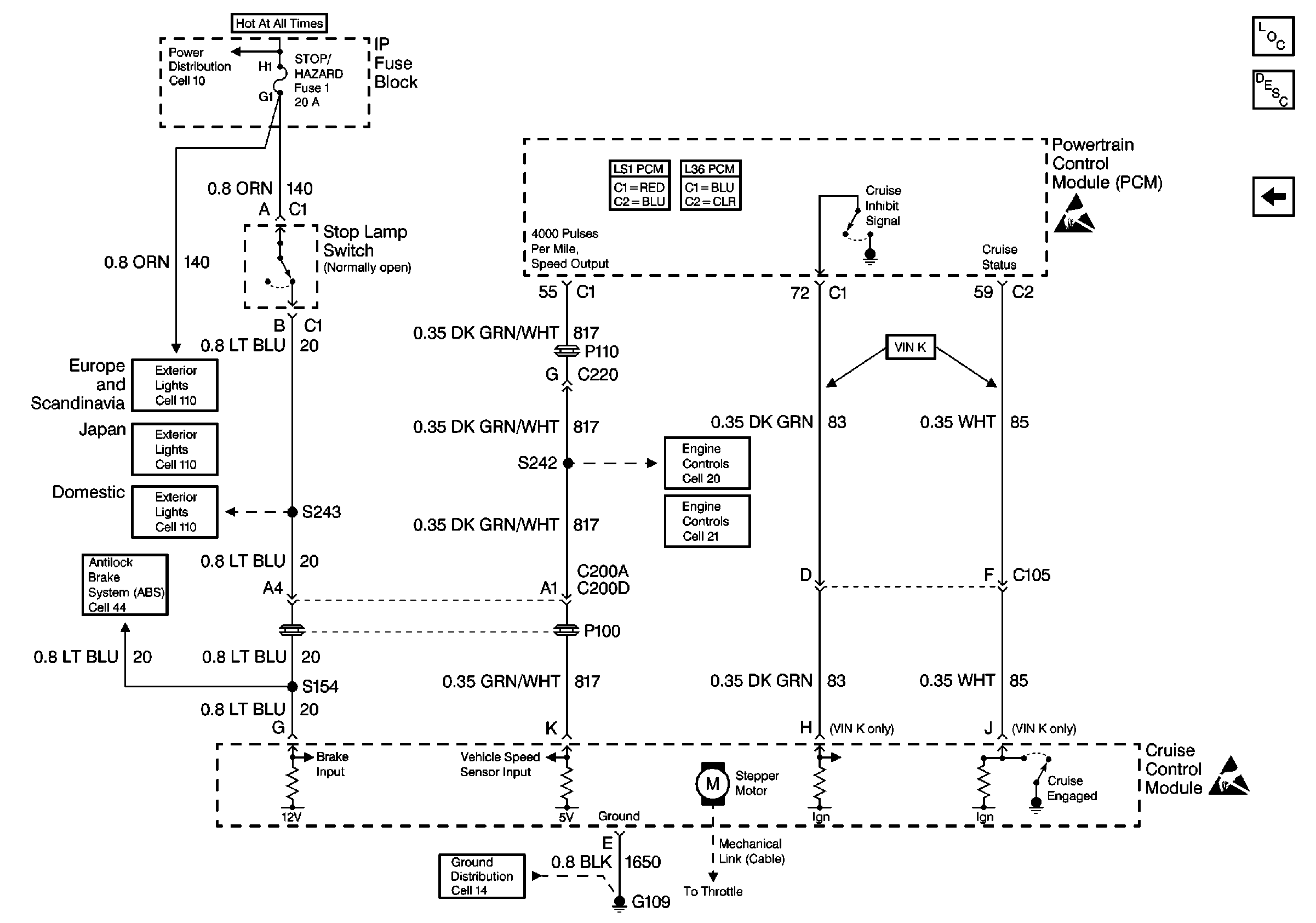
Cell 34: Stop Lamp Switch and Stepper Motor
Cruise Control Components
Cruise Control System Circuit Description V6 VIN K
Figure
2:
Cell 34: Stop Lamp Switch and Stepper Motor
Power Distribution Schematics
ABS/TCS Schematics
Ground Distribution Schematics
Handling ESD Sensitive Parts Notice
Handling ESD Sensitive Parts Notice
Exterior Lights Schematics Europe and Scandinavia
Exterior Lights Schematics Japan
Exterior Lights Schematics Domestic
Engine Controls Schematics
Engine Controls Schematics
Cruise Control Components
Cell 34: Cruise Control Clutch Switch, Cruise Control Release Brake Switch, and Multi-Function Lever
Cruise Control System Circuit Description V6 VIN K