GM Service Manual Online
For 1990-2009 cars only
Makes
🢒
Chevrolet
🢒
1999
🢒
Camaro
🢒 Cell 151: Pontiac Coupe With UW2, Pontiac Convertible With UW6
Cell 151: Pontiac Coupe With UW2, Pontiac Convertible With UW6
Cell 151: Pontiac Coupe With UW2, Pontiac Convertible With UW6
Entertainment Components
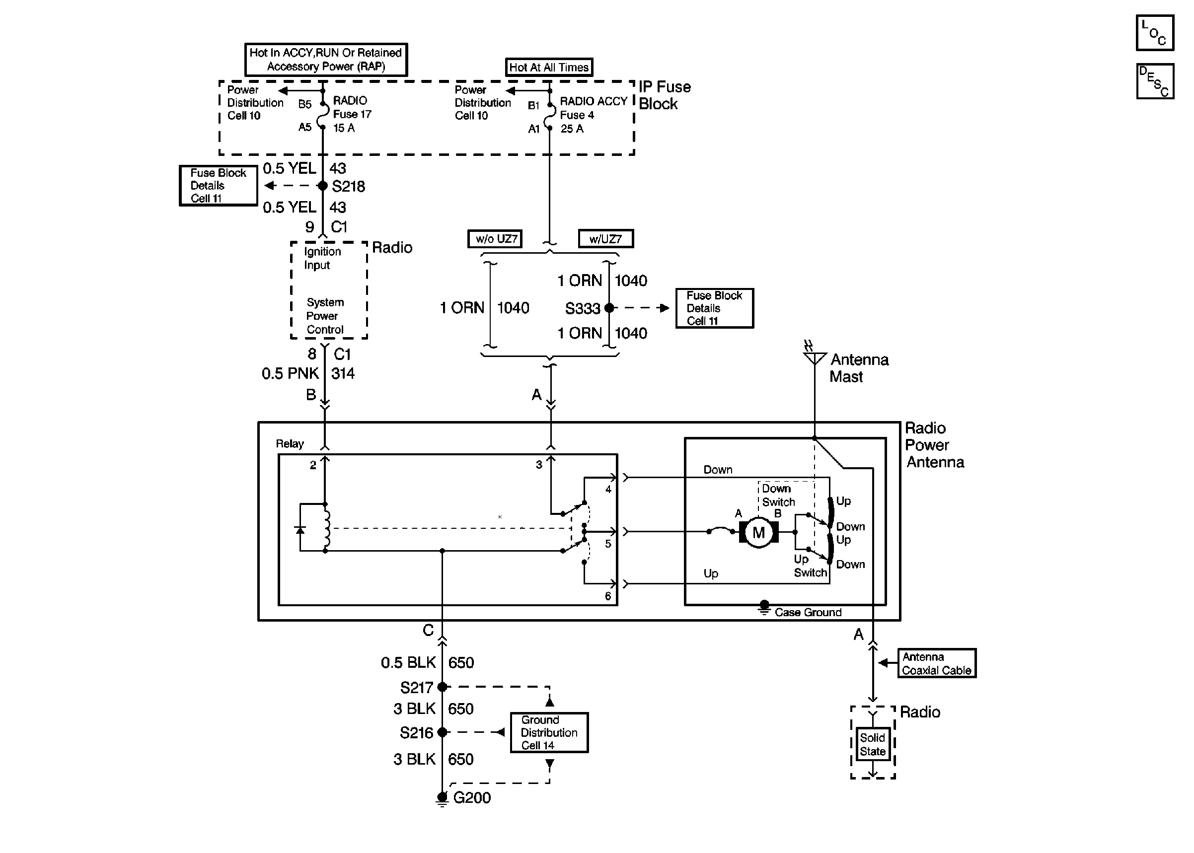
Power Antenna System Circuit Description
Ignition Switch and IP Fuse Block
Fusible Links, IP Fuse Block, and Underhood Electrical Centers
Fusible Links, IP Fuse Block, and Underhood Electrical Centers
I/P Fuses 3, 14, 17 and Circuit Breaker 15
I/P Fuses 4, 8 and Circuit Breaker 12
G200 DRL, HVAC, Rear Defog