GM Service Manual Online
For 1990-2009 cars only

ELECTRICAL TROUBLE SHOOTING SECTION UPDATE

VEHICLES AFFECTED: 1984 Impala, Caprice, Monte Carlo, El Camino Supplement and the Camaro Service Manual --------------------------------------------

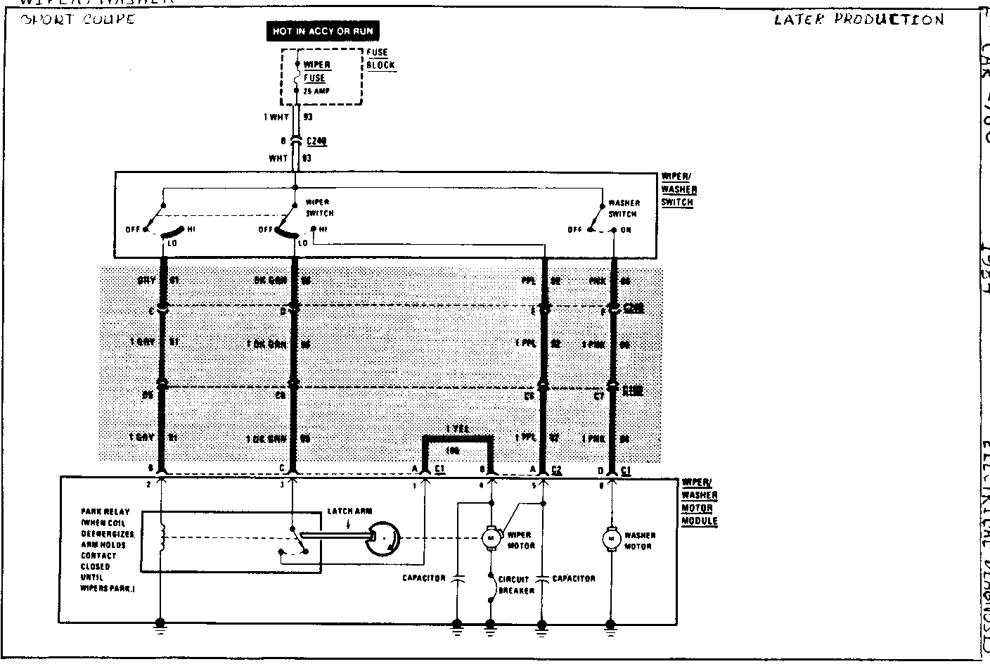
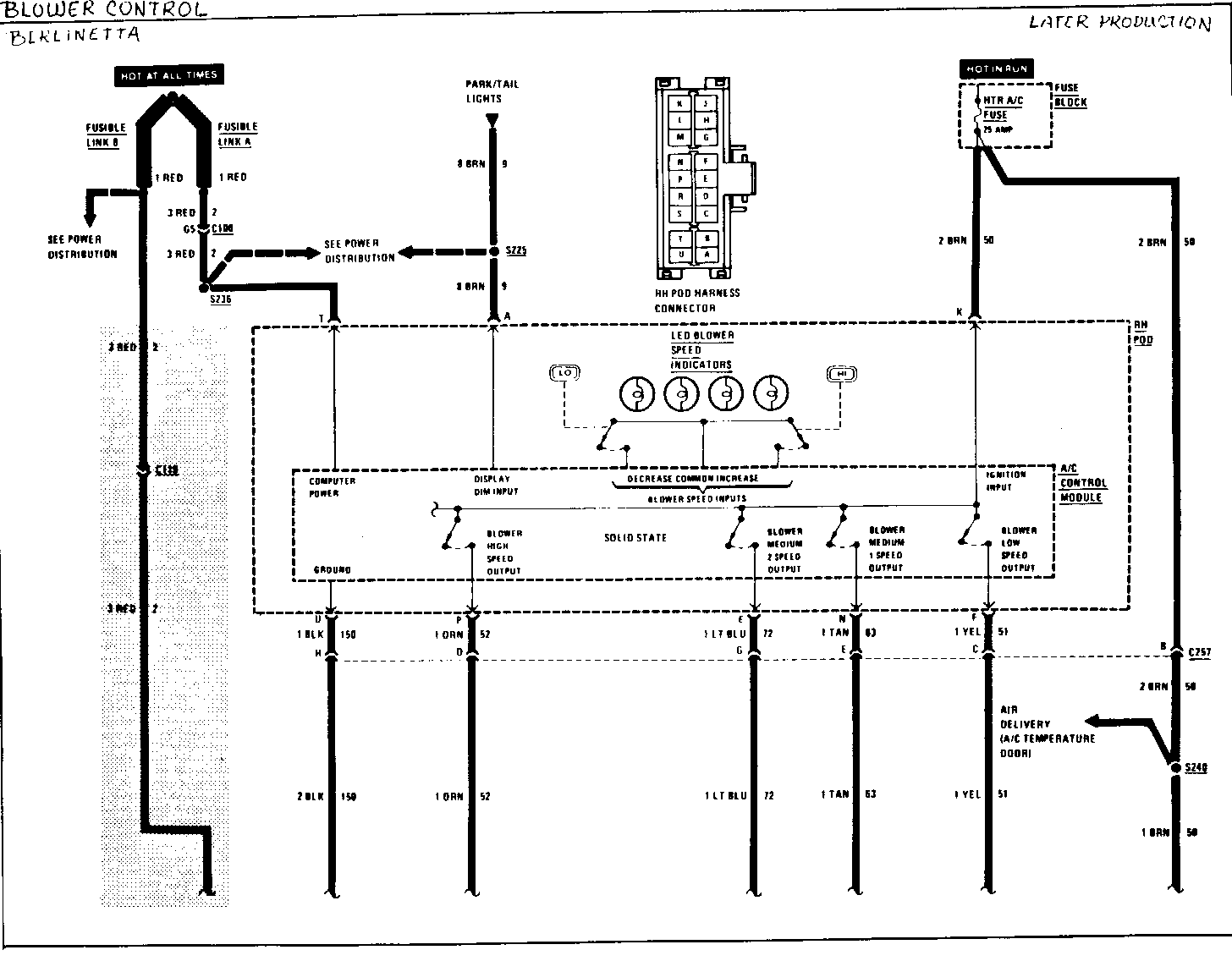
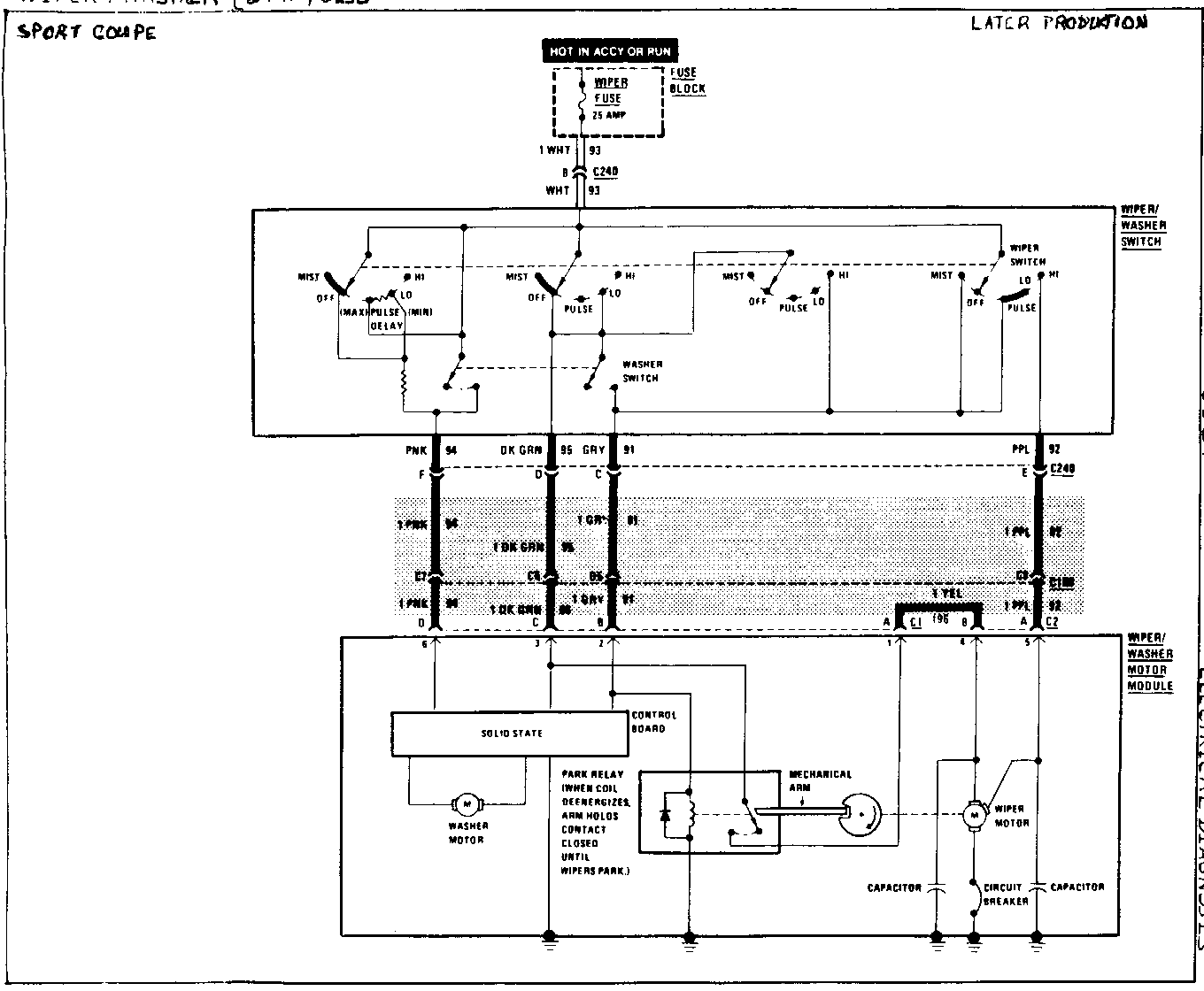
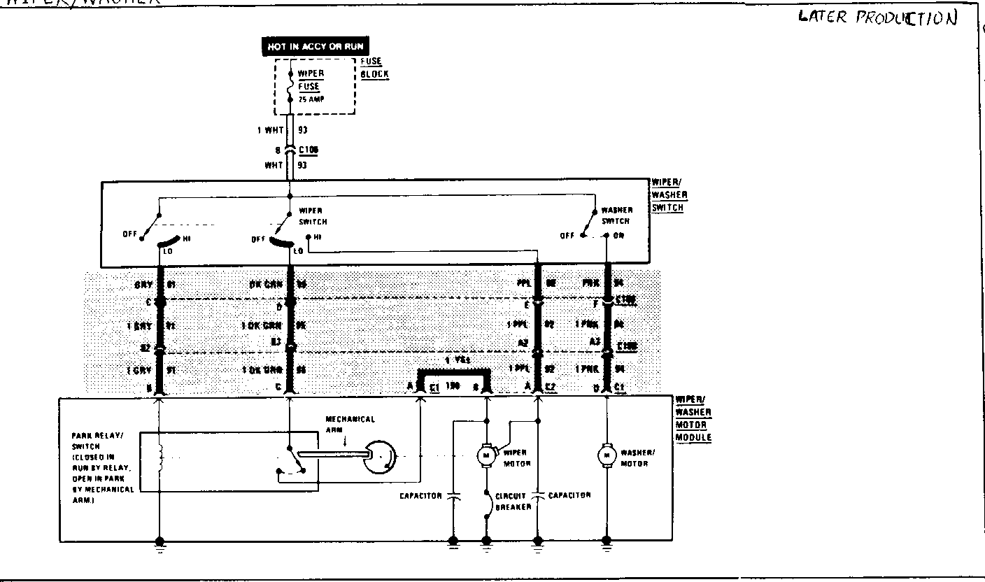
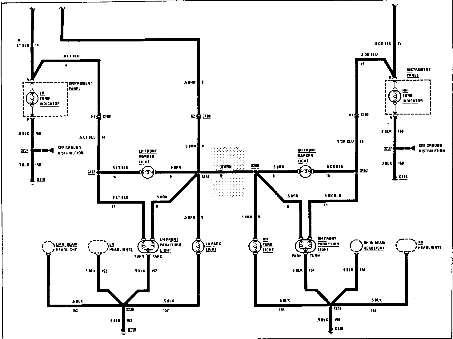
The wiring schematics at the end of this publication provide later production information to supplement the early production 1984 electrical troubleshooting sections printed in December 1983. The screened area on each page reflects the changes (to wire colour, wire size, wire added etc.) that were made. The following service manuals should be updated with this later production information:

. ST-329-84 ETM - 1984 Impala, Caprice, Monte Carlo, El Camino Electrical Troubleshooting Shop Manual Supplement.

. ST-368-84 - 1984 Camaro Bound Shop Manual.

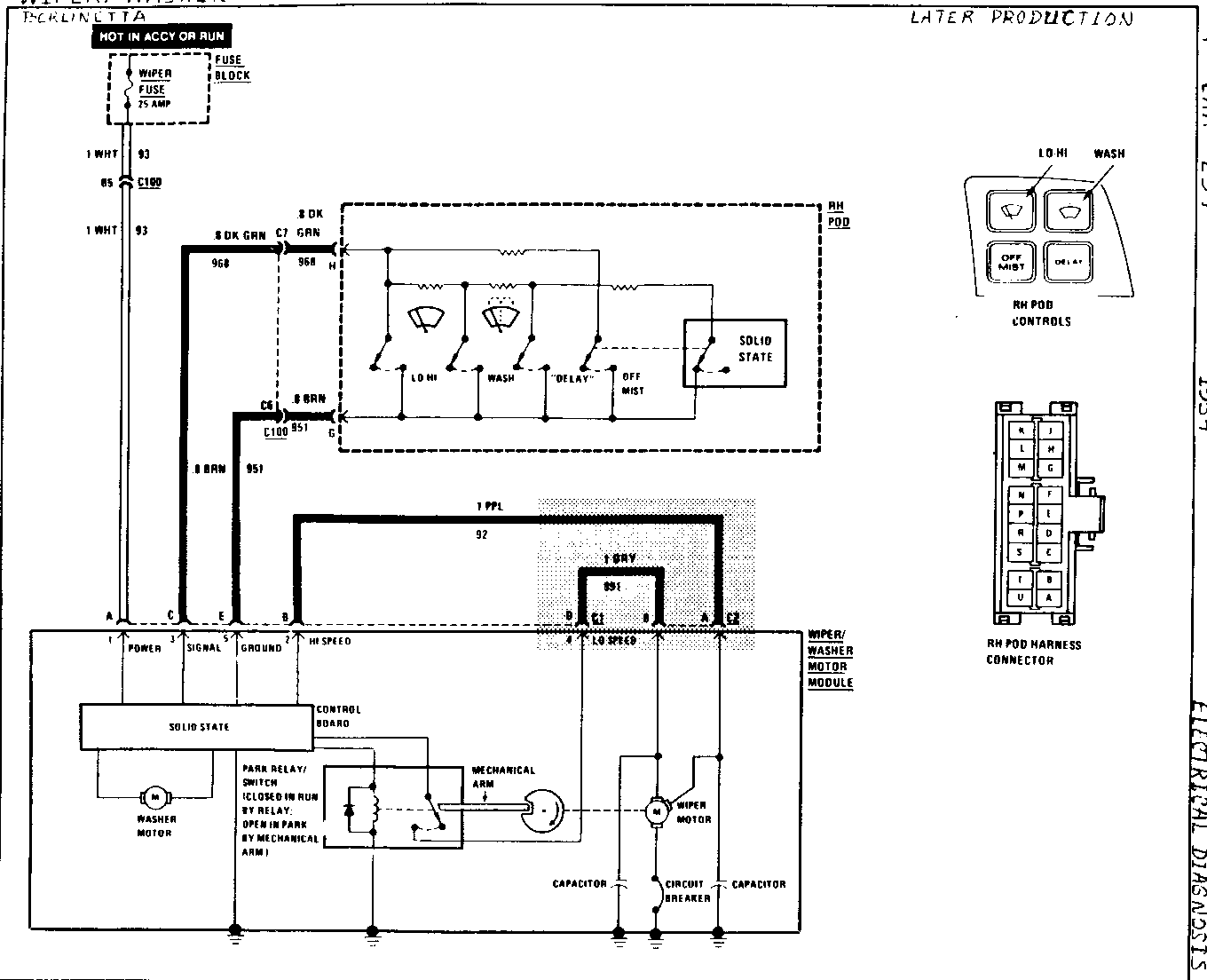
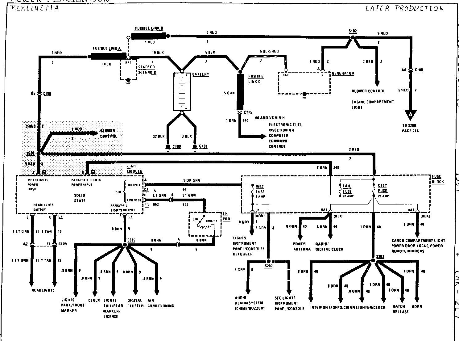
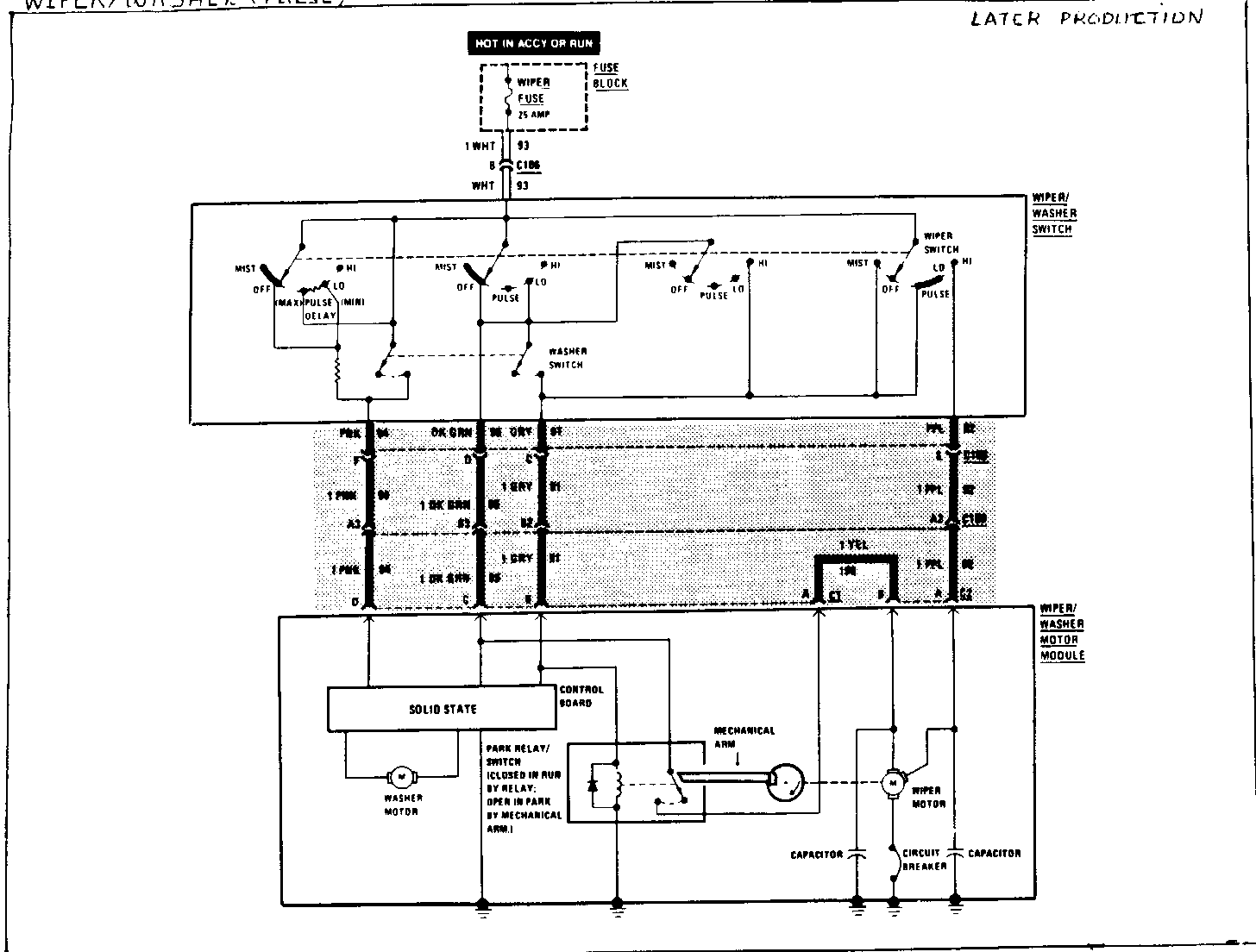
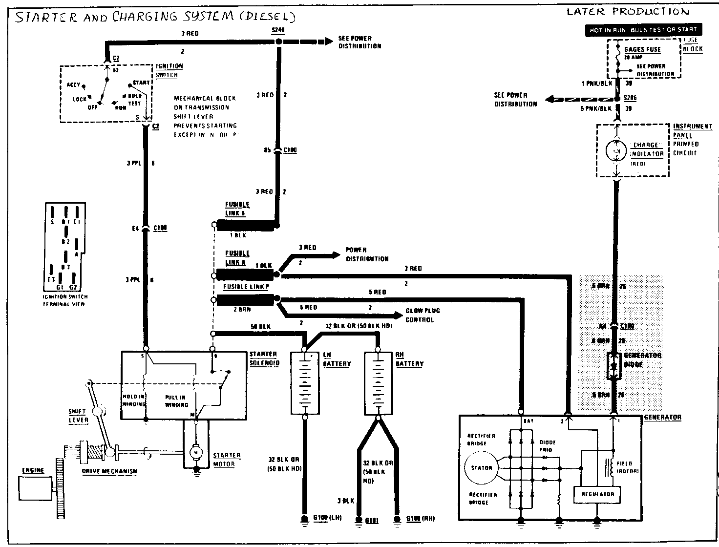
CAVITY WIRE COLOR SCHEMATIC ------ ---------- --------- A2 PPL Wiper/Washer A3 PNK Wiper/Washer A4 Charging System A6 TAN Gages and Indicators Bl WHT Wiper/Washer B2 GRY Wiper/Washer B4 BLK Glow Plug Control B5 RED Power Distribution C3 BLK Engine Compartment Light

CAVITY WIRE COLOR SCHEMATIC ------ ---------- --------- D2 LT GRN Headlights D4 PNK Power Distibution D5 DK GRN Gages and Indicators DK GRN/WHT Gages (Diesel) E2 TAN Headlights E4 PPL Starter G1 TAN/WHITE Indicators G2 BRN Lights: Park/Front Marker G4 RED Power Distibution H1 DRK BLU Lights: Turn/Hazard H2 LT BLU Lights: Turn/Hazard H4 BRN Gasoline: Indicators & Choke Heater H4 BRN Diesel: Fuel Control

NOTE: SEE SCHEMATIC LISTED FOR WIRING DETAIL. CAVATIES NOT LISTED ARE NOT USED. WIRE COLOURS LISTED DEPICT ENGINE SIDE OF CONNECTOR.


Object Number: 75350  Size: FS


Object Number: 75747  Size: FS


Object Number: 75746  Size: FS


Object Number: 75141  Size: FS


Object Number: 75612  Size: FS


Object Number: 75349  Size: FS


Object Number: 75611  Size: FS


Object Number: 75011  Size: FS


Object Number: 75244  Size: FS


Object Number: 75243  Size: FS


Object Number: 75242  Size: FS


Object Number: 75610  Size: FS


Object Number: 75437  Size: FS

General Motors bulletins are intended for use by professional technicians, not a "do-it-yourselfer". They are written to inform those technicians of conditions that may occur on some vehicles, or to provide information that could assist in the proper service of a vehicle. Properly trained technicians have the equipment, tools, safety instructions and know-how to do a job properly and safely. If a condition is described, do not assume that the bulletin applies to your vehicle, or that your vehicle will have that condition. See a General Motors dealer servicing your brand of General Motors vehicle for information on whether your vehicle may benefit from the information.