GM Service Manual Online
For 1990-2009 cars only

Cooling System Description and Operation Gasoline Engines

General Description

The cooling system maintains the engine temperature at an efficient level during all engine operating conditions.

When the engine is cold, the cooling system cools the engine slowly or not at all. This slow cooling of the engine allows the engine to warm up quickly.

The cooling system includes a radiator and recovery subsystem, cooling fans, a thermostat and housing, a water pump, and a water pump drive belt. The timing belt drives the water pump.

All components must function properly in order for the cooling system to operate. The water pump draws the coolant from the radiator. The coolant then circulates through water jackets in the engine block, the intake manifold, and the cylinder head. When the coolant reaches the operating temperature of the thermostat, the thermostat opens. The coolant then goes back to the radiator where it cools. This system directs some coolant through the hoses to the heater core. This provides for heating and defrosting. The surge tank is connected to the radiator to recover the coolant displaced by expansion from the high temperatures.

The surge tank maintains the correct coolant level.

The cooling system for this vehicle has no radiator cap or filler neck. The coolant is added to the cooling system through the surge tank.

Radiator

This vehicle has a lightweight tube and fin aluminum radiator. Plastic tanks are mounted on the right and the left sides of the radiator core.

On vehicles equipped with automatic transaxles, the transaxle fluid cooler lines run through the left radiator tank. A radiator drain cock is on this radiator. To drain the cooling system, open the drain cock.

Surge Tank

The surge tank is a transparent plastic reservoir, similar to the windshield washer reservoir.

The surge tank is connected to the radiator by a hose and to the engine cooling system by another hose. As the vehicle is driven, the engine coolant heats and expands. The portion of the engine coolant displaced by this expansion flows from the radiator and the engine into the surge tank. The air trapped in the radiator and the engine is degassed into the surge tank.

When the engine stops, the engine coolant cools and contracts. The displaced engine coolant is then drawn back into the radiator and the engine. This keeps the radiator filled with the coolant to the desired level at all times and increases the cooling efficiency.

Maintain the coolant level between the MIN and the MAX marks on the surge tank when the system is cold.

Water Pump

The belt-driven centrifugal water pump consists of an impeller, a drive shaft, and a belt pulley. The water pump is mounted on the front of the transverse mounted engine, and is driven by the timing belt.

The impeller is supported by a completely sealed bearing. The water pump is serviced as an assembly and, therefore, cannot be disassembled.

Water Pump - 3.2L

The water pump is a centrifugal vane impeller type pump. The pump consists of a housing and an impeller. The impeller is a flat plate mounted on the pump shaft with a series of flat or curved blades (vanes). When the impeller rotates, the coolant between the vanes is thrown outward by centrifugal force. The impeller shaft is supported by sealed bearings. The sealed bearings do not need to be lubricated. Grease cannot leak out, dirt and water cannot get in as long as the seal is not damaged or worn.

The water pump is mounted to the engine front cover and is driven by the crankshaft pulley via a multi-ribbed drive belt , turning the pump pulley , bolted to the water pump flange. Coolant enters the engine through the coolant inlet pipe and thermostat at the rear of engine and passes through the engine to the water pump on the front engine cover and exits via the coolant outlet housing located at the front of the intake manifold.

Thermostat

A wax pellet type thermostat controls the flow of the engine coolant through the engine cooling system. The thermostat is mounted in the thermostat housing to the front of the cylinder head.

The thermostat stops the flow of the engine coolant from the engine to the radiator in order to provide faster warm up, and to regulate the coolant temperature. The thermostat remains closed while the engine coolant is cold, preventing circulation of the engine coolant through the radiator. At this point, the engine coolant is allowed to circulate only throughout the heater core to warm it quickly and evenly.

As the engine warms, the thermostat opens. This allows the engine coolant to flow through the radiator, where the heat is dissipated through the radiator. This opening and closing of the thermostat permits enough engine coolant to enter the radiator to keep the engine within proper engine temperature operating limits.

The wax pellet in the thermostat is hermetically sealed in a metal case. The wax element of the thermostat expands when it is heated and contracts when it is cooled.

As the vehicle is driven and the engine warms, the engine coolant temperature increases. When the engine coolant reaches a specified temperature, the wax pellet element in the thermostat expands and exerts pressure against the metal case, forcing the valve open. This allows the engine coolant to flow through the engine cooling system and cool the engine. As the wax pellet cools, the contraction allows a spring to close the valve.

The thermostat begins to open at 87°C (189°F) and is fully opened at 102°C (216°F). The thermostat is closed at 86°C (187°F).

Electric Cooling Fan

The cooling fans are mounted behind the radiator in the engine compartment. Cooling system on this vehicle has 2 cooling fans the main fan and the auxiliary fan. The electric cooling fans increase the flow of air across the radiator fins and across the condenser on air condition (A/C) equipped vehicles. This helps to speed cooling when the vehicle is at idle or moving at low speeds.

A vehicle equipped with the A/C or Non-A/C has 2 fans on the one shroud. The main fan size is 340 mm (13.4 in) in diameter with 5 blades, and the auxiliary fan size is 320 mm (12.6 in) in diameter with 7 blades to aid the airflow through the radiator and the condenser. Two electric fan motors attached to the center of each fan on the fan shroud assembly drive the both fans.

Cooling System Description and Operation Diesel Engines

Cooling System

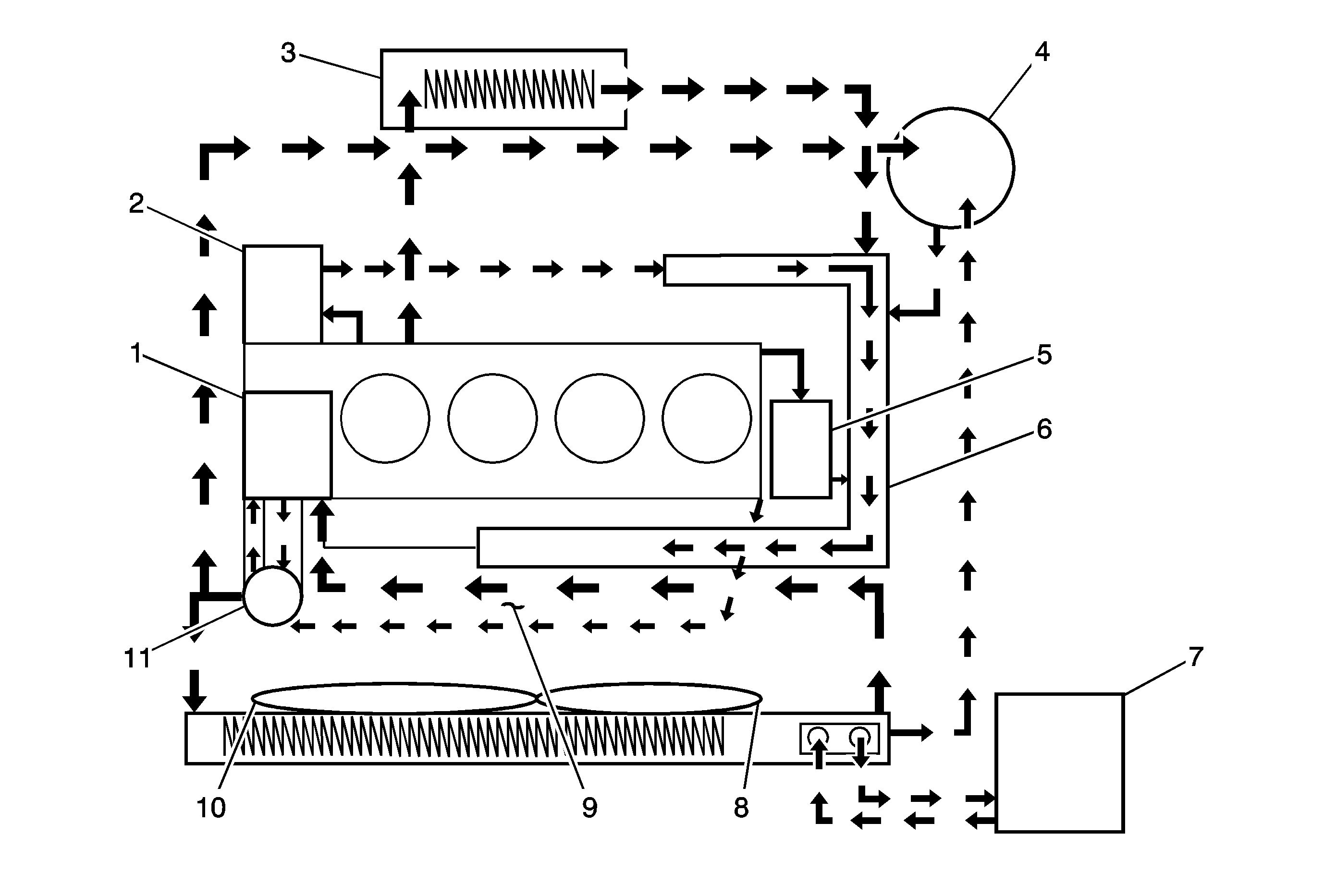
The cooling system’s function is to maintain an efficient engine operating temperature during all engine speeds and operating conditions. The cooling system is designed to remove approximately one-third of the heat produced by the burning of the air-fuel mixture. When the engine is cold, the coolant does not flow to the radiator until the thermostat opens. This allows the engine to warm quickly. Refer to the following illustration for the components in the system and the basic flow path of the coolant.


Object Number: 1820451  Size: MF
(1)Water Pump
(2)Engine Oil Cooler
(3)Heater
(4)Surge Tank
(5)EGR Cooler
(6)Water Pipe
(7)Transaxle
(8)Auxiliary Cooling Fan
(9)Intake Manifold
(10)Main Cooling Fan
(11)Thermostat

Water Pump


Object Number: 1820455  Size: SH

Water pump is a component of the engine cooling system and circulated the coolant from each cooling circuit components. This water pump consists of sealing, bearing, pulley (3) and housing (2) and is driven by the crankshaft with the back of timing belt to loose noise to water pump pulley. Water pump apply drain hole cup to cap to prevent coolant leakage for customers.

Water pump is not open impeller type but closed plastic impeller type to increase the cooling efficiency.

Thermostat


Object Number: 1820457  Size: SH

Thermostat controls coolant flowing and is assembled on the intake manifold. By coolant temperature, the wax-pellet (7) of the thermostat expanded and shrunk mechanically main spring to flow the coolant.

The thermostat begins to open at 80°C (176°F) and fully open at 95°C (203°F). The thermostat closes at 75°C (167°F).

Radiator


Object Number: 1820462  Size: SH

The radiator is a heat exchanger. It consists of a core and 2 tanks. The aluminum core is a tube and fin cross-flow design that extends from the inlet tank to the outlet tank. Fins are placed around the outside of the tubes to improve heat transfer to the atmosphere.

The inlet and outlet tanks are a molded, high temperature, nylon reinforced plastic material. A high temperature rubber gasket seals the tank flange edge to the aluminum core. The tanks are clamped to the core with clinch tabs. The tabs are part of the aluminum header at each end of the core.

The radiator also has a drain cock located in the bottom of the left hand tank. The drain cock unit includes the drain cock and drain cock seal.

The radiator removes heat from the coolant passing through it. The fins on the core transfer heat from the coolant passing through the tubes. As air passes between the fins, it absorbs heat and cools the coolant.

Surge Tank


Object Number: 1820468  Size: SH

The surge tank is a plastic tank with a threaded pressure cap. The tank is mounted at a point higher than all other coolant passages. The surge tank provides an air space in the cooling system that allows the coolant to expand and contract. The surge tank provides a coolant fill point and a central air bleed location.

During vehicle use, the coolant heats and expands. The increased coolant volume flows into the surge tank. As the coolant circulates, any air is allowed to bubble out. Coolant without air bubbles absorbs heat much better than coolant with bubbles.

Cooling Fan


Object Number: 1820476  Size: SH

The cooling fans are mounted behind the radiator in the engine compartment. The engine cooling fan is driven by electric power. The cooling fan draws air through the radiator to improve the transfer of heat from the coolant to the atmosphere. As the fan blades spin, they increase the flow of air across the radiator core and across the condenser on air condition (A/C) equipped vehicles. This helps to speed cooling when the vehicle is at idle or moving at low speeds.