GM Service Manual Online
For 1990-2009 cars only
Makes
🢒
Chevrolet
🢒
2008
🢒
Captiva
🢒
Transmission/Transaxle
🢒
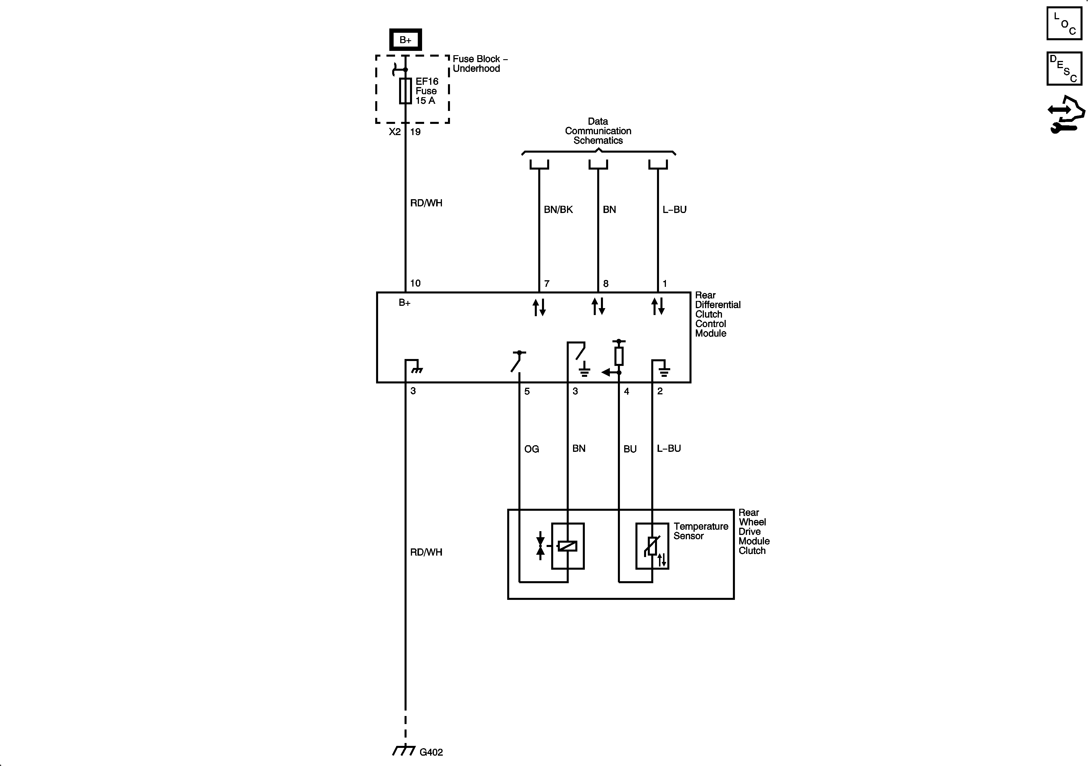
Transfer Case - Getrag 760
🢒 All-Wheel Drive Schematics
Master Electrical Component List
Transfer Case Description and Operation
Control Module References
EF1, 4, 16, 18, 19, 20, 23 Fuses
Data Link Connector (DLC)
G402