GM Service Manual Online
For 1990-2009 cars only

UPDATE-SECTION 6E-DRIVEABILITY AND EMISSIONS ADD CODE 32

VEHICLES AFFECTED: 1988-89 2.8L (VIN W) "J"

This bulletin is to add Code 32 - Exhaust Gas Recirculation (EGR) Circuit diagnostics to Section 6E "Driveability and Emissions" to the 1988 and 1989 Service Manuals for all "J" carline with 2.8L LB6 (VIN W) engines.

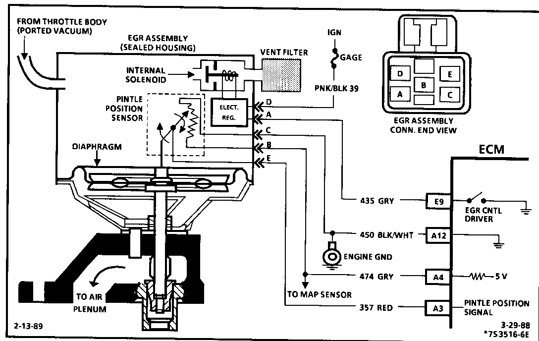
CODE 32 EXHAUST GAS RECIRCULATION (EGR) CIRCUIT 2.8L (VIN W) -J- CARLINE (PORT) Circuit Description:

The integrated electronic EGR valve functions similar to a port EGR valve with a remote vacuum regulator. The internal solenoid is normally open, which causes the vacuum signal to be vented "OFF" to the atmosphere when EGR is not being commanded by the ECM. This EGR valve has a sealed cap and the solenoid valve opens and closes the vacuum signal which controls the amount of vacuum vented to atmosphere, and this controls the amount of vacuum applied to the diaphragm. The electronic EGR valve contains a voltage regulator which converts the ECM signal to provide different amounts of EGR now by regulating the current to the solenoid. The ECM controls EGR flow with a pulse width modulated signal (turns "ON" and "OFF" many times a second) based on air flow, TPS, and rpm.

This system also contains a pintle position sensor which works similar to a TPS sensor, and as EGR flow is increased,the sensor output also increases.

Code 32 means that there has been an EGR system fault detected.

Code 32 will set under two conditions:

Coolant temperature above a specified amount, EGR should be "ON" or;

EGR pintle position does not match duty cycle.

Test Description: Numbers below refer to circled numbers on the diagnostic chart.

1. Whenever the internal solenoid is de-energized, the solenoid valve should be closed which should not allow the vacuum to move the EGR diaphragm. However, if the filter is plugged, the vacuum applied with the hand held vacuum pump will cause the diaphragm to move because the vacuum will not be vented to the atmosphere.

2. Grounding the diagnostic terminal should energize the internal solenoid which closes off the vent and allows the vacuum to move the diaphragm. This test determines that the ECM is capable of controlling the solenoid. When EGR is commanded "ON" by the ECM, the test light should be "ON."

3. If CKT 450 is open, the pintle signal will go high (showing a 5 volts signal). This will set a Code 32.

If CKT 357 becomes shorted to 12 volts or to CKT 474, the signal voltage will go high causing a Code 32.

Diagnostic Aids:

"Scan" tools will read pintle position in volts. The EGR position voltage can be used to determine that the pintle is moving. When no EGR is commanded (O-% duty cycle), the position sensor should read between .5 volt and 1.5 volts and increase with the commanded EGR duty cycle. If system operates correctly, refer to "Intermittents" in Section "B".

* If vehicle is equipped with a manual transmission, (for Step # 1 in chart) "Slip" clutch just enough to load engine and watch pintle volts on "Scan" tool. Voltage should increase.


Object Number: 83898  Size: FS


Object Number: 82563  Size: FS

General Motors bulletins are intended for use by professional technicians, not a "do-it-yourselfer". They are written to inform those technicians of conditions that may occur on some vehicles, or to provide information that could assist in the proper service of a vehicle. Properly trained technicians have the equipment, tools, safety instructions and know-how to do a job properly and safely. If a condition is described, do not assume that the bulletin applies to your vehicle, or that your vehicle will have that condition. See a General Motors dealer servicing your brand of General Motors vehicle for information on whether your vehicle may benefit from the information.