GM Service Manual Online
For 1990-2009 cars only

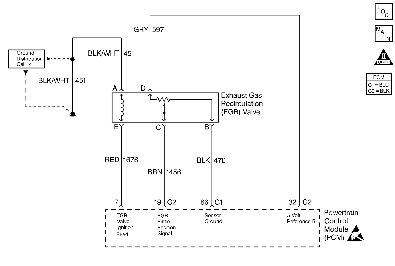
Object Number: 50808  Size: MF
Engine Controls Components
EVAP and EGR Controls
OBD II Symbol Description Notice
Powertrain Control Module Connector End Views
Handling ESD Sensitive Parts Notice

Circuit Description

An Exhaust Gas Recirculation (EGR) system lowers the Oxides of Nitrogen (NOx) emission levels that are caused by high combustion temperatures. This is accomplished by feeding small amounts of exhaust gases back into the combustion chamber. When the air/fuel mixture is diluted with the exhaust gases, the combustion temperatures are reduced.

A linear EGR valve is used on this system. The linear EGR valve is designed to accurately supply exhaust gases to the engine without the use of the intake manifold vacuum. The valve controls the exhaust flow going into the intake manifold from the exhaust manifold through an orifice with a PCM controlled pintle. The PCM controls the pintle position by using inputs from the Throttle Position (TP) sensor and the Manifold Absolute Pressure (MAP) sensor. The PCM then commands the EGR valve to operate when necessary by controlling an ignition signal through the PCM. This can be monitored on a scan tool as the Desired EGR Position.

The PCM monitors the results of the command through a feedback signal. By sending a 5 volt reference and a ground to the EGR valve, a voltage signal representing the EGR valve pintle position travels to the PCM. This feedback signal can also be monitored on a scan tool and is the actual position of the EGR pintle. The Actual EGR Position should always be near the commanded or the Desired EGR Position.

Conditions for Setting the DTC

    • DTCs P0106, P0107, P0108, P0112, P0113, P0117, P0118, P0121, P0122, P0123, P0200, P0300-P0304, P0335, P0502, P0506, P0507, and P1441 are not set.
    • The engine speed is between 1100-2200 RPM (manual).
    • The engine speed is between 1150-1700 RPM (automatic).
    • The Engine Coolant Temperature (ECT) is greater than 75°C (167°F).
    • The Barometric Pressure (BARO) is greater than 72 kPa.
    • The Manifold Absolute Pressure (MAP) is between 12-32 kPa.
    • The Throttle Position is less than 1 percent.
    • The vehicle speed is above 20 mph.
    • The EGR flow is restricted.

Action Taken When the DTC Sets

    • The Malfunction Indicator Lamp (MIL) will illuminate.
    • The PCM will record the operating conditions at the during which the diagnostic fails. This information will then store in the Freeze Frame and Failure Records buffers.
    • A history DTC stores.
    • The coolant fan turns ON.
    • The EGR is disabled.

Conditions for Clearing the MIL/DTC

    • The MIL will turn OFF after three consecutive ignition cycles in which the diagnostic runs without a fault.
    • A history DTC will clear after 40 consecutive warm up cycles without a fault.
    • A scan tool clears the DTC(s).

Diagnostic Aids

    • The EGR Decel Filter value can be a great aid in determining if a problem exists and to verify the repairs. The EGR Decel Filter is an average of the difference in the expected MAP change and the actual MAP change that is caused by opening the EGR valve during a deceleration, and is used to determine when the MIL illuminates. This can be determined if the EGR system is OK, partially restricted or fully restricted, by driving the vehicle up to approximately 60 mph (97 km/h) and decelerating to 20 mph (32 km/h).
    • A more negative number (less than -3) indicates that the system is working normally whereas a positive number indicates that the system is being restricted and that the expected amount of the EGR flow is not present. A number that falls between negative 3 and positive 2 indicates that the system is partially restricted but not restricted enough to cause an impact on the emissions.
    • The EGR Decel Filter value should always be a -1 or lower. If the EGR Decel Filter number becomes more positive (towards 0 or more), this indicates that the EGR system is becoming restricted. Look for possible damage to the EGR pipe or for a restriction caused by carbon deposits in the EGR passages or on the EGR valve.

Test Description

The numbers below refer to the step numbers on the Diagnostic Table.

  1. The Powertrain OBD System Check prompts you to complete some of the basic checks and to store the freeze frame and failure records data on the scan tool if applicable. This creates an electronic copy of the data captured when the malfunction occurred. The scan tool stores this data for later reference.

  2. Commanding the EGR valve open determines whether the EGR system is totally restricted or partially restricted.

  3. Visually and physically inspect the EGR passages and valve for excessive carbon deposits or damage.

  4. Be sure to remove all of the gasket material from the EGR mounting surface. Even a small amount of material may cause a DTC P0401 to set. Refer to Exhaust Gas Recirculation Valve Replacement for 2.4L or Exhaust Gas Recirculation Valve Replacement for 2.2L for On Vehicle Service of the EGR valve.

  5. This step verifies if the malfunction is present and if a repair has corrected the problem. Refer to the Diagnostic Aids for an explanation on EGR Decel Filter. If the EGR Decel Filter value stays near 0 or a positive number after several tests have been run, then a small restriction may still exist. Be sure to check the EGR pipe for damage or dents and the EGR valve for any excessive carbon build up. Only 1 test per ignition cycle will run unless a DTC P0401 has been cleared or if the battery has been disconnected.

DTC P0401 - Exhaust Gas Recirculation (EGR) System Flow Insufficient

Step

Action

Value(s)

Yes

No

1

Did you perform the Powertrain On-Board Diagnostic (OBD) System Check?

--

Go to Step 2

Go to Powertrain On Board Diagnostic (OBD) System Check for 2.4L or Powertrain On Board Diagnostic (OBD) System Check for 2.2L

2

  1. Turn ON the ignition switch leaving the engine OFF.
  2. Install a scan tool.
  3. Check for any DTCs with the scan tool.

Were any DTCs set?

Yes

Go to the applicable DTC table

Go to Step 3

3

  1. Start the engine.
  2. Idle the engine.
  3. Install a scan tool.
  4. Command the EGR valve to the specified value with the scan tool.

Does the engine stall or attempt to stall?

50%

Go to Step 6

Go to Step 4

4

  1. Turn OFF the ignition switch.
  2. Caution: Avoid contact with moving parts and hot surfaces while working around a running engine in order to prevent physical injury.

  3. Remove the EGR valve assembly.
  4. Inspect the following items for restrictions or for any damage.
  5. • EGR Valve
    • EGR valve passages
    • EGR Pipe
  6. Repair the restriction or the damage as necessary.

Was a repair necessary?

--

Go to Step 6

Go to Step 5

5

Replace the EGR valve. Refer to Exhaust Gas Recirculation Valve Replacement for 2.4L or Exhaust Gas Recirculation Valve Replacement for 2.2L.

Is the action complete?

--

Go to Step 6

--

6

Caution: Perform this step only in an area where the vehicle can operate as described without risk to other vehicles or passengers in order to prevent injury.

  1. Turn OFF the ignition switch.
  2. Disconnect the battery for the first specified time.
  3. Reconnect the battery.
  4. Start the engine.
  5. Drive the vehicle up to the second specified value.
  6. Release the throttle and allow the vehicle to decel to the third specified value.

Is the EGR Decel Filter value less than the fourth specified value?

10 seconds

60 mph (97 km/h)20 mph (32 km/h) 0

Go to Step 7

Go to Step 4

7

  1. Using the scan tool, clear the DTCs.
  2. Idle the engine at the normal operating temperature.
  3. Operate the vehicle within the conditions for setting this DTC as specified in the supporting text.

Does the scan tool indicate that this diagnostic ran and passed?

--

Go to Step 8

Go to Step 2

8

Check to see if any additional DTCs are set.

Does the scan tool display any DTCs that you have not diagnosed?

--

Go to the applicable DTC table

System OK