GM Service Manual Online
For 1990-2009 cars only
Makes
🢒
Chevrolet
🢒
2000
🢒
Cavalier
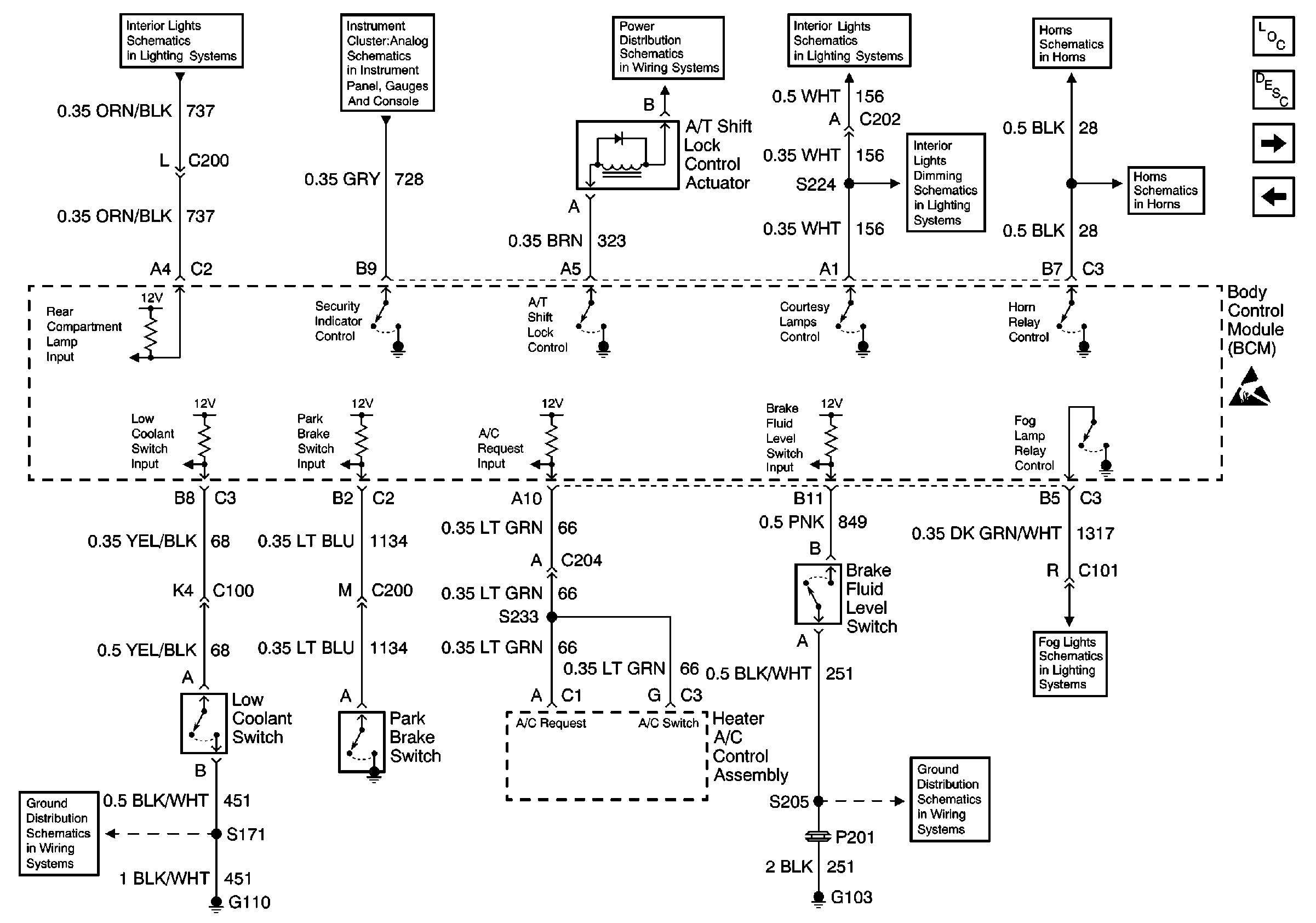
🢒 Park Brake Switch, Low Coolant Switch, and Brake Fluid Level Switch
Park Brake Switch, Low Coolant Switch, and Brake Fluid Level Switch
Park Brake Switch, Low Coolant Switch, and Brake Fluid Level Switch
Interior Lights Schematics
Instrument Cluster: Analog Schematics
Power Distribution Schematics
Interior Lights Schematics
Horn Schematics
Interior Lights Dimming Schematics
Horn Schematics
Body Control Module Components
Body Control System Description
Door Jamb Switches and Door Lock/Unlock Relay
Powers, Grounds and Class 2 Data Lines
Fog Lights Schematics
Ground Distribution Schematics
Ground Distribution Schematics