GM Service Manual Online
For 1990-2009 cars only
Makes
🢒
Chevrolet
🢒
2001
🢒
Chevy C Cab/Chassis HD (GMT 400)
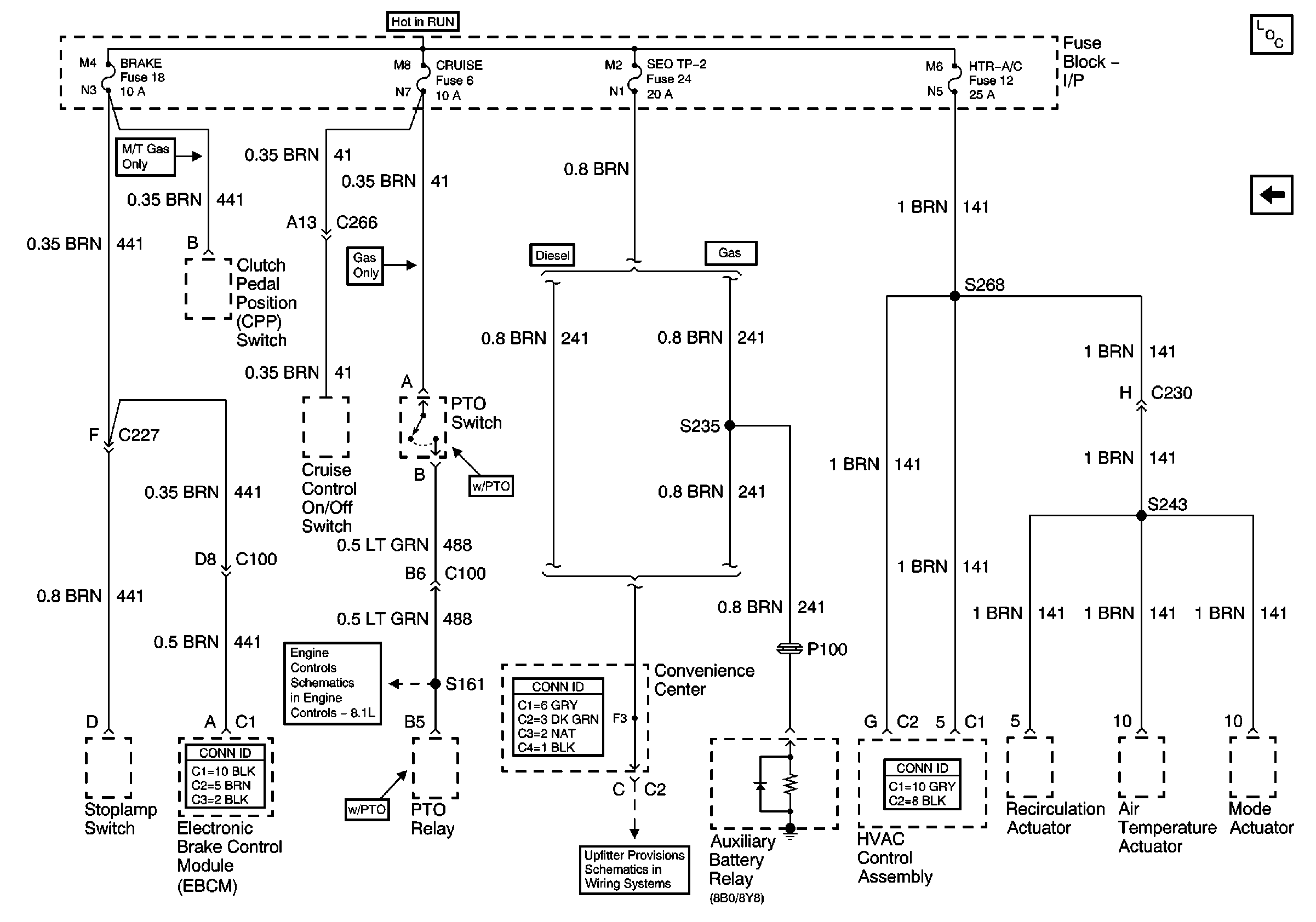
🢒 Brake, Cruise, SEO TP-2, and Htr-A/C Fuses
Brake, Cruise, SEO TP-2, and Htr-A/C Fuses
Brake, Cruise, SEO TP-2, and Htr-A/C Fuses
ABS, Blower, Stop-Haz, and IGN B Fuses, and Ignition Switch
Master Electrical Component List
Pwr Wdos Circuit Breaker, Wiper, Radio, Clock, and Trans Fuses