GM Service Manual Online
For 1990-2009 cars only
Makes
🢒
Chevrolet
🢒
2001
🢒
Chevy C Cab/Chassis HD (GMT 400)
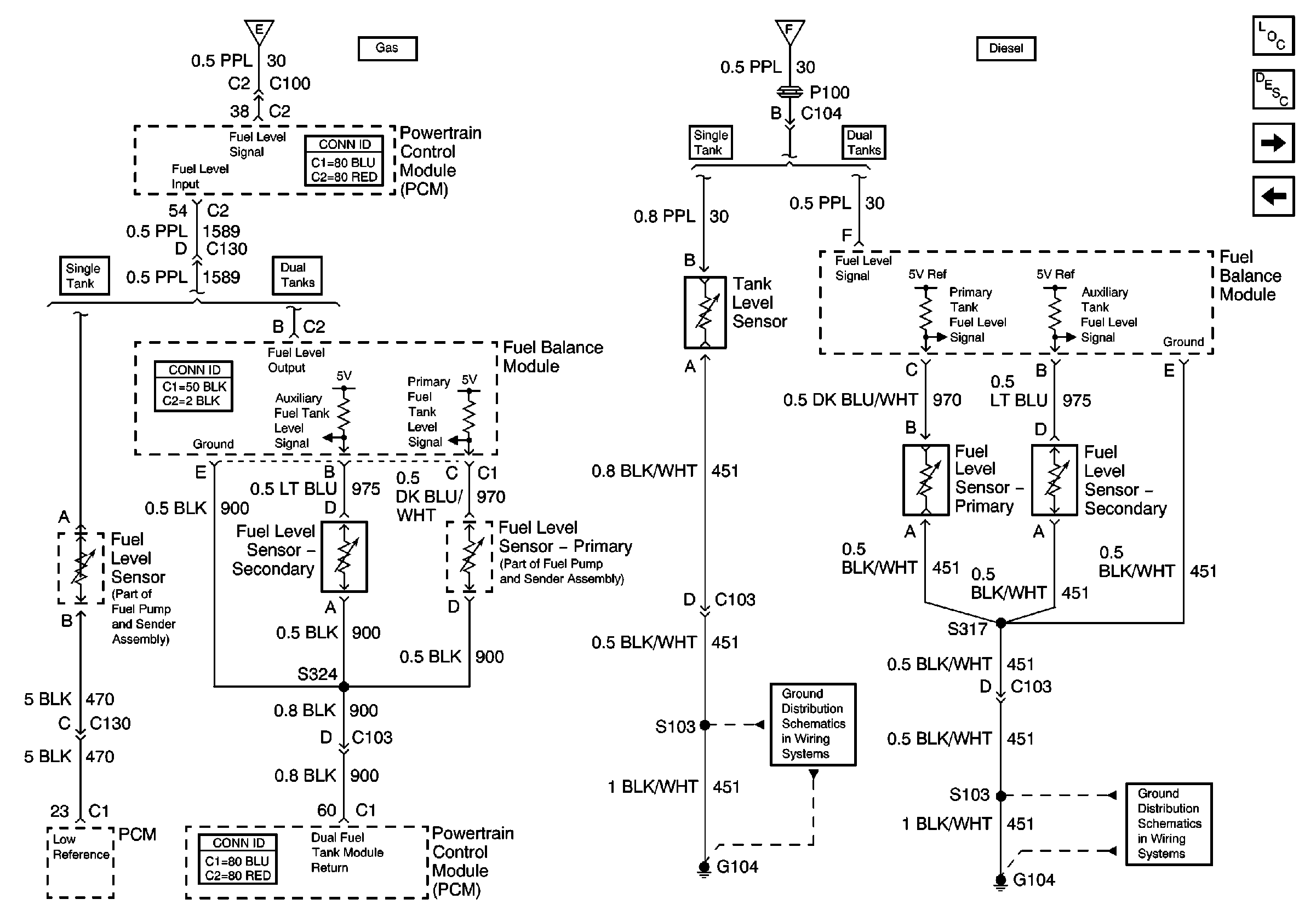
🢒 Fuel Tank Level Sensor Circuits
Fuel Tank Level Sensor Circuits
Fuel Tank Level Sensor Circuits
Master Electrical Component List
Instrument Cluster Description and Operation
Vehicle Speed Sensor Circuits
Indicators and Illumination Lamps
Speedometer, Tachometer, and Fuel Gauge
Speedometer, Tachometer, and Fuel Gauge
G104, L65
G104, L65