GM Service Manual Online
For 1990-2009 cars only
Makes
🢒
Chevrolet
🢒
2002
🢒
Chevy C Cab/Chassis HD (GMT 400)
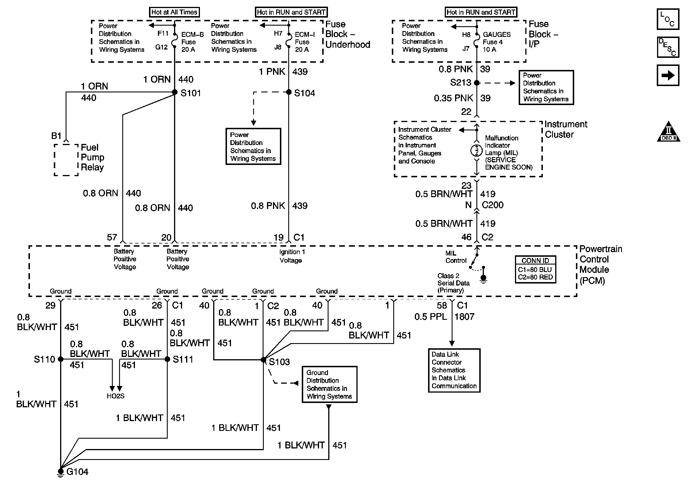
🢒 L18 PCM Power, Grounding, DLC, and MIL Control
L18 PCM Power, Grounding, DLC, and MIL Control
PCM Power, Grounding, DLC, and MIL
Master Electrical Component List
Powertrain Control Module Description
5 Volt and Low Reference Busses
OBD II Symbol Description Notice
ECM-B, Horn, and A/C Fuses
IGN A Fuse and Ignition Switch
ECM-I Fuse, 1 of 2, Fuel Injectors
IGN A Fuse and Ignition Switch
IP Illumination Lamps and Indicator Lamps
Gauges and Turn-B/U Fuses
IP Illumination Lamps and Indicator Lamps
Datalink Connector Schematic
G104 (L18)
L18 HO2S Circuit