GM Service Manual Online
For 1990-2009 cars only
Makes
🢒
Chevrolet
🢒
2002
🢒
Chevy C Cab/Chassis HD (GMT 400)
🢒 L65 Monitor and Control: A/C, ABS, and Cruise Control
L65 Monitor and Control: A/C, ABS, and Cruise Control
5 Volt and Low Reference Circuits
Master Electrical Component List
Powertrain Control Module Description
L65 A/T TCC/Stoplamps Switch, Shift Solenoids
L65 Fuel Solenoid Driver and Engine Shut Off Solenoid
OBD II Symbol Description Notice
ABS, Blower, Stop-Haz, and IGN B Fuses and Ignition Switch
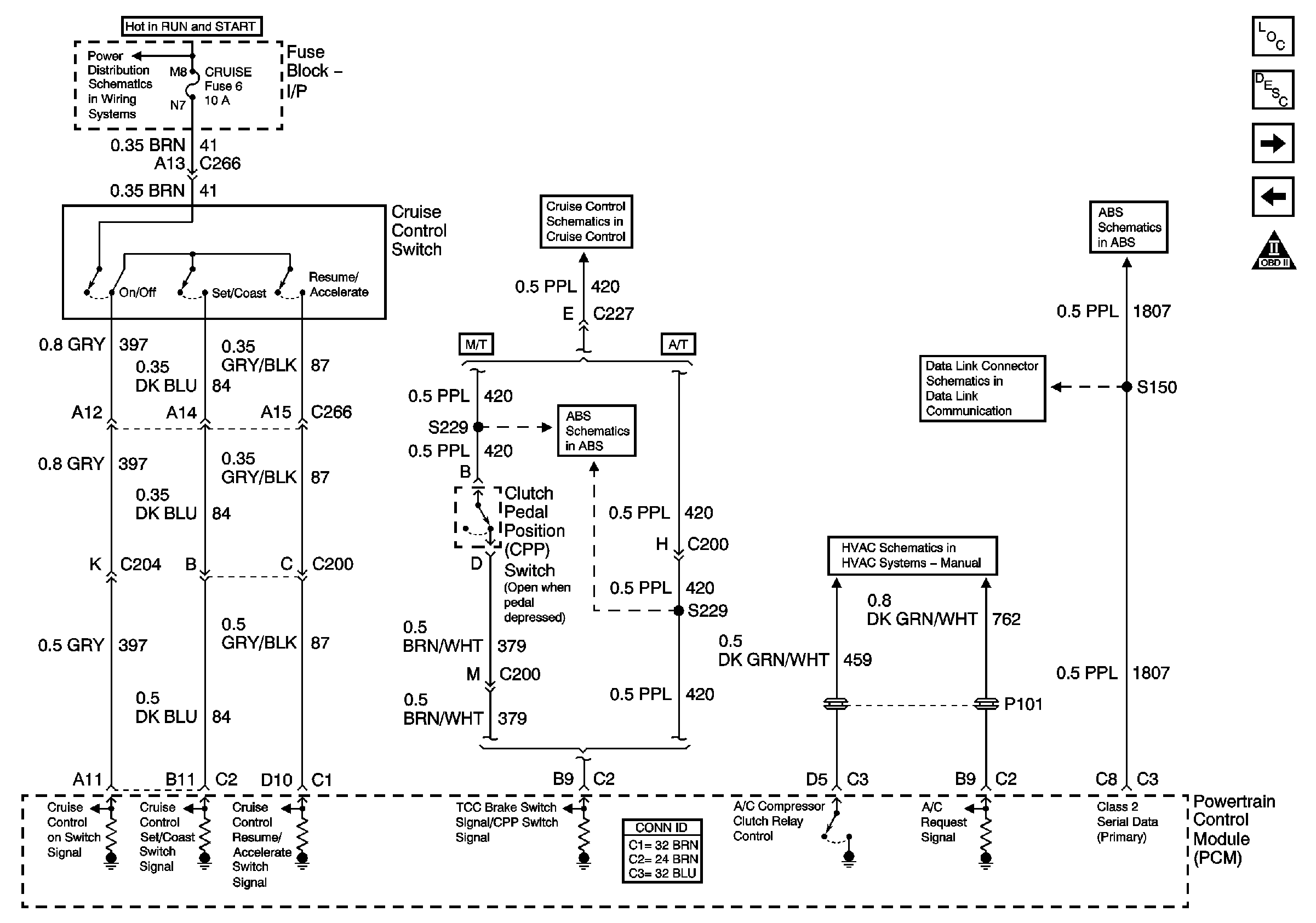
L65 Cruise Control Circuits
EBCM Power, Grounding, DLC, and Indicator Lamps
Datalink Connector Schematic
Air Conditioning Compressor Control (L65)
EBCM Stoplamp switch and Wheel Speed Inputs