GM Service Manual Online
For 1990-2009 cars only

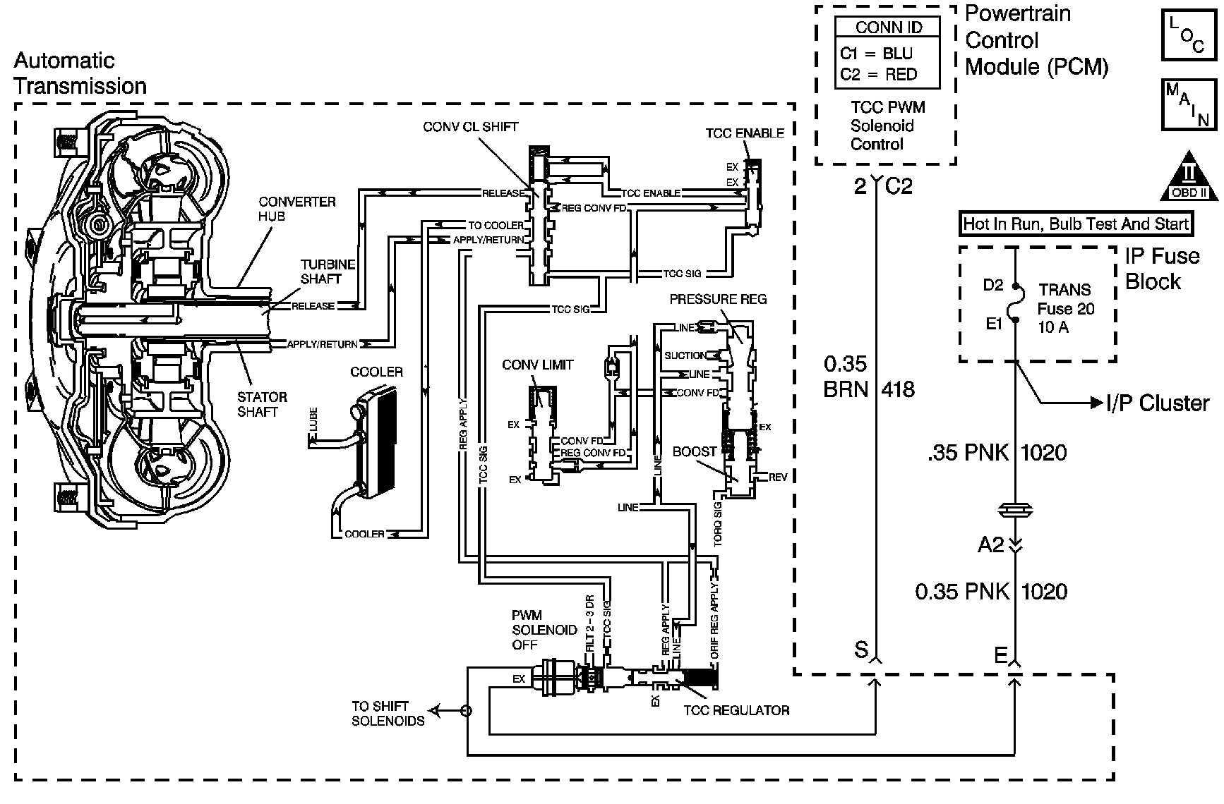
Object Number: 724946  Size: MF
Master Electrical Component List
Automatic Transmission Controls Schematics L18
OBD II Symbol Description Notice

Circuit Description

Important: DTC P0741 detects high torque converter clutch (TCC) slip speed in commanded 2nd and 3rd gear only. TCC is only commanded on in these gears during Hot Mode, wide open throttle (WOT) or if the gear selector indicates Drive 3 or Drive 2.

The powertrain control module (PCM) energizes the torque converter clutch pulse width modulated (TCC PWM) solenoid valve by closing the control circuit. This blocks the exhaust for TCC signal fluid and allows filtered 2-3 drive fluid to feed the TCC signal circuit. When the vehicle operating conditions are appropriate for TCC application, the PCM begins the TCC duty cycle to approximately 30 percent. This allows TCC signal fluid pressure to move the converter clutch shift valve into the apply position and direct regulated apply fluid to the torque converter. The PCM then increases the duty cycle to approximately 60 percent, where regulated apply fluid pressure, applies the converter clutch. The vehicle application determines the TCC apply rate. Once the TCC applies, the duty cycle immediately increases to approximately 70 percent to achieve full apply pressure, in the regulated apply fluid circuit.

The TCC PWM solenoid valve is de-energized by the PCM opening the control circuit. This action allows the TCC signal fluid to exhaust through the solenoid and blocks filtered 2-3 drive fluid from entering the TCC signal circuit. The loss of fluid pressure in the TCC signal circuit releases the TCC.

If the PCM detects high TCC slip when the TCC is commanded ON, then DTC P0741 sets. DTC P0741 is a type C DTC. For California emissions vehicles DTC P0741 is a type B DTC.

Conditions for Running the DTC

    • No TP sensor DTCs P1120 or P1220.
    • No VSS DTCs P0502, or P0503.
    • No ISS DTCs P0716 or P0717.
    • No TCC DTCs P0742 or P1860.
    • No TFP manual valve position switch DTC P1810.
    • The engine must be running greater than 400 RPM for at least 7 seconds.
    • The gear ratio must indicate 2nd or 3rd gear.
    • The throttle position is 10-100 percent.
    • The TFP manual valve position switch must be in D4, D3, or D2 and has not changed in 6 seconds.
    • The system voltage is 8-18 volts.
    • The transmission fluid temperature (TFT) is 20-150°C (68-302°F).
    • TCC duty cycle greater than 60 percent and locked on greater than 1 second.

Conditions for Setting the DTC

    • The TCC slip speed is greater than 125 RPM for 3 seconds.
    • All conditions must be met for a total of 4 occurrences.

Action Taken When the DTC Sets

    • For California emission equipped vehicles, the PCM illuminates the malfunction indicator lamp (MIL) during the second consecutive trip in which the Conditions for Setting the DTC are met. For Federal emission equipped vehicles, the MIL is not illuminated.
    • The PCM inhibits the TCC.
    • The PCM increases line pressure.
    • The PCM inhibits 4th gear if transmission fluid temperature is greater than 130°C (266°F).
    • The PCM records the operating conditions when the Conditions for Setting the DTC are met. The PCM stores this information as Freeze Frame, California only, and Failure Records, California and Federal.
    • The PCM stores the DTC P0741 in PCM history during the second consecutive trip, California, or the first trip, Federal, in which the Conditions for Setting the DTC are met.

Conditions for Clearing the MIL/DTC

    • For California emissions, the PCM turns OFF the MIL during the third consecutive trip in which the diagnostic test runs and passes.
    • A scan tool can clear the MIL/DTC.
    • For California emissions, the PCM clears the DTC from PCM history if the vehicle completes 40 warm-up cycles without an emission related diagnostic fault occurring.
    • For Federal emissions, the PCM clears the DTC from PCM history if the vehicle completes 40 warm-up cycles without a non-emission related diagnostic fault occurring.
    • The PCM cancels the DTC default actions when the fault no longer exists and the ignition switch is OFF long enough in order to power down the PCM.

Diagnostic Aids

    • DTC P0741 defaults to an elevated line pressure condition which may result in partial TCC apply. This may produce an idle surge that could stall the engine.
    • Residue or contamination may cause TCC hydraulic shift valves to stick intermittently.

Test Description

The numbers below refer to the step numbers on the diagnostic table.

  1. This step tests for excessive TCC slip when TCC is commanded on.

  2. This step inspects for possible causes of no TCC apply.

DTC P0741

Step

Action

Value(s)

Yes

No

1

Did you perform the Powertrain Diagnostic System Check?

--

Go to Step 2

Go to Diagnostic System Check - Engine Controls in Engine Controls - 8.1L

2

  1. Install a scan tool.
  2. Important: Before clearing the DTCs, use the scan tool in order to record the Freeze Frame and Failure Records. Using the Clear Info function erases the Freeze Frame and Failure Records from the PCM.

  3. Record the Freeze Frame and Failure Records.
  4. Clear the DTCs.
  5. Drive the vehicle in D3.
  6. Record TCC slip speed and duty cycle data using the scan tool snapshot mode.

Is the TCC slip speed greater than the specified value when the TCC duty cycle is greater than 70 percent for more than 3 seconds?

140 RPM

Go to Step 3

Go to Diagnostic Aids

3

Inspect the TCC PWM solenoid valve for being mechanically Stuck OFF.

Refer to Torque Converter Diagnosis .

Did you find and correct the condition?

--

Go to Step 5

Go to Step 4

4

  1. Inspect the TCC PWM solenoid valve for a damaged exhaust orifice.
  2. Inspect for the converter regulated apply valve being stuck in the off, release, position.
  3. Inspect for a sticking converter clutch shift valve.
  4. Inspect for a misaligned or damaged valve body gasket.
  5. Inspect for a restricted apply or release passage.
  6. Inspect for the torque converter for being mechanically stuck OFF.
  7. Refer to Symptoms - Automatic Transmission .

Did you find and correct the condition?

--

Go to Step 5

--

5

Perform the following procedure in order to verify the repair:

  1. Select DTC.
  2. Select Clear Info.
  3. Operate the vehicle under the following conditions:
  4. • Drive the vehicle in D3 with steady acceleration, above 12 percent.
    • TCC duty cycle greater than 70 percent.
  5. The PCM must see a TCC slip speed of less than 20 RPM for 3 seconds.
  6. Select Specific DTC.
  7. Enter DTC P0741.

Has the test run and passed?

--

System OK

Go to Step 1