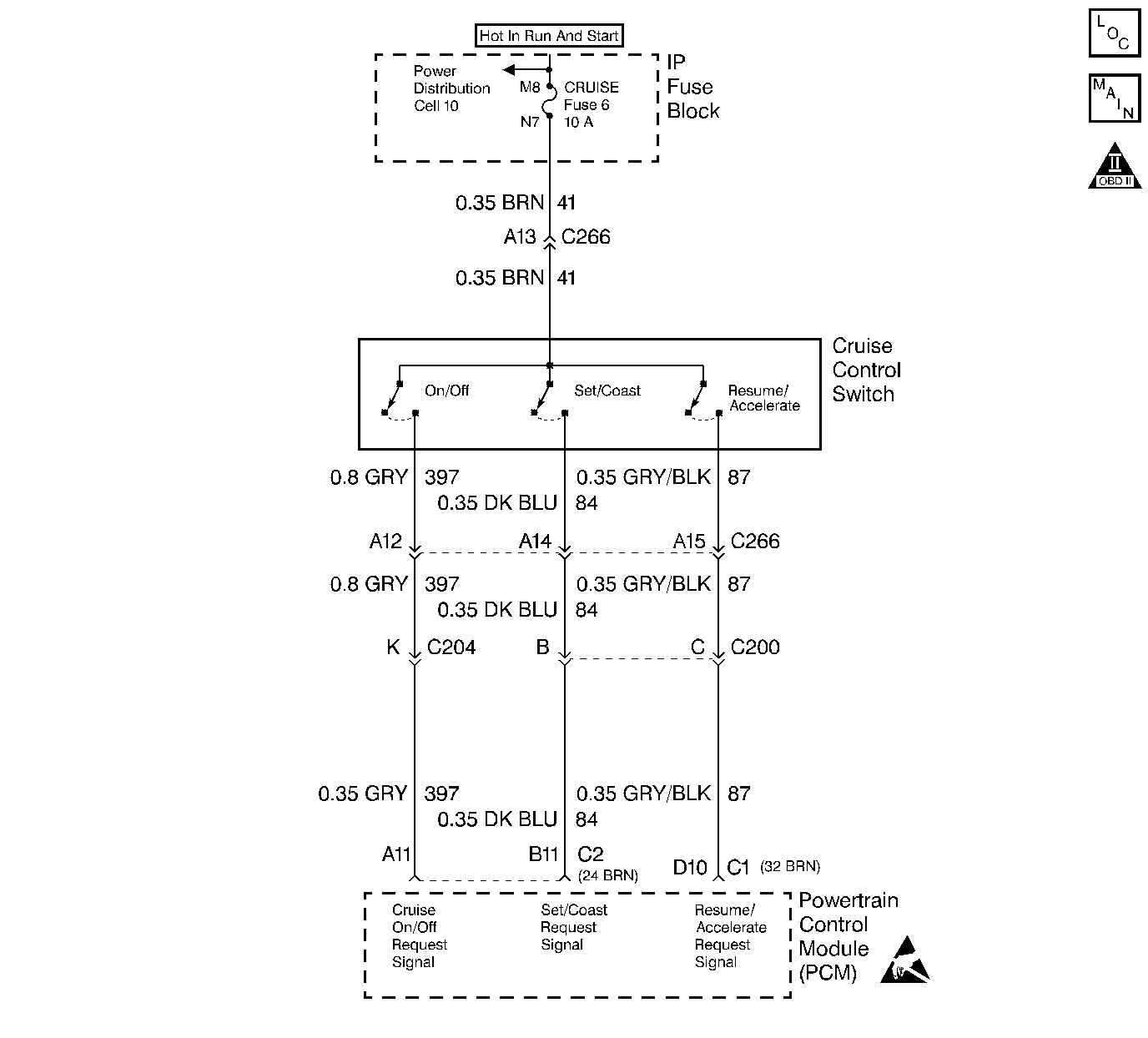
The cruise Set/Coast switch is an input to the fuel control portion of the PCM. These inputs allow the PCM to control and hold a requested speed. Cruise Set/Coast switch sends a ignition voltage signal to the PCM when the Set/Coast switch is ON. This is a type D DTC.
| • | Cruise switch OFF. |
| • | Ignition voltage on Resume switch signal circuit. |
or
| • | Cruise switch ON. |
| • | Resume switch ON for longer than 25.5 seconds. |
| • | The PCM will disallow all cruise inputs. |
| • | TCC shift schedules may be affected. |
| • | A History DTC will clear when forty consecutive warm-up cycles that the diagnostic does not fail (coolant temperature has risen 5°C (40°F) from start up coolant temperature and engine coolant temperature exceeds 71°C (160°F) that same ignition cycle. |
| • | Use of a Scan tool |
If the Set/Coast switch is stuck in the ON position or the driver is holding the Set/Coast switch ON for longer than 25.5 seconds, DTC P0568 will set. DTC P0568 only checks the signal circuit for a short to voltage.
Number(s) below refer to the Step number(s) on the Diagnostic Table.
This Step determines if the signal circuit is shorted to voltage.
This Step determines if the PCM or switch is at fault.
Step | Action | Value(s) | Yes | No |
|---|---|---|---|---|
1 |
Important: Before clearing DTCs use the scan tool Capture Info to record freeze frame and failure records for reference, as data will be lost when Clear Info function is used. Was the On-Board Diagnostic (OBD) System Check performed? | -- | ||
2 |
Does scan tool display Set switch ON? | -- | ||
3 |
Is the test light ON? | -- | ||
4 | DTC is intermittent. If no additional DTCs are stored, refer to Diagnostic Aids. If additional DTCs were stored refer to the applicable DTC table(s) first. Are additional DTCs stored? | -- | Go to the Applicable DTC Table | Go to Diagnostic Aids |
5 |
Is the action complete? | -- | -- | |
6 | Replace the faulty PCM. Important: If the PCM is faulty, the new PCM must be programmed. Go to Powertrain Control Module Replacement/Programming . Is the action complete? | -- | -- | |
7 |
Does the Scan Tool indicate that this diagnostic Ran and Passed? | -- | ||
8 | Using the Scan Tool, select Capture Info, Review Info. Are any DTCs displayed that have not been diagnosed? | -- | Go to the Applicable DTC Table | System OK |