GM Service Manual Online
For 1990-2009 cars only

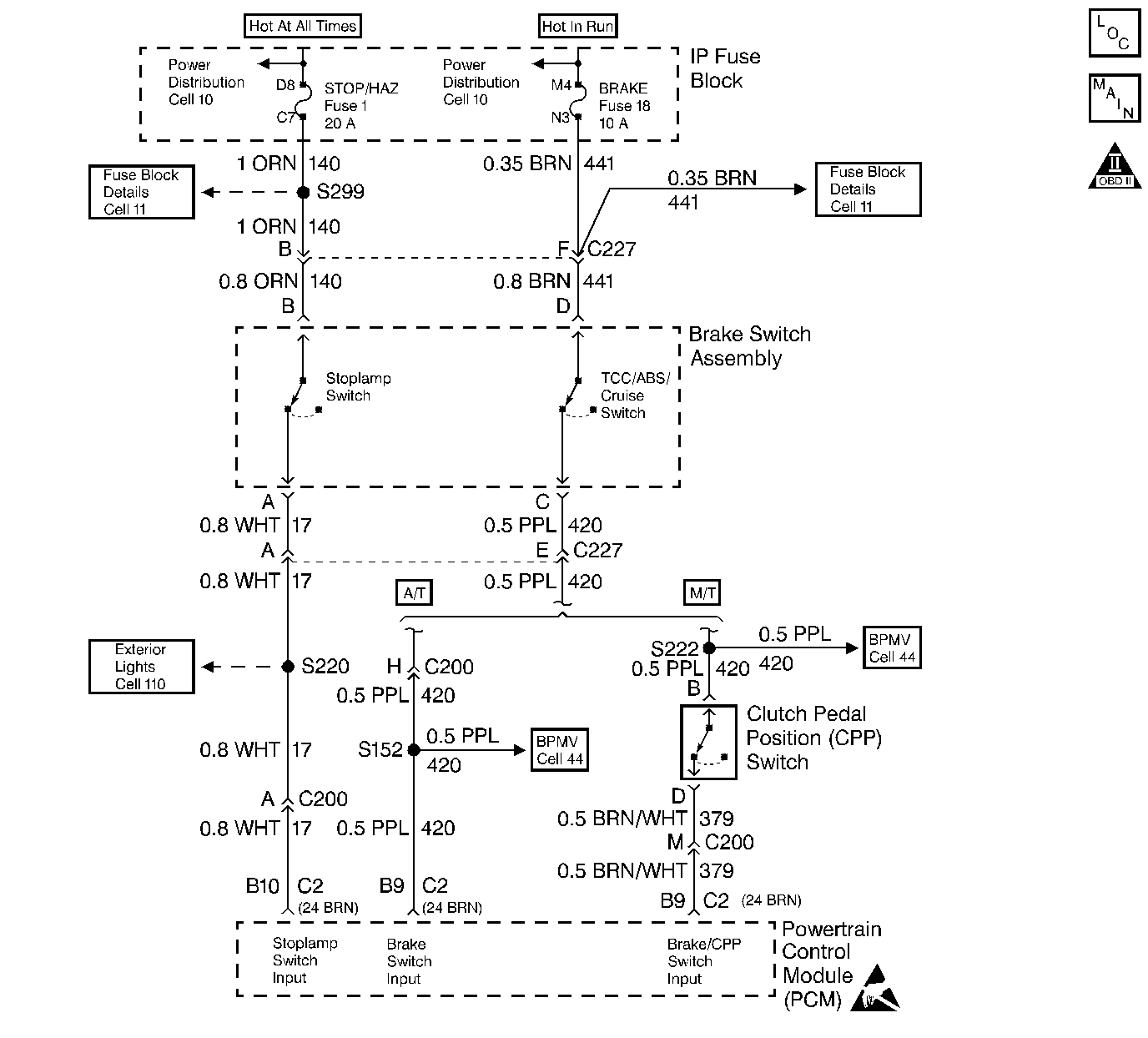
Object Number: 29566  Size: LF
Handling ESD Sensitive Parts Notice
Engine Controls Components
Transmission Shift Solenoids, Brake, and Clutch Switch
OBD II Symbol Description Notice

Circuit Description

The TCC normally closed brake switch supplies a B+ signal on CKT 420 to the PCM. The circuit is opened when the brakes are applied. The stop lamp/cruise control normally open brake switch supplies a B+ signal on CKT 820 to the PCM when the brake is applied. This is a type D DTC.

Conditions for Setting the DTC

    • Switches disagree for 10 consecutive minutes.

or

    • TCC and cruise control brake switches are not toggling open and closed, during 6 brake applications on same ignition cycle.

Action Taken When the DTC Sets

Fourth gear operation in hot mode, and cruise control operation.

Conditions for Clearing the MIL/DTC

    • A History DTC will clear when forty consecutive warm-up cycles that the diagnostic does not fail (coolant temperature has risen 5°C (40°F) from start up coolant temperature and engine coolant temperature exceeds 71°C (160°F) that same ignition cycle.
    • Use of a Scan tool

Diagnostic Aids

Refer to PCM Intermittent Diagnostic Trouble Codes or Performance. Check customer driving habits and/or unusual traffic conditions (i.e. stop and go, expressway traffic).

Test Description

Number(s) below refer to the Step number(s) on the Diagnostic Table.

  1. This test simulates brake switch closed or brakes OFF.

  2. This test checks the feed circuit.

Step

Action

Value(s)

Yes

No

1

Important: Before clearing DTCs use the scan tool Capture Info to record freeze frame and failure records for reference, as data will be lost when Clear Info function is used.

Was the On-Board Diagnostic (OBD) System Check performed?

--

Go to Step 2

Go to Powertrain On Board Diagnostic (OBD) System Check

2

  1. Scan tool installed.
  2. Ignition ON, engine OFF?
  3. Apply brakes.

Does scan tool display Cruise Brake switch Closed and then Open when brake is released?

--

Go to Step 3

Go to Step 4

3

Apply brakes again.

Does scan tool display Brake switch Open and then Closed when brake is released?

--

Go to Step 8

Go to Step 6

4

  1. Ignition ON, engine OFF.
  2. Stop lamp switch disconnected.
  3. With a test light connected to ground, probe normally open feed circuit (terminal B).

Is test light ON?

--

Go to Step 5

Go to Step 9

5

  1. Disconnect stop lamp switch.
  2. Jumper normally open (terminal A) feed circuit and the normally open signal circuits (terminal B) together.

Does scan tool display Cruise Brake switch Closed?

--

Go to Step 6

Go to Step 10

6

  1. Ignition ON, engine OFF.
  2. Stop lamp switch disconnected.
  3. With a test light connected to ground, probe normally closed feed circuit (terminal F).

Is test light ON?

--

Go to Step 7

Go to Step 12

7

  1. Stop lamp switch disconnected.
  2. Jumper normally closed (terminal F) feed circuit and the normally closed signal circuits (terminal E) together.

Does scan tool display Cruise Brake switch Closed?

--

Go to Step 6

Go to Step 14

8

DTC is intermittent. If no additional DTCs are stored, refer to Diagnostic Aids. If additional DTCs were stored refer to the applicable DTC table(s) first.

Are additional DTCs stored?

--

Go to the Applicable DTC Table

Go to Diagnostic Aids

9

Check normally open feed circuit (terminal B) for and open or short to ground.

Is the action complete?

--

Go to Step 17

--

10

Check normally open Cruise Brake switch signal circuit for and open or short to ground.

Was a repair performed?

--

Go to Step 17

Go to Step 11

11

Check the normally open Cruise Brake switch signal circuit for a poor connection at PCM?

Was a repair performed?

--

Go to Step 17

Go to Step 16

12

Check normally closed feed circuit (terminal F) for and open or short to ground.

Is the action complete?

--

Go to Step 17

--

13

Check normally closed Brake switch signal circuit for and open or short to ground.

Was a repair performed?

--

Go to Step 17

Go to Step 14

14

Check the normally closed Brake switch signal circuit for a poor connection at PCM?

Was a repair performed?

--

Go to Step 17

Go to Step 16

15

Replace stop lamp switch.

Is the action complete?

--

Go to Step 17

--

16

Replace the faulty PCM.

Important: If the PCM is faulty, the new PCM must be programmed. Go to Powertrain Control Module Replacement/Programming .

Is the action complete?

--

Go to Step 17

--

17

  1. Using the Scan Tool, select DTC, Clear Info.
  2. Start engine and idle at normal operating temperature.
  3. Select DTC, Specific, then enter the DTC number which was set.
  4. Operate vehicle within the conditions for setting this DTC as specified in the supporting text.

Does the Scan Tool indicate that this diagnostic Ran and Passed?

--

Go to Step 18

Go to Step 2

18

Using the Scan Tool, select Capture Info, Review Info.

Are any DTCs displayed that have not been diagnosed?

--

Go to the Applicable DTC Table

System OK