GM Service Manual Online
For 1990-2009 cars only
Makes
🢒
Chevrolet
🢒
1997
🢒
Chevy C Pickup - 2WD
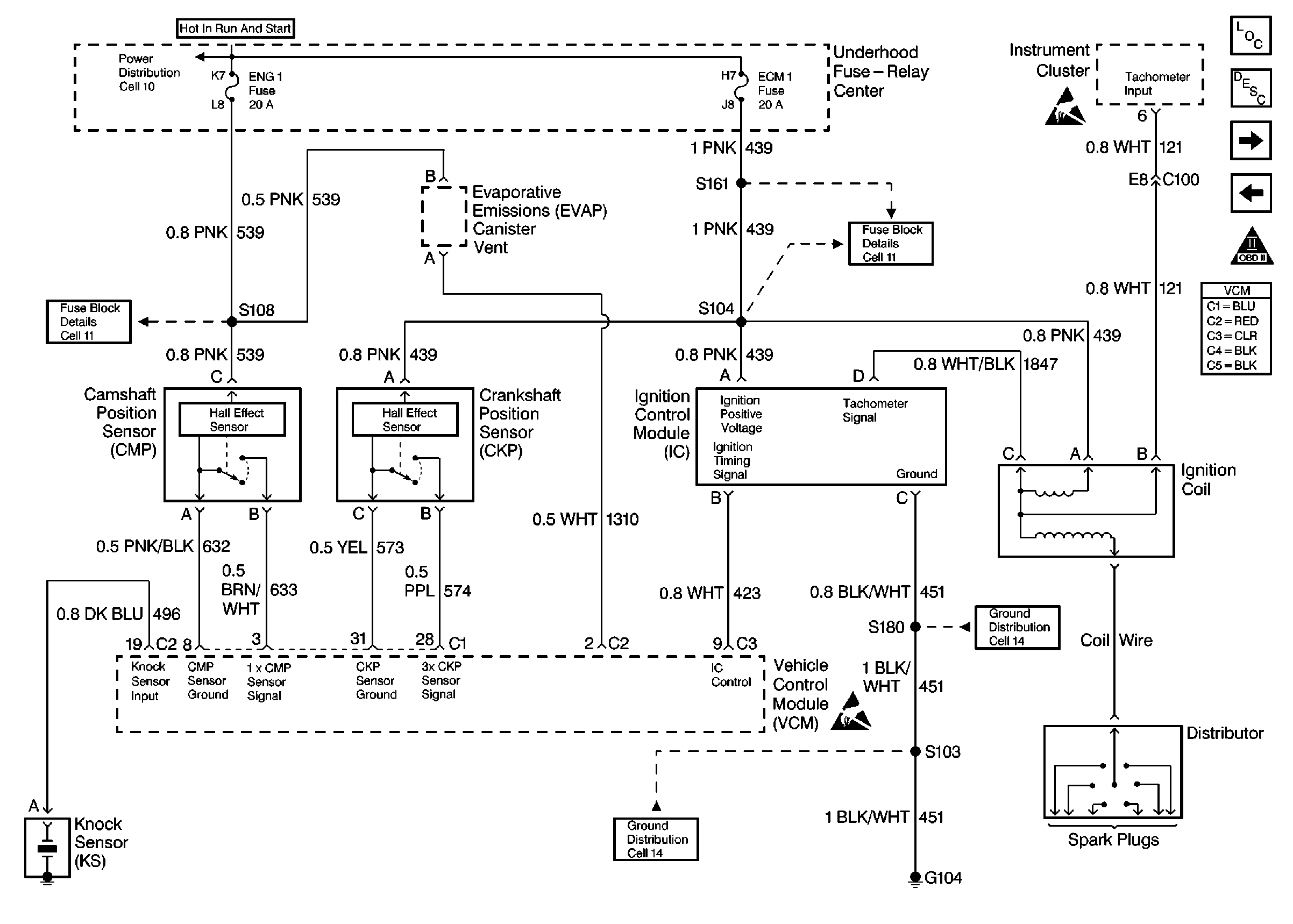
🢒 4.3L VCM, CKP, CMP, IC, COIL
4.3L VCM, CKP, CMP, IC, COIL
4.3L VCM, CKP, CMP, IC, COIL
Engine Controls Components
4.3L VCM, FUSE-RELAY, FUEL PUMP
4.3L VCM, DLC, FUSE, MIL, EBCM
OBD II Symbol Description Notice
Engine Controls Schematic References
Engine Controls Schematic References
Engine Controls Schematic References
Engine Controls Schematic References
Handling Electrostatic Discharge Sensitive Parts Notice
Handling Electrostatic Discharge Sensitive Parts Notice
Engine Controls Schematic References