GM Service Manual Online
For 1990-2009 cars only
Makes
🢒
Chevrolet
🢒
1997
🢒
Chevy C Pickup - 2WD
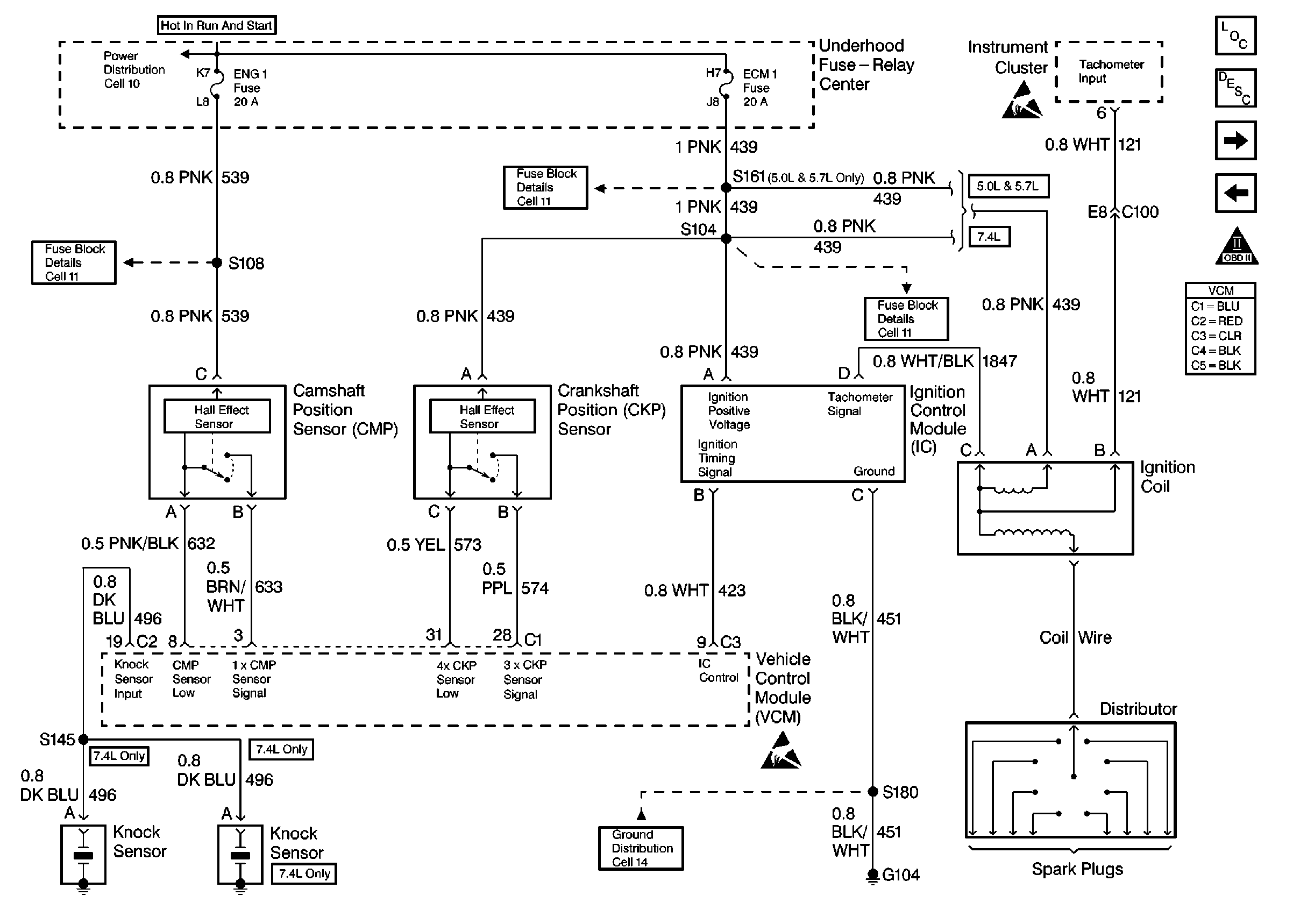
🢒 CKP, CMP, IC, and Coil - 5.0, 5.7, 7.4L
CKP, CMP, IC, and Coil - 5.0, 5.7, 7.4L
CKP, CMP, IC, and Coil- 5.0, 5.7, and 7.4L
Engine Controls Components
Fuel Pumps - 5.0, 5.7, 7.4L
Power, Ground, DLC, and MIL - 5.0, 5.7, 7.4L
OBD II Symbol Description Notice
Engine Controls Schematic References
Engine Controls Schematic References
Engine Controls Schematic References
Engine Controls Schematic References
Handling Electrostatic Discharge Sensitive Parts Notice
Handling Electrostatic Discharge Sensitive Parts Notice
Engine Controls Schematic References