GM Service Manual Online
For 1990-2009 cars only

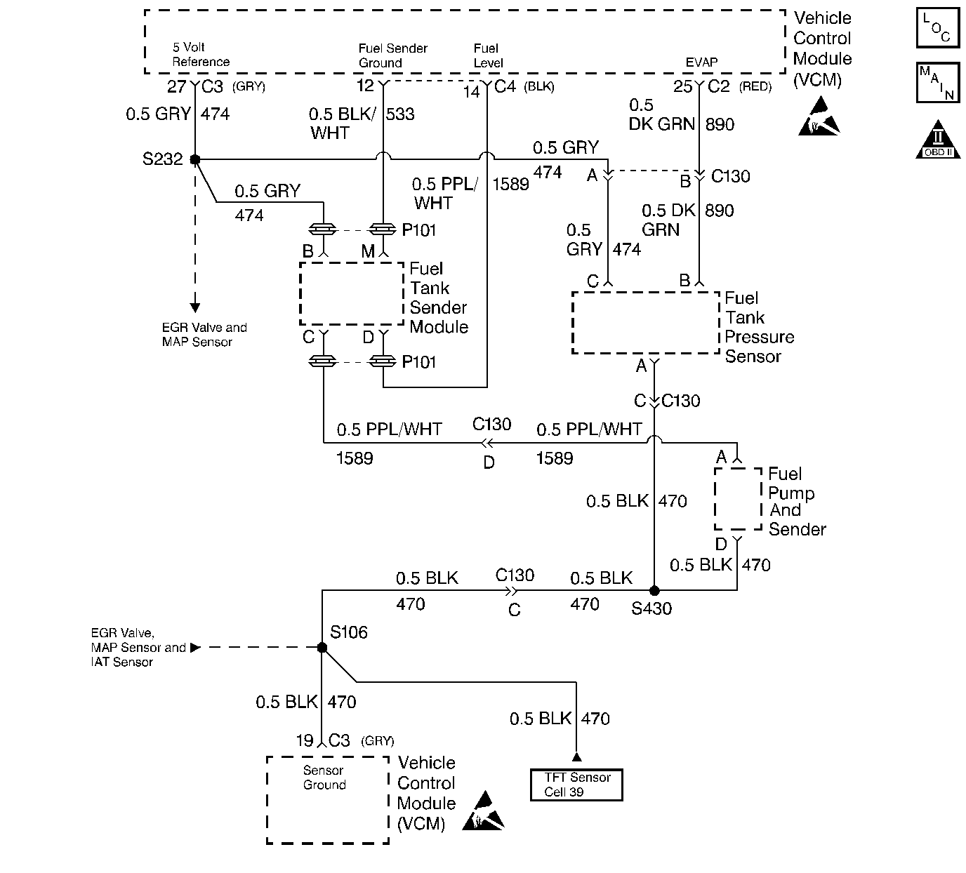
Object Number: 68562  Size: LF
Engine Controls Components
4.3L VCM, SENSORS
OBD II Symbol Description Notice
Handling ESD Sensitive Parts Notice

Circuit Description

The Fuel Level sensor is an important input to the VCM for the Enhanced Evaporative System Diagnostic. The VCM needs the fuel level information in order to know the volume of fuel in the tank. The fuel level affects the rate of change in the air pressure in the EVAP system. Several of the Enhanced Evaporative System Diagnostic sub-test are dependent upon the correct fuel level information. The diagnostic will not run when the tank is greater than 85% or less than 15% full. (This sensor signal disables the misfire when the fuel levels are less than 15%). This DTC is a type D DTC.

Conditions for setting the DTC

The following conditions will set the DTC:

    • The Fuel Tank Level Slosh Test is completed
    • The Fuel Tank Level Main Test is completed
    • The Fuel Tank Level Data Valid
    • The Fuel Level signal voltage is greater than 4.6 volts for 20 seconds

Action Taken When the DTC Sets

    • The control module stores the DTC in history after the first failure but will not illuminate the malfunction indicator lamp (MIL).
    • The control module records the operating conditions at the time the diagnostic fails. The control module stores the failure information in the scan tools Freeze Frame/Failure Records.

Conditions for Clearing the MIL/DTC

The VCM turns OFF the MIL after 3 consecutive driving trips without a fault condition present. A history DTC will clear if no fault conditions have been detected for 40 warm-up cycles (the coolant temperature has risen 22°C (40°F) from the start-up coolant temperature and the engine coolant temperature exceeds 71°C (160°F) during that same ignition cycle) or the scan tool clearing feature has been used.

Test Description

Number(s) below refer to step number(s) on the Diagnostic Tables

  1. This step determines if the problem is a VCM problem or a vehicle wiring problem.

Step

Action

Value(s)

Yes

No

1

Was the Powertrain On-Board Diagnostic (OBD) System Check performed?

--

Go to Step 2

Go to Powertrain On Board Diagnostic (OBD) System Check

2

  1. Turn the ignition ON.
  2. Record the vehicle fuel gauge reading.
  3. Turn the ignition OFF.
  4. Disconnect the VCM black connector.
  5. Turn the ignition ON.

Did the vehicle fuel gauge reading change?

--

Go to Step 3

Go to Engine Electrical for fuel gauge diagnosis

3

Replace the VCM.

Important: If the VCM is faulty, the replacement VCM must be programmed. Refer to VCM Replacement/Programming

Is the action complete?

--

Go to Step 4

--

4

  1. Using the scan tool, select DTC, Clear Info.
  2. Start the engine and idle until normal operating temperature is reached.
  3. Select DTC Specific, then enter the DTC number which was set.
  4. Operate the vehicle within the conditions for setting this DTC as specified in the supporting text.

Does the scan tool indicate that the diagnostic Ran and Passed?

--

Go to Step 5

Go to Step 2

5

Using the scan tool, select Capture Info, Review Info.

Are any additional DTCs displayed that have not been diagnosed?

--

Go to Applicable DTC Table

System OK