GM Service Manual Online
For 1990-2009 cars only

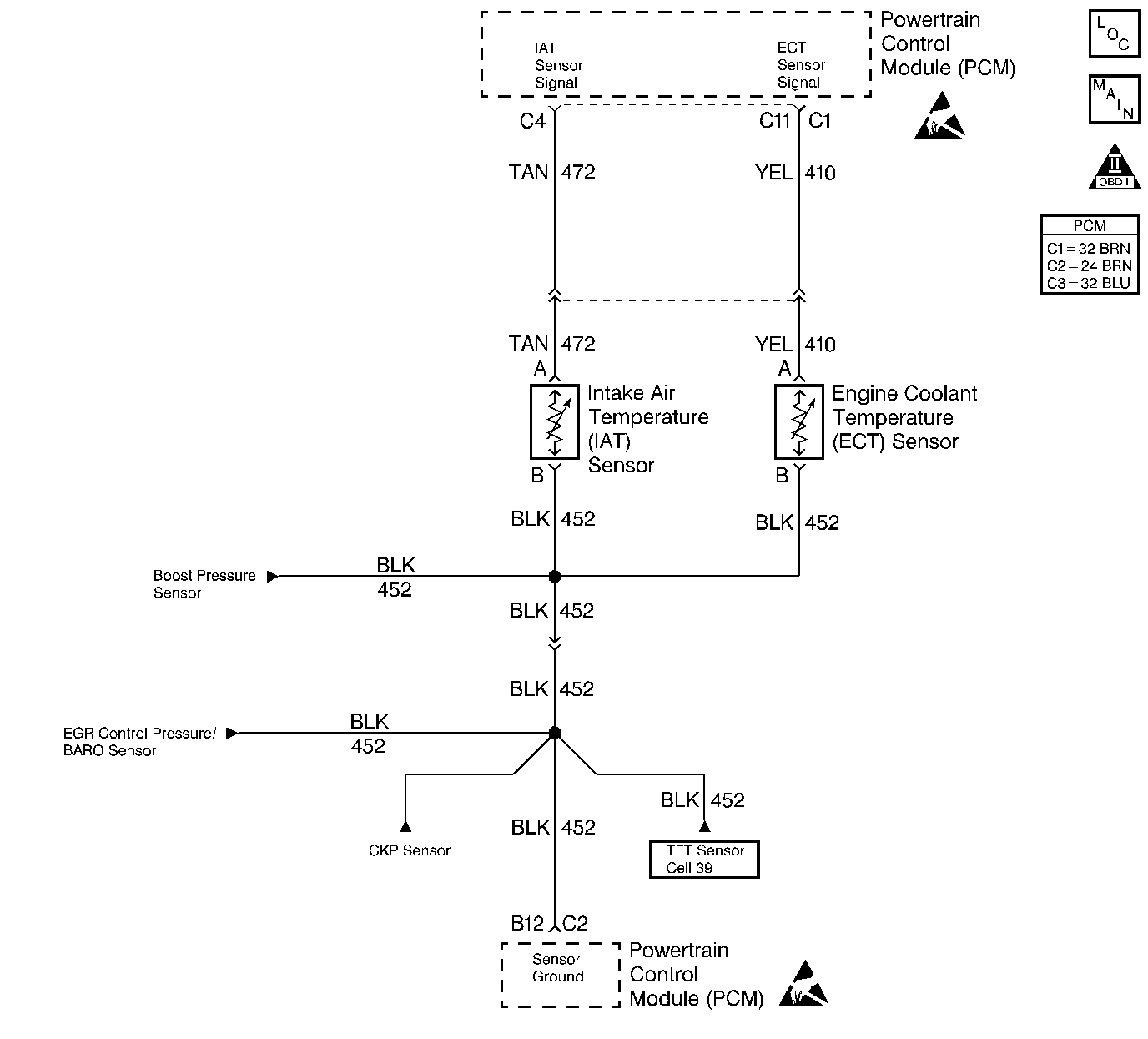
Object Number: 185072  Size: LF
Engine Controls Components
Engine Sensors
OBD II Symbol Description Notice
Handling ESD Sensitive Parts Notice
Handling ESD Sensitive Parts Notice

Circuit Description

While the engine is warming, the PCM monitors the ECT sensor to determine how long it takes the engine to reach the coolant temperature required for Closed Loop operation. DTC P0126 will set if the PCM determines that the engine does not reach Closed Loop temperature in a specified amount of time. This test will not run if either the intake air or engine coolant temperature is too low at start up. The PCM will only run this DTC on a cold start and only once per cold start.

Conditions for Running the DTC

    • The PCM performs this DTC diagnostic once per ignition cycle until a pass or fail condition exists.
    • The engine operation time is more than 600 seconds.
    • The DTCs P0112, P0113, P0117 and P0118 are not set.
    • The intake air temperature is more than -7°C (20°F).
    • The total idle time since start up is less than 450 seconds.

or

    • The engine operation time is more than 300 seconds.
    • The DTCs P0112, P0113, P0117 and P0118 are not set.
    • The intake air temperature is more than -7°C (20°F).

Conditions for Setting the DTC

    • The fuel burned since start up is more than 1,000,000 cu. mm.
    • The engine coolant is less than 56°C (133°F).

or

    • The fuel burned since start up is more than 468,120 cu. mm.
    • The engine coolant temperature is less than 56°C (133°F).

Action Taken When the DTC Sets

    • The PCM illuminates the malfunction indicator lamp (MIL) on the second consecutive drive trip that the diagnostic runs and fails.
    • The PCM records the operating conditions at the time the diagnostic fails. The first time the diagnostic fails, the Failure Records will store this information. If the diagnostic reports a failure on the second consecutive drive trip, the Freeze Frame records the operating conditions at the time of failure and updates the Failure Records.

Conditions for Clearing the MIL/DTC

    • The PCM will turn the MIL off after 3 consecutive trips without a fault condition.
    • A history DTC clears after 40 consecutive warm-up cycles, if this or any other emission related diagnostic does not report any failures.
    • The scan tool Clear Info function was used.

Diagnostic Aids

       Important: The system must be rechecked on a cold start.

    • Using Freeze Frame and/or Failure Records data may aid in locating an intermittent condition. If the DTC cannot be duplicated, the information included in the Freeze Frame and/or Failure Records data can be useful in determining how many miles since the DTC set. The Fail Counter and Pass Counter can also be used to determine how many ignition cycles the diagnostic reported a pass and/or a fail. Operate the vehicle within the same freeze frame conditions (RPM, load, vehicle speed, temperature etc.) that were noted. This will isolate when the DTC failed.
    • If other DTCs are set that share the same ground and/or 5.0 volt reference circuit, check for faulty connections and for faulty wiring.
    • If the engine has been allowed to sit overnight, the engine coolant temperature and intake air temperature values should display within a few degrees of each other.
    •  If the engine coolant temperature exceeds 60°C (140°F), this indicates that the engine is capable of reaching the proper temperature, but not necessarily in the correct amount of time. This diagnostic table must be repeated on a cold engine, ECT and IAT less than 50°C (122°F) and within 3°C (5°F) of each other, and the time required to reach the temperature threshold must be measured. When starting a cold engine, measure the amount of time it takes the engine to reach the specified temperature. The engine should reach the specified temperature within 8 minutes. If the specified temperature is not reached within 7 minutes, check the following:
      • Coolant level.
      • Thermostat operation.
      • Cooling fan.
      • Refer to Thermostat Diagnosis in Engine Cooling for additional information.

An intermittent may be caused by any of the following conditions:

    • A poor connection
    • Rubbed through wire insulation
    • A broken wire inside the insulation

Thoroughly check any circuitry that is suspected of causing the intermittent complaint. Refer to Intermittents and Poor Connections Diagnosis in Wiring Systems.

If a repair is necessary, refer to Wiring Repairs or Connector Repairs in Wiring Systems.

Test Description

Number(s) below refer to step numbers on the diagnostic table.

  1. An ECT failure could cause a DTC P0126 to set, so correct any ECT DTCs that are set.

  2. If it is obvious that the engine is not reaching full operating temperature, for example the radiator hoses never gets very warm, or there is a complaint of little or no heat from the heater, this step could be skipped.

Step

Action

Value(s)

Yes

No

1

Important: Before clearing the DTCs, use the scan tool Capture Info to save the Freeze Frame and Failure Records for reference. The control module's data is deleted once the Clear Info function is used.

Did you perform the Powertrain On-Board Diagnostic (OBD) System Check?

--

Go to Step 2

Go to Powertrain On Board Diagnostic (OBD) System Check

2

Are any engine coolant temperature DTCs set?

--

Go to applicable DTC table

Go to Step 3

3

  1. Connect a scan tool.
  2. Turn the ignition ON leaving the engine OFF.
  3. Disconnect the ECT sensor.

Does the scan tool indicate the ECT sensor is at a temperature colder than the specified value?

-35°C (-31°F)

Go to Step 4

Go to DTC P0117 Engine Coolant Temperature (ECT) Sensor Circuit Low Voltage

4

Using a jumper wire, jumper terminals at the ECT sensor harness connector together.

Does the scan tool indicate the ECT is at a temperature greater than the specified value?

150°C (302°F)

Go to Step 5

Go to DTC P0118 Engine Coolant Temperature (ECT) Sensor Circuit High Voltage

5

  1. Reconnect the ECT sensor.
  2. Start and idle the engine.
  3. With the engine idling, observe the ECT sensor display on the Engine 1 Data List of the scan tool.

Important: Allow time for the engine to warm up if it has not already reached the specified temperature. Seven minutes is the maximum amount of time it should take to reach this temperature from a cold start. Less time should be necessary if the engine is already warm.

Does the scan tool indicate the engine coolant temperature has reached the specified value?

60°C (140°F)

Go to Diagnostic Aids

Go to Step 6

6

Using a J 39200 DMM, measure the resistance of the ECT sensor. Refer to Temperature vs Resistance

Is the ECT resistance close to the value indicated in the Temperature Vs Resistance Table?

--

Go to Step 7

Go to Step 8

7

For an engine cooling system problem, check for the following conditions:

    • Thermostat operation
    • Coolant level
    • Coolant to water ratio
    • Cooling fan operation etc.

Refer to Engine Cooling.

Is the action complete?

--

Go to Step 9

--

8

Replace the ECT sensor. Refer to Engine Coolant Temperature Sensor Replacement

Is the action complete?

--

Go to Step 9

--

9

  1. Using the scan tool, clear the DTCs.
  2. Start the engine.
  3. Allow the engine to idle until the engine reaches normal operating temperature.
  4. Select DTC and the Specific DTC function.
  5. Enter the DTC number which was set.
  6. Operate the vehicle, with the Conditions for Setting this DTC, until the scan tool indicates the diagnostic Ran.

Does the scan tool indicate the diagnostic Passed?

--

Go to Step 10

Go to Step 2

10

Does the scan tool display any additional undiagnosed DTCs?

--

Go to the applicable DTC table

System OK