GM Service Manual Online
For 1990-2009 cars only

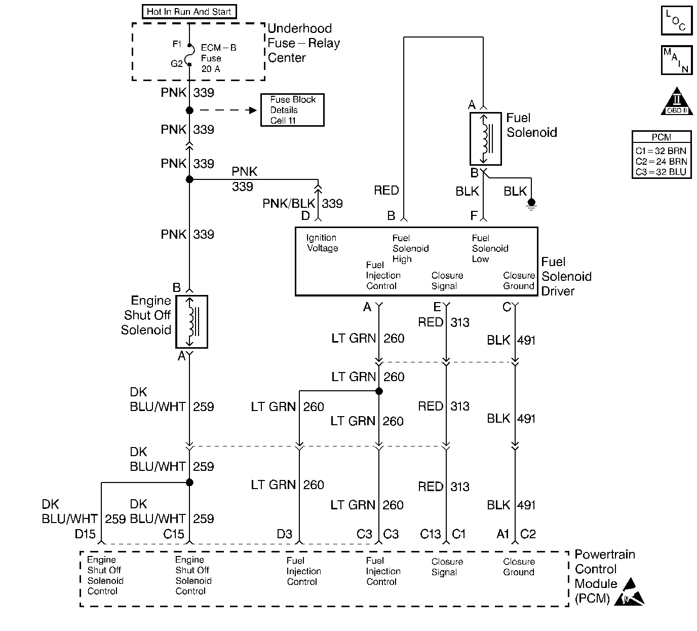
Object Number: 185026  Size: LF
Engine Controls Components
Fuel Controls
OBD II Symbol Description Notice
Handling ESD Sensitive Parts Notice

Circuit Description

The injection pump delivers fuel to individual cylinders by opening and closing a solenoid control fuel valve. The PCM monitors the amount of time it takes for the fuel solenoid valve to physically close after commanded to close. Closure time out of range is seen as a fault. This response time is measured in milliseconds.

Conditions for Running the DTC

    • The battery voltage is greater than 12 volts and less than 15 volts.
    • The engine coolant temperature is greater than 50°C (122°F).
    • The engine speed is greater than 1350 RPM.
    • The requested fuel rate is greater than 0.0 mm

Conditions for Setting the DTC

    • The inj. pump closure time less than .75 ms.
    • All diagnostic set conditions met for 2 seconds.

Action Taken When the DTC Sets

    •  The malfunction indicator lamp (MIL) will not illuminate.
    • The PCM records the operating conditions at the time the diagnostic fails. This information is stored in the Failure Records.

Conditions for Clearing the MIL/DTC

    • A History DTC clears after forty consecutive warm-up cycles, if this or any other emission related diagnostic does not report any failures
    • The use of a scan tool.

Diagnostic Aids

Intermittent DTCs (P0251, P0370 and P1216) may be caused by air entering the fuel system when fuel levels get below 1/8 of a tank while performing hard acceleration or turning maneuvers. It's also possible that a P0251, P0370 and P1216 will set if the vehicle has run out of fuel. Customer driving habits should be checked to determine if the vehicle has been performing in these manners. If the vehicle has been performing in these conditions, bleed the fuel system of all air and test drive the vehicle.

When the PCM is in backup fuel, fast idle and poor performance problems will exist. If P0251 is also stored, the snap shot mode on the scan tool should be used to properly identify the fault. DTCs P0335, P1216, and P1217 may set along with this DTC.

If DTC P1216 is set with any other DTCs, diagnose them first. If the vehicle is running close to the DTC setting closure time, the vehicle should be checked during cold start ups and during hot conditions.

An intermittent can be caused by the following:

    • Poor connections
    • Rubbed through wire insulation
    • Broken wire inside the insulation

Test Description

Number(s) below refer to the step number(s) on the Diagnostic Table.

  1. This step will determine if the ground circuit is open which causes the vehicle not to start.

  2. This step will determine if the signal circuit is open or an injection pump (fuel solenoid) is at fault.

Step

Action

Value(s)

Yes

No

1

Important: Before clearing any DTCs, use the scan tool Capture Info to save freeze frame and failure records for reference, as the Scan tool loses data when using the Clear Info function.

Was the Powertrain On-Board Diagnostic (OBD) System Check performed?

--

Go to Step 2

Go to Powertrain On Board Diagnostic (OBD) System Check

2

Is DTC P0219 set?

--

Go to DTC P0219 Engine Overspeed

Go to Step 3

3

Will the engine start?

--

Go to Step 4

Go to Step 7

4

  1. Verify the engine is at operating temperature.
  2. Observe the Inj. Pump Sol. Closure Time on the scan tool.

Is the scan tool display less than or equal to the specified value?

0.75 ms

Go to Step 5

Go to Step 6

5

  1. Maintain the engine running.
  2. Again, observe Inj. Pump Sol. Closure Time on scan tool.

Is the Inj. Pump Closure Time display less than or equal to the specified value?

0.1 ms

Go to Step 8

Go to Step 10

6

The DTC is intermittent. If no additional DTCs are stored, refer to Diagnostic Aids. If additional DTCs were stored refer to those applicable DTC table(s) first.

Are any additional DTCs stored?

--

Go to the Applicable DTC Table

--

7

  1. Check the Closure ground circuit for an open.
  2. If the Closure ground circuit is open, repair as necessary.

Was a repair performed?

--

Go to Step 12

Go to Step 10

8

  1. Check the Closure signal circuit for an open or short to ground and check connections at the driver.
  2. If a problem is found, repair the problem as necessary.

Was a repair performed?

--

Go to Step 12

Go to Step 9

9

Check the Closure signal circuit for a proper connection at the PCM and replace the terminal if necessary.

Did the terminal require replacement?

--

Go to Step 12

Go to Step 11

10

Replace the Injection pump. Refer to Fuel Injection Pump Replacement .

Important: The new injection pump must be timed. Refer to Fuel Injection Pump Timing Adjustment .

Is the action complete?

--

Go to Step 12

--

11

Replace the PCM.

Important: The new PCM must be programmed. Refer to Powertrain Control Module Replacement/Programming .

Is the action complete?

--

Go to Step 12

 

12

  1. Using the Scan tool, clear the DTCs.
  2. Start engine and idle at normal operating temperature.
  3. Select DTC, Specific, then enter the DTC number which was set.
  4. Operate the vehicle, with the Conditions for Setting this DTC, until the Scan Tool indicates the diagnostic Ran.

Does the Scan Tool indicate the diagnostic Passed?

--

Go to Step 13

Go to Step 2

13

Does the Scan tool display any additional undiagnosed DTCs?

--

Go to the Applicable DTC Table

System OK