GM Service Manual Online
For 1990-2009 cars only
Makes
🢒
Chevrolet
🢒
1999
🢒
Chevy C Pickup - 2WD
🢒
Body and Accessories
🢒
Garage Door Opener
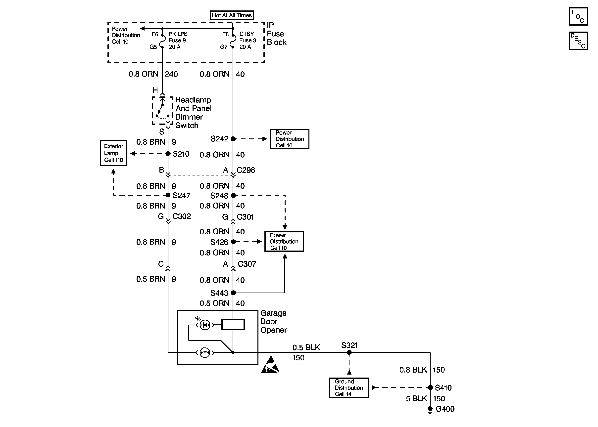
🢒 Garage Door Opener Schematics
Garage Door Opener Schematics Luxury
Cell 136
Garage Door Opener Components
Garage Door Opener Circuit Description Luxury
Cell 10: Battery, and Underhood Fuse Block
Cell 10: IGN B Fuse and Ignition Switch
Cell 14: G202 (4 of 4)
Cell 14: G202 (2 of 4)
Courtesy Lamps and Rearview Mirror Switch
Courtesy Lamps and Rearview Mirror Switch
Cell 14: G400
Fuses, Headlamp and Panel Dimmer Switch and Window Switches
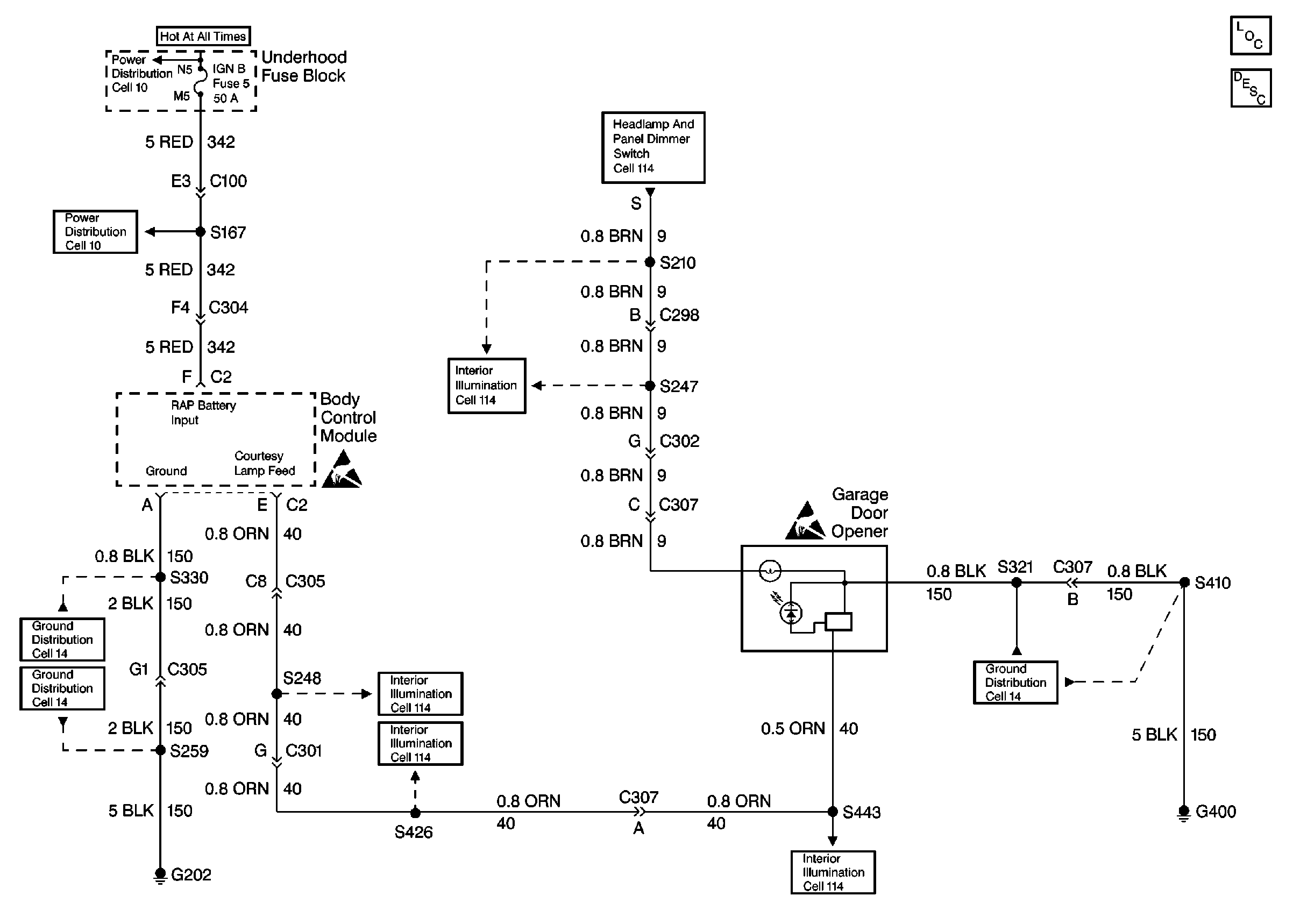
Garage Door Opener Schematics Except Luxury
Cell 136
Garage Door Opener Components
Garage Door Opener Circuit Description Except Luxury
Cell 10: LIGHTING and BATTERY Fuses
Power Window Switch Illumination
Cell 10: T CASE, and CTSY Fuses (1 of 2)
Cell 10: T CASE, and CTSY Fuses (2 of 2)
Cell 14: G400