GM Service Manual Online
For 1990-2009 cars only
Makes
🢒
Chevrolet
🢒
2000
🢒
Chevy C Pickup - 2WD
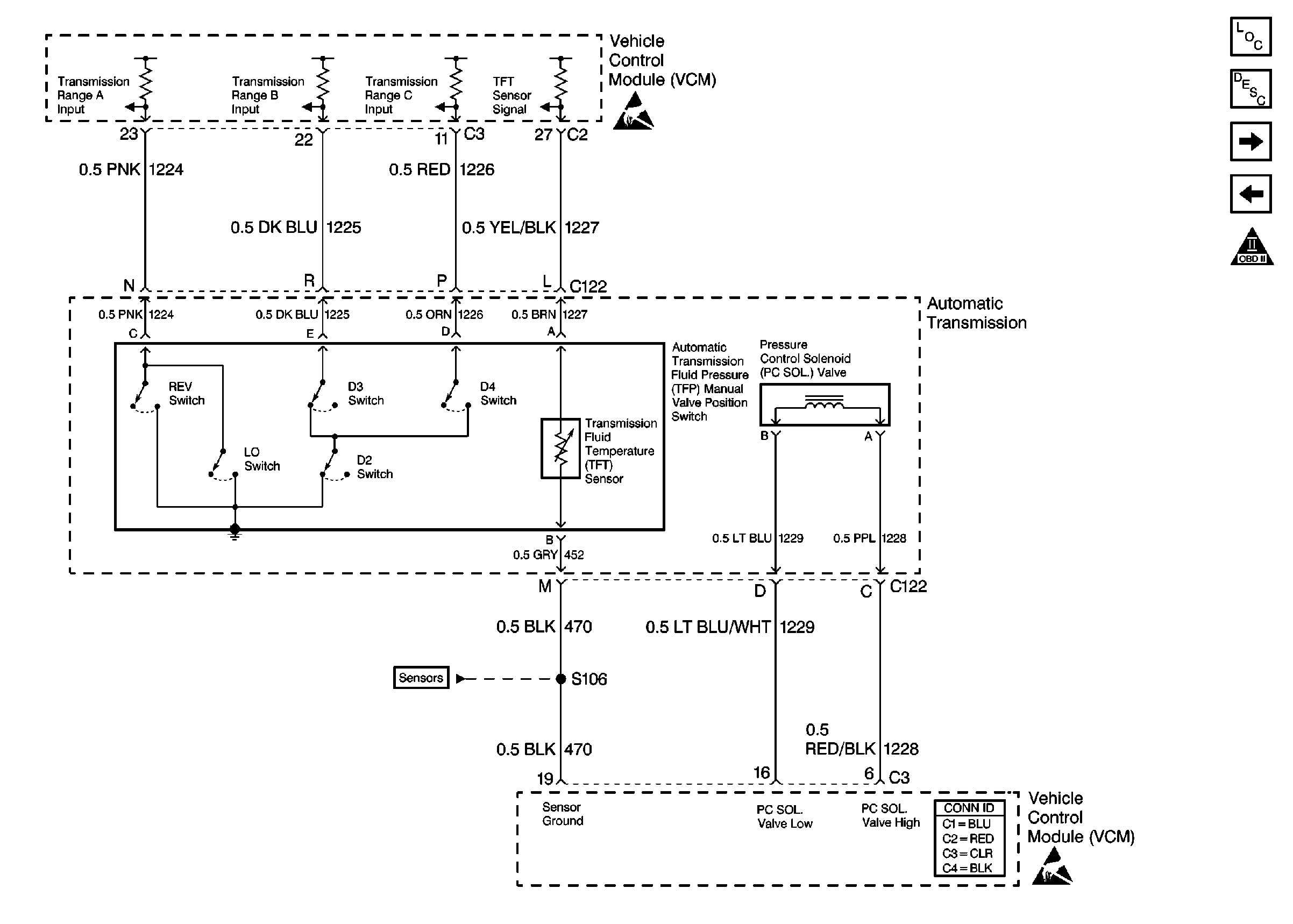
🢒 Shift Solenoids (4l 60E)
Shift Solenoids (4l 60E)
Shift Solenoids (4l 60E)
VCM Connector End Views
Handling ESD Sensitive Parts Notice
OBD II Symbol Description Notice
Handling ESD Sensitive Parts Notice
Engine Sensors
Shift Solenoids
Evaporative and EGR Controls