GM Service Manual Online
For 1990-2009 cars only
Makes
🢒
Chevrolet
🢒
2000
🢒
Chevy C Pickup - 2WD
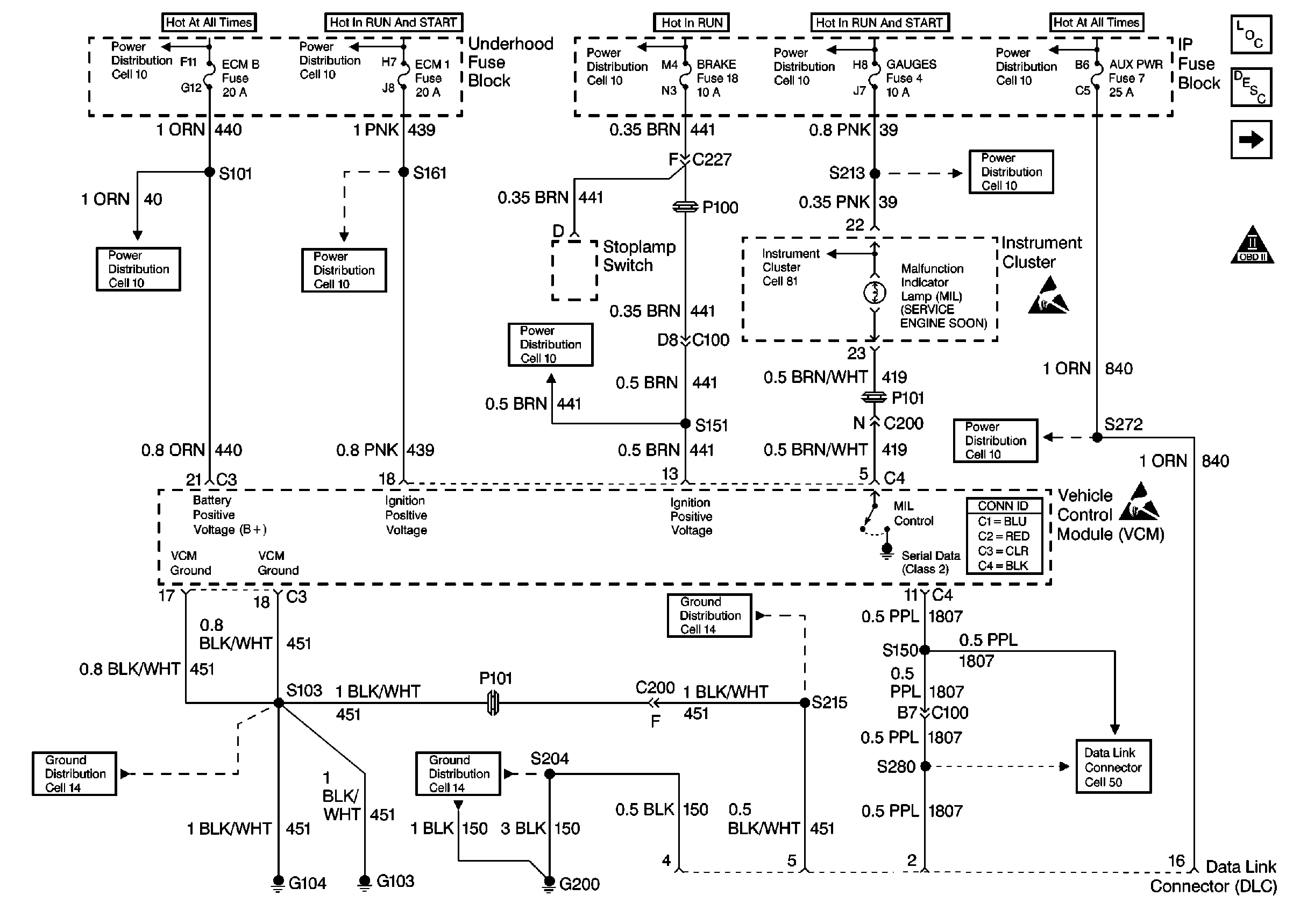
🢒 Power, Ground, and DLC
Power, Ground, and DLC
Power, Ground, and DLC
Cell 10: LIGHTING and BATTERY Fuses
Cell 10: GAUGES Fuse
OBD II Symbol Description Notice
Handling ESD Sensitive Parts Notice
Cell 10: STOP/HAZ, RADIO BATT, and AUX PWR Fuses
VCM Connector End Views
Cell 50
Handling ESD Sensitive Parts Notice
Cell 10: IGN B Fuse and Ignition Switch
Cell 10: BRAKE and HTR-A/C Fuses
Cell 10: ECM 1 Fuse (5.0L/5.7L)
Cell 10: ECM-B, HORN and A/C COMP Fuses
Cell 14: G103 and G104
Cell 14: G103 and G104
Cell 10: Battery, and Underhood Fuse Block
Cell 10: IGN A Fuse and Ignition Switch
Ignition Controls