GM Service Manual Online
For 1990-2009 cars only
Makes
🢒
Chevrolet
🢒
2000
🢒
Chevy C Pickup - 2WD
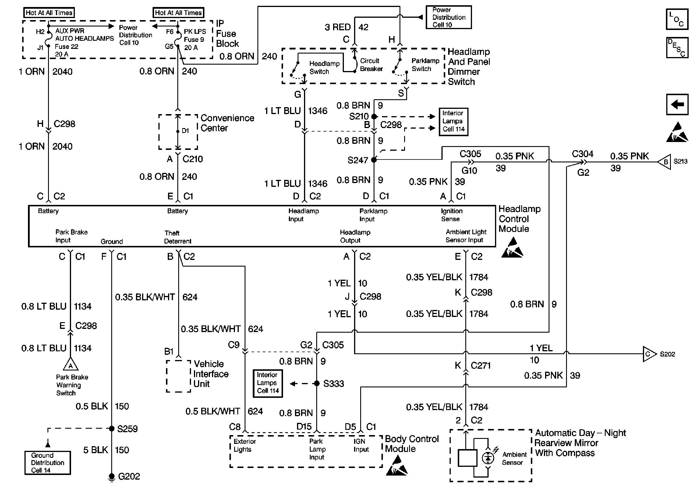
🢒 Cell 101: Headlamp and Panel Dimmer Switch, Headlamp Control Module
Cell 101: Headlamp and Panel Dimmer Switch, Headlamp Control Module
Cell 101: Headlamp and Panel Dimmer Switch, Headlamp Control Module
Handling ESD Sensitive Parts Notice
Cell 101: DRL Module, DRL Relay, Headlamps
Twilight Sentinel Circuit Description
Lighting Systems Components
Cell 10: LIGHTING and BATTERY Fuses
Fuses, Headlamp and Panel Dimmer Switch and Window Switches
Cell 101: DRL Module, DRL Relay, Headlamps
Fuses, Headlamp and Panel Dimmer Switch and Window Switches
Cell 14: G202 (2 of 4)
Cell 101: DRL Module, DRL Relay, Headlamps
Cell 10: LIGHTING and BATTERY Fuses
Cell 101: DRL Module, DRL Relay, Headlamps
Handling ESD Sensitive Parts Notice
Handling ESD Sensitive Parts Notice