GM Service Manual Online
For 1990-2009 cars only
Makes
🢒
Chevrolet
🢒
2000
🢒
Chevy C Pickup - 2WD
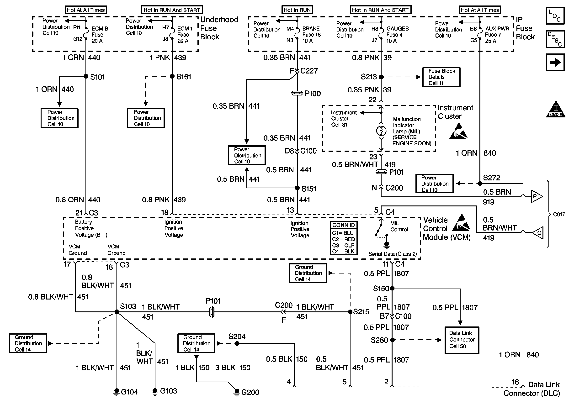
🢒 Power, Ground and DLC
Power, Ground and DLC
Power, Ground and DLC
OBD II Symbol Description Notice
Alternative Fuel Connector (2 of 2)
Cell 50
Cell 14: G103 and G104
Cell 10: ECM-B, HORN and A/C COMP Fuses
Cell 10: Battery, and Underhood Fuse Block
Cell 10: IGN A Fuse and Ignition Switch
Cell 10: BRAKE and HTR-A/C Fuses
Cell 10: IGN B Fuse and Ignition Switch
Cell 10: IGN A Fuse and Ignition Switch
VCM Connector End Views
Cell 14: G103 and G104
Cell 10: STOP/HAZ, RADIO BATT, and AUX PWR Fuses
Handling ESD Sensitive Parts Notice
Handling ESD Sensitive Parts Notice
Cell 10: GAUGES Fuse
Cell 10: LIGHTING and BATTERY Fuses
Ignition Controls