GM Service Manual Online
For 1990-2009 cars only
Makes
🢒
Chevrolet
🢒
2000
🢒
Chevy C Pickup - 2WD
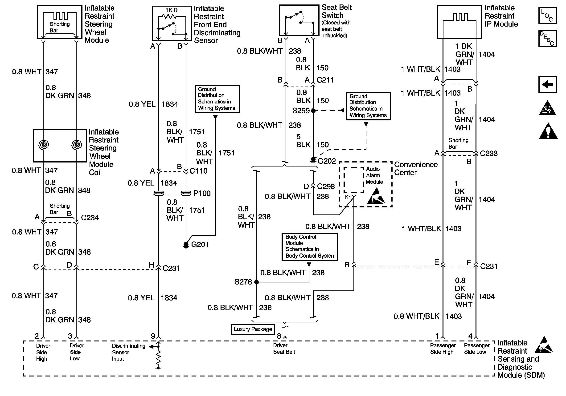
🢒 IP Module, Steering Wheel Module and Discriminating Sensor
IP Module, Steering Wheel Module and Discriminating Sensor
IP Module, Steering Wheel Module and Discriminating Sensor
SIR Components
SIR System Component Description and Definitions
Power, GND and DLC
SIR Handling Caution
Handling ESD Sensitive Parts Notice
Handling ESD Sensitive Parts Notice
G201, G300, G404
G202 (2 of 4)
Content Theft Deterrent