GM Service Manual Online
For 1990-2009 cars only
Makes
🢒
Chevrolet
🢒
2000
🢒
Chevy C Pickup - 2WD
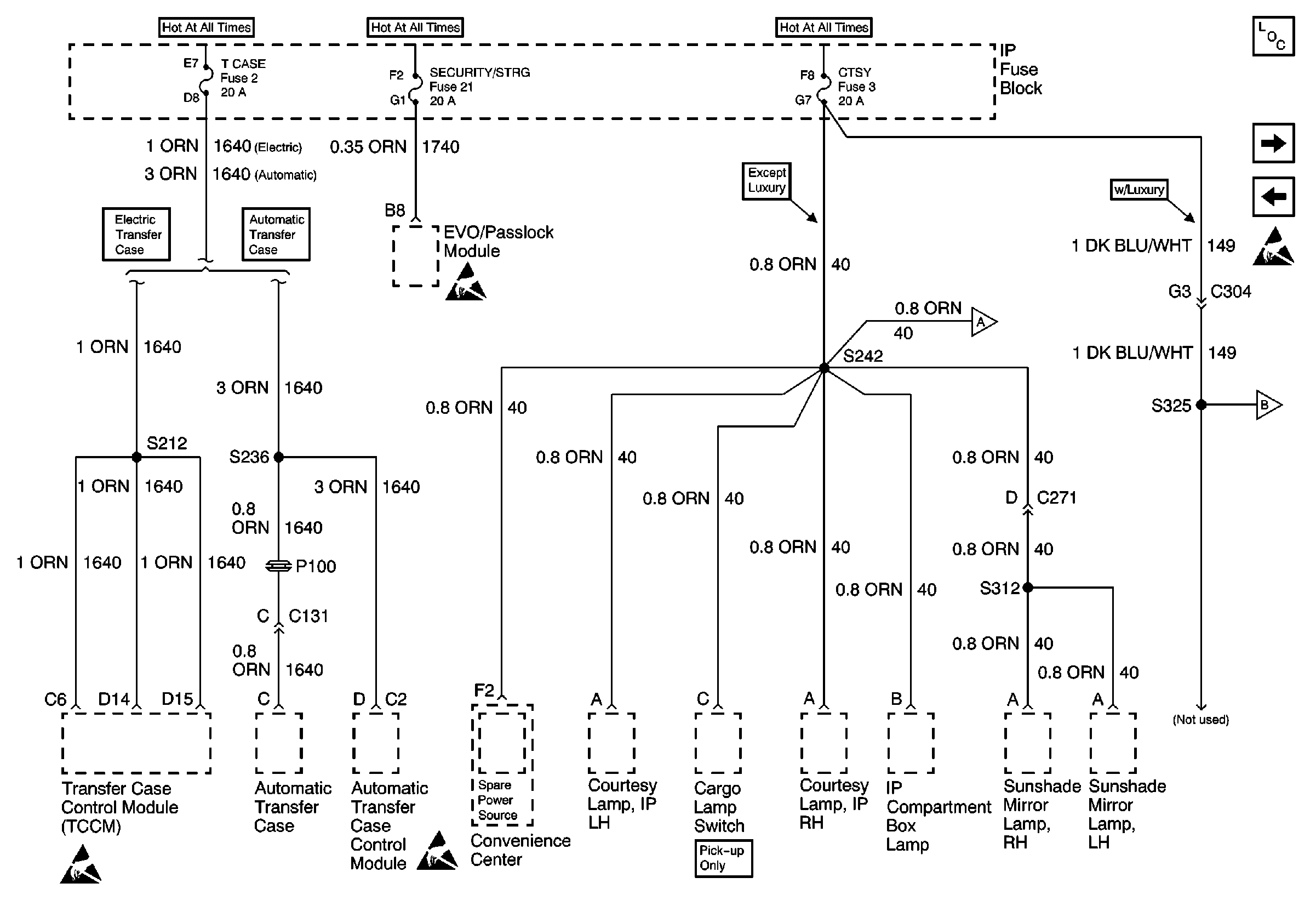
🢒 T CASE, and CTSY Fuses (1 of 2)
T CASE, and CTSY Fuses (1 of 2)
T CASE, and CTSY Fuses (1 of 2)
Power and Grounding Components
T CASE, and CTSY Fuses (2 of 2)
AUX PWR Fuse, PWR - ACCY Circuit Breaker (Luxury)
T CASE, and CTSY Fuses (2 of 2)
T CASE, and CTSY Fuses (2 of 2)
Handling ESD Sensitive Parts Notice
Handling ESD Sensitive Parts Notice
Handling ESD Sensitive Parts Notice