GM Service Manual Online
For 1990-2009 cars only
Makes
🢒
Chevrolet
🢒
2000
🢒
Chevy C Pickup - 2WD
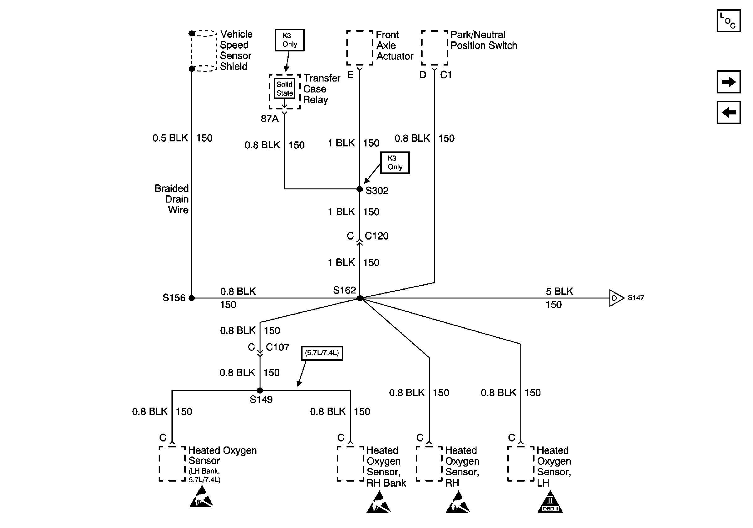
🢒 G105 (2 of 2)
G105 (2 of 2)
G105 (2 of 2)
Power and Grounding Components
G101, G102, G108, G110, G111 and G115
G105 (1 of 2)
G105 (1 of 2)