GM Service Manual Online
For 1990-2009 cars only

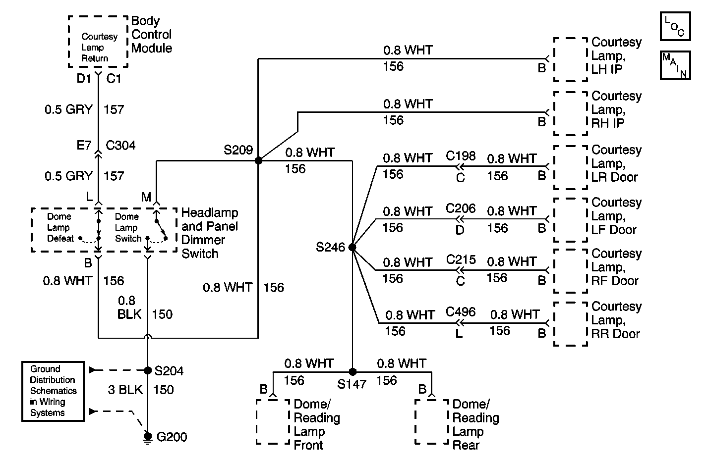
Object Number: 599003  Size: MF

Circuit Description

The body control module (BCM) provides a 12 volt output to the courtesy lamps when the BCM is in the awake state. The courtesy lamp return is throrgh CKT 156 (WHT) or CKT 157 (GRY) and is active when commanded by one of the following components:

    • The dome lamp switch
    • The LF door jamb switch
    • The RF door jamb switch
    • The LR door jamb switch
    • The RR door jamb switch
    • The cargo door jamb switch input
    • The liftgate jamb switch

The BCM controls the courtesy lamp feed circuit and distributes power to the following components:

    • The dome lamp
    • The courtesy/reading lamps
    • IP compartment box lamp
    • The sunshade mirror lamps
    • The automatic day/night mirror
    • The power mirrror switch

Conditions for Setting the DTC

CKT 156 (WHT) or CKT 157 (GRY) is shorted to the battery for greater than 50 milliseconds, while the BCM is attempting to ground this circuit.

Action Taken When the DTC Sets

    • DTC 22 will set.
    • There will be no courtesy lighting in the vehicle.
    • The BCM will read out a series of flash DTCs upon entering diagnostic mode.

Conditions for Clearing the MIL/DTC

The fault is corrected and the DTC memory is cleared.

Diagnostic Aids

In order to retrieve the DTC's from the BCM, refer to Diagnostic Trouble Code (DTC) Displaying In Body Control System.

If the only DTC that flashes is a history code (DTC 32), the problem may be intermittent. Try performing the test shown while "wiggling" wiring and connectors. This action can often cause the fault to appear. Test for poor connections at the BCM connector, which could cause an open or an intermittent fault.

Test Description

The number(s) below refer to the step number(s) on the diagnostic table.

  1. This step tests for a short to battery in CKTs 156 and 157.

  2. Prompts replacement of the BCM.

Important: Inspect for the proper installation of aftermarket electronic equipment which may affect the integrity of the system.

Step

Action

Value(s)

Yes

No

1

Test courtesy lamp return for a short to battery. Refer to Testing for a Short to Voltage in Wiring Systems.

Is there a short to battery?

--

Go to Step  2

Go to Step  3

2

Repair short to battery. Refer to Wiring Repairs in Wiring Systems.

Is the repair complete?

--

System OK

--

3

Replace the BCM. Refer to Body Control Module Replacement in Body Control System.

--

System OK

--