GM Service Manual Online
For 1990-2009 cars only

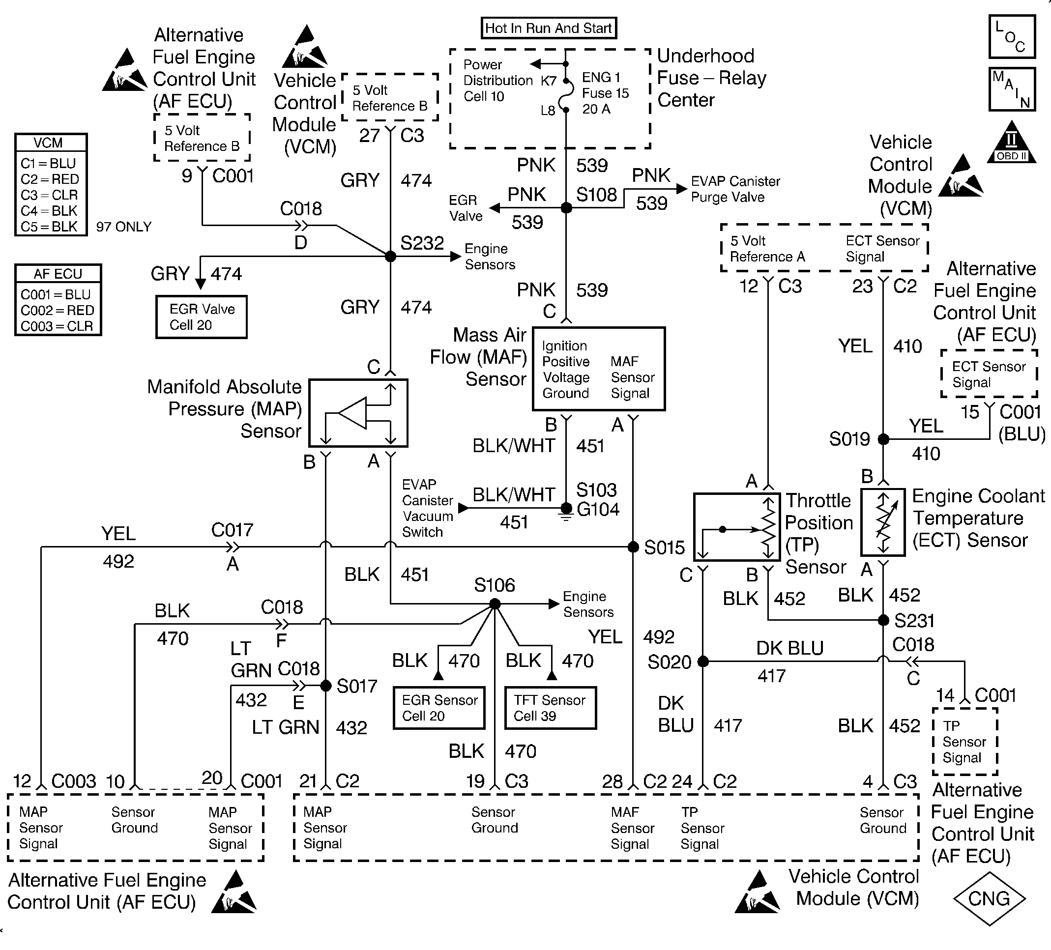
Object Number: 322571  Size: LF
Handling Electrostatic Discharge Sensitive Parts Notice
Handling Electrostatic Discharge Sensitive Parts Notice
Handling Electrostatic Discharge Sensitive Parts Notice
Handling Electrostatic Discharge Sensitive Parts Notice
Handling Electrostatic Discharge Sensitive Parts Notice
Engine Controls Components
EVAP and EGR Controls
OBDII Symbol Description Notice

Circuit Description

The Mass Air Flow (MAF) sensor measures the amount of air entering the engine during a given time. The ECU uses the MAF information for fuel delivery calculations. A large quantity of air entering the engine indicates an acceleration or high load situation. A small quantity of air indicates deceleration or idle.

The MAF sensor produces a signal which can be monitored using a scan tool. The signal varies within a range of around 5 to 7 g/s at idle to near 125 g/s at maximum engine load. This DTC sets if the signal from the MAF sensor does not match a predicted value based on the MAP pressure, coolant temperature, throttle position and engine speed.

This is a type A DTC.

Conditions for Setting the DTC

Cranking Test

The following conditions will set the DTC:

    • The vehicle is in the CNG operation mode.
    • The engine is cranking.
    • The battery voltage is greater than 8 volts.
    • The MAF frequency is below 125 Hertz (< 1 g/s) for 0.5 second.

Running Low Frequency Test

The following conditions will set the DTC:

    • The vehicle is in the CNG operation mode.
    • The engine run time is greater than 10 seconds.
    • The battery voltage is greater than 10 volts.
    • The engine is running at greater than 500 RPM.
    • The MAF frequency is below 1.5 kHz (< 2.44 g/s) for 0.5 second.

Action Taken When the DTC Sets

The ECU will set a DTC 36 and illuminate the MIL lamp after one fault has occurred if a MAF low input fault is detected. The ECU will simultaneously initiate a fuel mode switch-over to gasoline. The vehicle will not attempt to operate on CNG again until the next key cycle.

Conditions for Clearing the MIL/DTC

The ECU turns the MIL OFF after 3 consecutive driving trips without a fault conditions present. A DTC will clear if no fault conditions have been detected for 40 warm-up cycles (coolant temperature has risen 40°C (72°F) from the start-up coolant temperature and the engine coolant temperature exceeds 70°C (160°F) during that same ignition cycle) or the code clearing procedure has been used.

Diagnostic Aids

Always diagnose ANY VCM codes that are present before beginning this diagnostic procedure.

Check for the following conditions:

    • A poor connection at the ECU or MAF sensor. Inspect the harness connectors for the following conditions:
       - Backed-out terminals
       - Improper mating
       - Broken locks
       - Improperly formed or damaged terminals
       - Poor terminal to wire connection
    • A mis-routed harness. Inspect the MAF sensor harness in order to ensure it is not routed too close to high voltage wires, such as spark plug leads.
    • A damaged harness. Inspect the wiring harness for damage. If the harness appears to be OK, observe the scan tool while moving the connectors and the wiring harnesses related to the MAF sensor. A change in the display indicates the location of the fault.

Test Description

The number(s) below refer to the step number(s) on the diagnostic table.

  1. This step verifies the problem is present at idle.

  2. A voltage reading of less than 4 volts or over 6 volts at the MAF signal circuit indicates a fault in the wiring or a poor connection.

  3. This step verifies that the ignition feed circuit voltage and a good ground are available at the MAF sensor.

Step

Action

Value(s)

Yes

No

1

Was the Alternative Fuels (AF) Powertrain On-Board Diagnostic (OBD) System Check performed?

--

Go to Step 2

Go to Alternative Fuels (AF) Powertrain On Board (OBD) System Check

2

  1. Start the engine.
  2. Monitor the MAF on the scan tool with the engine idling.

Is the MAF below the specified value?

2 g/s

Go to Step 10

Go to Step 3

3

  1. Backprobe the MAF signal circuit in the ECU connector using a DVOM set to read frequency.
  2. Monitor the MAF signal circuit frequency on the DVOM with the engine idling.

Is the MAF frequency below the specified value?

1.5 kHz

Go to Step 5

Go to Step 4

4

  1. Operate the vehicle within the conditions for setting this DTC as specified in the supporting text.
  2. Check to see if the MIL lamp illuminates.

Did the MIL lamp illuminate?

--

Go to Step 7

Go to Diagnostic Aids

5

  1. Turn OFF the engine.
  2. Disconnect ECU connector C003.
  3. Start the engine.
  4. Monitor the MAF frequency display on the DVOM with the engine idling.

Is the MAF frequency below the specified value?

1.5 kHz

Go to Step 6

Go to Step 8

6

  1. Turn OFF the engine.
  2. Disconnect the MAF sensor.
  3. Inspect the resistance of the MAF signal circuit between C003 and the MAF sensor using a DVOM.

Is the resistance below the specified value?

0.4 ohms

Go to Step 10

Go to Step 18

7

  1. Disconnect the MAF sensor.
  2. Disconnect ECU connector C003.
  3. Verify the resistance of the MAF signal circuit between C003 and the MAF sensor using a DVOM.

Is the resistance below the specified value?

0.4 ohms

Go to Step 8

Go to Step 18

8

  1. Inspect for a poor connection at the MAF sensor.
  2. Inspect for a poor connection at the ECU connector.
  3. Replace the faulty terminal if a poor connection is found. Refer to Repair Procedures in Electrical Diagnosis in the C/K Truck Service Manual.

Did you find a poor connection?

--

Go to Step 18

Go to Step 9

9

Replace the ECU. Refer to Engine Control Unit Replacement .

Is the action complete?

--

Go to Step 21

--

10

  1. Inspect for the following conditions:
  2. • Objects blocking the throttle body inlet screen
    • Vacuum leaks in the intake manifold
    • Vacuum leaks in the GDA
    • Vacuum leaks in the throttle body
    • Vacuum leaks in the EGR flange and pipes
    • The crankshaft ventilation system for being faulty, missing or incorrectly installed
  3. If a problem is found, repair as necessary.

Was a problem found?

--

Go to Step 21

Go to Step 11

11

  1. Turn OFF the ignition.
  2. Disconnect the MAF sensor connector.
  3. Turn ON the ignition but leave the engine OFF.
  4. Measure the voltage between the MAF signal circuit and the battery ground using a DVOM.

Is the voltage near the specified value?

5.0 V

Go to Step 12

Go to Step 15

12

Connect a test lamp between the MAF sensor ignition feed and the ground circuits at the MAF sensor harness connector.

Is the test lamp ON?

--

Go to Step 14

Go to Step 13

13

Connect a test lamp between the MAF sensor ignition feed circuit and the battery ground.

Is the test lamp ON?

--

Go to Step 16

Go to Step 17

14

  1. Inspect for a poor connection at the MAF sensor.
  2. Replace the faulty terminal if a poor connection is found. Refer to Repair Procedures in Electrical Diagnosis in the C/K Truck Service Manual.

Did you find a poor connection?

--

Go to Step 21

Go to Step 19

15

  1. Check the MAF signal circuit between the VCM and the MAF sensor for an open, short to ground or a short to the MAF sensor ground circuit.
  2. If the MAF signal circuit is open or shorted, repair as necessary. Refer to Repair Procedures in Electrical Diagnosis in the C/K Truck Service Manual.

Is the MAF signal circuit open or shorted?

--

Go to Step 21

Go to Step 20

16

  1. Locate the open in the ground circuit to the MAF sensor.
  2. Repair the open in the ground circuit to the MAF sensor. Refer to Repair Procedures in Electrical Diagnosis in the C/K Truck Service Manual.

Is the action complete?

--

Go to Step 21

--

17

  1. Locate the open in the ignition feed circuit to the MAF sensor.
  2. Repair the open in the ignition feed circuit to the MAF sensor. Refer to Repair Procedures in Electrical Diagnosis in the C/K Truck Service Manual.

Is the action complete?

--

Go to Step 21

--

18

The MAF circuit to the ECU is open or has high resistance. Repair as necessary. Refer to Repair Procedures in Electrical Diagnosis in the C/K Truck Service Manual.

Is the action complete?

--

Go to Step 21

--

19

Replace the MAF sensor. Refer to MAF Sensor Replacement in Engine Controls - 5.0, 5.7L in the C/K Truck Service Manual.

Is the action complete?

--

Go to Step 21

--

20

Replace the VCM.

Important:: Reprogram the VCM if it is faulty. Refer to VCM Replacement/Programming in Engine Controls - 5.0, 5.7L in the C/K Truck Service Manual.

Is the action complete?

--

Go to Step 21

--

21

  1. Clear the DTC.
  2. Operate the vehicle within the conditions for setting this DTC as specified in the supporting text.
  3. Verify that the MIL does not illuminate.

Does the diagnostic run and pass?

--

Go to Step 22

Go to Step 2

22

Are any ECU or VCM DTCs displayed that have not been diagnosed?

--

Go to the applicable DTC table

System OK