GM Service Manual Online
For 1990-2009 cars only

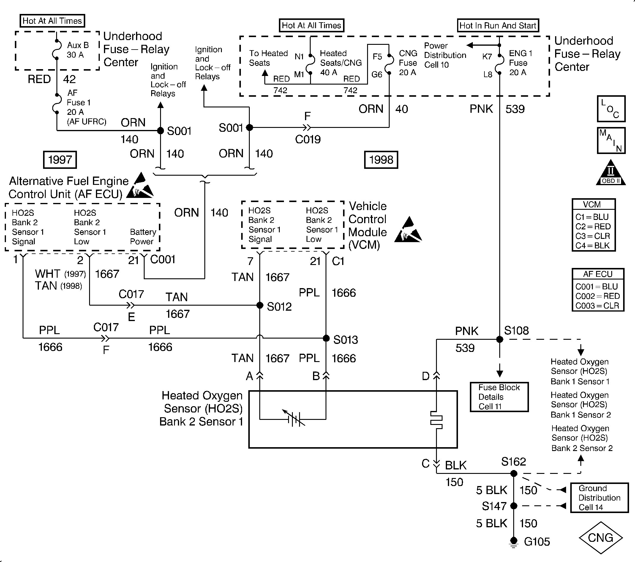
Object Number: 322589  Size: LF
Handling Electrostatic Discharge Sensitive Parts Notice
Handling Electrostatic Discharge Sensitive Parts Notice
Engine Controls Components
HO2S Sensors 5.7L
OBDII Symbol Description Notice

Circuit Description

The ECU supplies a voltage of about 0.45 volt between the HO2S High and HO2S Low circuits. The Heated Oxygen Sensor (HO2S Bank 1 Sensor 1) varies the voltage within the range of about 1.0 volt (1000 mV) if the exhaust is rich, down to about 0.1 volt (100 mV) if the exhaust is lean.

The sensor is like an open circuit. It produces no voltage when it is below 360°C (600°F). This will result in Open Loop operation.

The HO2S heater provides for a faster sensor warm-up. This allows the sensor to become active in a shorter period of time and remain active during a long extended idle.

DTC 63 determines if the HO2S at the HO2S circuit has developed an open.

This is a type A DTC for 1997 vehicles and a type B DTC for 1998 vehicles.

Conditions for Setting the DTC

The following conditions will set the DTC:

    • The vehicle is in the CNG operation mode.
    • The engine run time is greater than 120 seconds.
    • The engine is running at greater than 500 RPM.
    • The oxygen sensor has been warm for at least 120 seconds (the oxygen sensor is determined to be warm by the ECU if the ECT is greater than 40°C (104°F) and the mass air flow is above 11 g/sec for at least 120 seconds).
    • The HO2 sensor showed no rich/lean activity for longer than 15 seconds.

Action Taken When the DTC Sets

The MIL will turn ON after 2 consecutive trips with test failures. The system will operate in Open Loop if any DTC of the second HO2S (Bank 1, Sensor 1) is set (DTC 42, 44 or 45).

Conditions for Clearing the MIL/DTC

The ECU turns the MIL OFF after three consecutive driving trips without a fault condition present. A DTC will clear if no fault conditions have been detected for 40 warm-up cycles (coolant temperature has risen 40°C (72°F) from the start-up coolant temperature and the engine coolant temperature exceeds 70°C (160°F) during that same ignition cycle) or the code clearing procedure has been used.

Diagnostic Aids

Always diagnose ANY VCM codes that are present before beginning this diagnostic procedure.

A poor connection, rubbed-through wire insulation or a wire broken inside the insulation may cause an intermittent.

Check for the following conditions:

    • A poor connection or a damaged harness. Check for the following conditions:
       - Backed out terminals
       - Improperly formed or damaged terminals
       - Poor terminal to wire connection
       - Damaged harness
    • A faulty HO2S (Bank 2, Sensor 1) heater or heater circuit. The HO2S (Bank 2, Sensor 1) voltage displayed on a scan tool should gradually drop to below 0.150 volt with the ignition ON and the engine OFF. This indicates that the heater is working properly. If the heater is not working properly, disconnect the HO2S (Bank 2, Sensor 1) and connect a test lamp between terminal C and terminal D. If the test lamp does not light, repair the open in the HO2S (Bank 2, Sensor 1) ground circuit or the HO2S (Bank 2, Sensor 1) ignition feed circuit. If the test lamp lights, replace the HO2S (Bank 2, Sensor 1).
    • The intermittent test. Monitor the HO2S (Bank 2, Sensor 1) signal voltage with a scan tool while moving the related connectors and the wiring harness with a warm engine running at part throttle in closed loop. If the failure is induced, the HO2S (Bank 2, Sensor 1) signal voltage reading changes from its normal fluctuating voltage (above 600 mV and below 300 mV) to a fixed value around 450 mV. This may help isolate the location of the malfunction.

Never solder the HO2S wires. Refer to Repair Procedures in Electrical Diagnosis in the C/K Truck Service Manual for proper wire and connector repair.

Test Description

The number(s) below refer to the step number(s) on the diagnostic table.

  1. Removing the CNG system fuse will force the system to start on gasoline (the AF ECU is deactivated but the Keep Alive Memory (KAM) contents is still retained). The gasoline operation will then allow the VCM to diagnose the same fault. This will isolate the fault to the VCM wiring harness or the HO2S.

  2. This test determines if the sensor wiring is the cause of DTC 63.

Step

Action

Value(s)

Yes

No

1

Was the Alternative Fuels (AF) Powertrain On-Board Diagnostic (OBD) System Check performed?

--

Go to Step 2

Go to Alternative Fuels (AF) Powertrain On Board (OBD) System Check

2

  1. Remove the AF Fuse F1 in the CNG wiring harness.
  2. Start the engine.
  3. Bring the engine up to normal operating temperature.
  4. The fuel indicator will remain OFF due to the removal of the CNG system fuse.

  5. Run the engine above the specified value for at least 3 minutes.

Is the action complete?

1200 RPM

Go to Step 3

--

3

Perform the AF Powertrain OBD System Check again.

Is the action complete?

--

Go to Step 4

--

4

Are there any Powertrain DTCs displayed that have not been diagnosed?

--

Go to the applicable Powertrain DTC table

Go to Step 5

5

  1. Disconnect the HO2S (Bank 2, Sensor 1) sensor electrical connector.
  2. Jumper the HO2S (Bank 2 Sensor 1) harness High to Low circuits on the VCM side.
  3. Disconnect ECU connector C001.
  4. Check the continuity between HO2S (Bank 2, Sensor 1) High and Low circuits at the ECU connector.

Is there continuity?

--

Go to Step 6

Go to Step 8

6

Check for a poor connection at the ECU.

Was a problem found?

--

Go to Step 11

Go to Step 7

7

Replace the ECU. Refer to Engine Control Unit Replacement .

Is the action complete?

--

Go to Step 13

--

8

  1. Disconnect connector C017.
  2. Check continuity between the HO2S (Bank 2, Sensor 1) High and Low circuits on the VCM harness side.

Is there continuity?

--

Go to Step 9

Go to Step 11

9

  1. Jumper the HO2S (Bank 2, Sensor 1) harness High to Low circuits on the ECU side of connector C017.
  2. Check the continuity between the HO2S (Bank 2, Sensor 1) High and Low circuits at the ECU connector.

Is there continuity?

--

Go to Step 10

Go to Step 11

10

Check for a poor connection at connector C017.

Was a problem found?

--

Go to Step 11

Go to Step 12

11

Repair the circuit as necessary. Refer to Repair Procedures in Electrical Diagnosis in the C/K Truck Service Manual.

Is the action complete?

--

Go to Step 13

--

12

  1. Remove the jumper at the HO2S (Bank 2, Sensor 1 and reconnect HO2S (Bank 2, Sensor 1).
  2. Remove the jumper at connector C017 and reconnect.
  3. Reconnect the ECU connector.

Is the action complete?

--

Go to Step 13

--

13

  1. Bring the engine up to normal operating temperature.
  2. Run the engine above the specified value for at least 4 minutes.
  3. Turn OFF both the engine and the ignition for at least 10 seconds.
  4. Run the engine above the specified value for at least 4 minutes (a second time).

Did the MIL illuminate?

1500 RPM

Go to Step 2

Go to Step 14

14

Are any ECU or VCM DTCs displayed that have not been diagnosed?

--

Go to the applicable DTC table

System OK