GM Service Manual Online
For 1990-2009 cars only

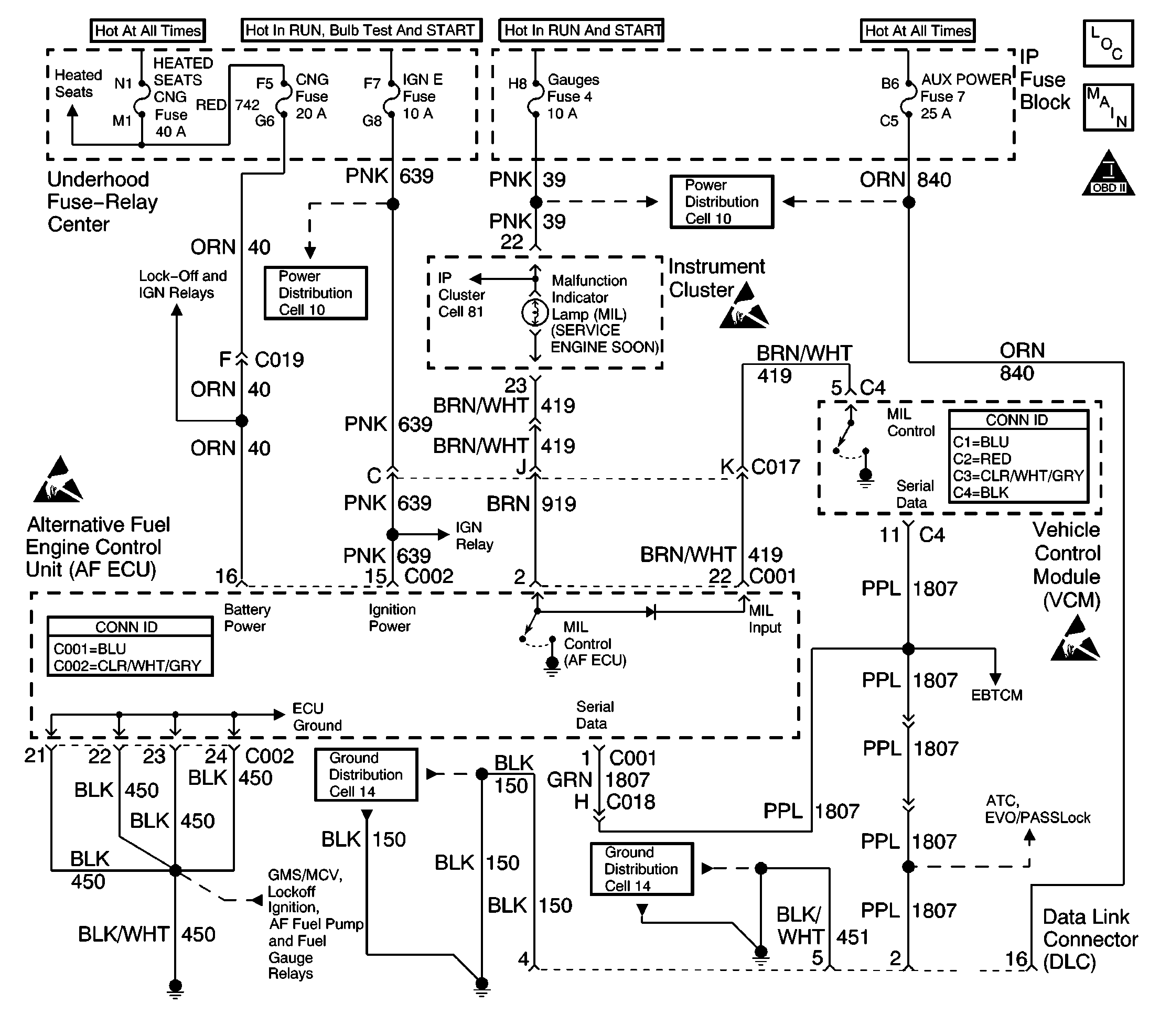
Object Number: 357779  Size: LF
Engine Controls Components
Engine Controls Schematics
OBD II Symbol Description Notice
Handling ESD Sensitive Parts Notice
Handling ESD Sensitive Parts Notice
Handling ESD Sensitive Parts Notice

Circuit Description

The SERVICE ENGINE SOON Malfunction Indicator Lamp (MIL) is used to indicate to the driver of the vehicle that an engine control system condition has occurred that may cause an increase in emissions and/or cause a driveability concern.

When the ignition is first turned ON, the gasoline control module (VCM/PCM or ECM) will illuminate the MIL for a bulb and system check. When the engine is started and operating, the gasoline control module will turn the MIL OFF if no DTCs are set.

The AF ECU connects into the normal MIL Control circuit path and does not affect the gasoline control module operation of the MIL. The AF ECU is connected into the MIL control circuit path in order to command the MIL ON when a CNG DTC sets. Both the AF ECU and the gasoline control module simultaneously test certain DTCs regardless of the fuel system that is in operation and may illuminate the MIL.

The instrument panel gauge fuse supplies the positive voltage source for the MIL. The gasoline control module and/or the AF ECU can supply the ground path.

Test Description

The numbers below refer to the step numbers on the diagnostic table.

  1. The AF Powertrain On-Board Diagnostic (OBD) System Check must be performed before proceeding with this diagnostic table. Failure to perform the OBD System Check will result in misdiagnosis.

  2. With the ignition ON and the engine OFF, the gasoline control module (VCM/PCM or ECM) should continuously illuminate the MIL.

  3. The scan tool will command BOTH the gasoline control module and the AF ECU to turn the MIL OFF.

  4. This step tests if the MIL Input circuit is requesting MIL illumination. There should not be a MIL Input while the MIL is commanded OFF.

  5. This step checks if a gasoline control module system failure is the cause of the inoperative MIL. The most likely cause of no MIL and a no start is a loss of voltage to the gasoline control module.

  6. This step tests for an open MIL Input circuit. The gasoline control module should always command the MIL ON when the ignition is ON and the engine is OFF.

  7. This step tests for an open MIL Control circuit or IP.

Step

Action

Value(s)

Yes

No

1

Did you perform the AF Powertrain On-Board Diagnostic (OBD) System Check?

--

Go to Step 2

Go to Alternative Fuels (AF) Powertrain On Board (OBD) System Check

2

Turn ON the ignition, with the engine OFF.

Is the MIL continuously illuminated?

--

Go to Step 3

Go to Step 6

3

While communicating with the AF ECU, command the MIL OFF.

Is the MIL illuminated?

--

Go to Step 5

Go to Step 4

4

The fault is not present. Refer to Diagnostic Aids.

Is an operational concern still present?

--

Go to Alternative Fuels (AF) Powertrain On Board (OBD) System Check

Go to Intermittent Conditions

5

Observe the MIL Input (Gasoline) data parameter on the scan tool with the MIL commanded OFF.

Is a gasoline MIL Input request present?

--

Go to Step 12

Go to Step 11

6

Crank the engine for at least 10 seconds.

Does the engine start and run?

--

Go to Step 7

Go to Step 10

7

Observe the operation of the other instrument panel (IP) gauges and/or lamps.

Do all the IP indicators (except the MIL) operate correctly?

--

Go to Step 8

Go to Step 16

8

  1. Turn ON the ignition, with the engine OFF.
  2. Observe the MIL Input (Gasoline) data parameter on the scan tool.

Is a gasoline MIL Input request present?

--

Go to Step 9

Go to Step 14

9

  1. Turn OFF the ignition and wait 30 seconds.
  2. Disconnect the AF ECU connectors.
  3. Turn ON the ignition, with the engine OFF.
  4. Connect a fused jumper between the MIL CONTROL (AF ECU) circuit terminal and a known good ground.
  5. If the jumper fuse opens repair the short to voltage on the AF ECU MIL Control circuit.

Is the MIL illuminated?

--

Go to Step 17

Go to Step 13

10

The fault is in gasoline control module system. Refer to the Powertrain On Board Diagnostic (OBD) System Check in the C/K Truck Service Manual for diagnosis.

Are all diagnosis and repairs of the gasoline system complete?

--

Go to Step 20

--

11

  1. Test the MIL Control circuit between the AF ECU connector terminal and the IP for a short to ground.
  2. Test the IP for an internally shorted condition.
  3. Repair the circuit or IP as necessary.

Was a repair necessary?

--

Go to Step 20

Go to Step 17

12

  1. Test the MIL INPUT circuit between the AF ECU connector terminal and the gasoline control module connector terminal for a short to ground.
  2. Repair the circuit as necessary.

Was a circuit repair necessary?

--

Go to Step 20

Go to Step 19

13

  1. Test the MIL control circuit between the AF ECU connector terminal and the IP for an open.
  2. Repair the circuit as necessary.

Was a circuit repair necessary?

--

Go to Step 20

Go to Step 16

14

  1. Test the MIL INPUT circuit between the AF ECU connector terminal and the gasoline control module connector terminal for an open or short to voltage.
  2. Repair the circuit as necessary.

Was a circuit repair necessary?

--

Go to Step 20

Go to Step 15

15

  1. Check terminal contact at the gasoline control module connector.
  2. Repair terminal contact as necessary.

Was a terminal repair necessary?

--

Go to Step 20

Go to Step 18

16

The fault is in the instrument panel. Refer to Instrument Cluster System Check in Body and Accessories.

Is the diagnosis and repair of the gasoline system complete?

--

Go to Step 20

--

17

  1. Check terminal contact at the AF ECU connector.
  2. Repair terminal contact as necessary.

Was a terminal repair necessary?

--

Go to Step 20

Go to Step 19

18

Important: The following control module replacement procedures must all be completed before attempting to operate the vehicle.

  1. Replace the gasoline control module (VCM/PCM or ECM). Refer to VCM Replacement/Programming .
  2. Program (flash) the replacement control module with the correct vehicle software and calibration.
  3. Important: In order to perform the variation learn procedure a switch-over to gasoline operation is necessary. Remove the CNG 20 amp fuse in order to perform the switch-over.

  4. Perform the Crankshaft Position System Variation Learn .
  5. All of the above procedures are located in the C/K Truck Service Manual.

Is the replacement complete?

--

Go to Step 20

--

19

  1. Replace the AF ECU. Refer to Engine Control Unit Replacement .
  2. Program (flash) the replacement control module with the correct vehicle software and calibration.

Is the replacement complete?

--

Go to Step 20

--

20

  1. Remove all test equipment except the scan tool.
  2. Connect any dis-connected components, fuses, etc.
  3. Using a scan tool clear DTC information from the AF ECU and the gasoline control module (VCM/PCM or ECM).
  4. Turn OFF the ignition, and wait 30 seconds.
  5. Start the engine and operate the vehicle.
  6. Observe the fuel indicator lamp and the MIL.
  7. Observe vehicle performance and driveability.
  8. After operating the vehicle inspect BOTH control modules for stored DTCs.

Does the vehicle operate on CNG with normal driveability, no FIL/MIL illumination, and no stored DTCs?

--

System OK

Go to Alternative Fuels (AF) Powertrain On Board (OBD) System Check