GM Service Manual Online
For 1990-2009 cars only

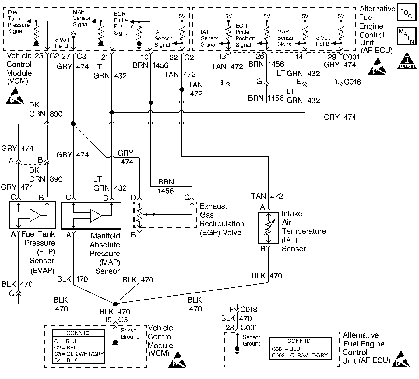
Object Number: 357768  Size: LF
Engine Controls Components
Engine Controls Schematics
OBD II Symbol Description Notice
Handling ESD Sensitive Parts Notice
Handling ESD Sensitive Parts Notice
Handling ESD Sensitive Parts Notice
Handling ESD Sensitive Parts Notice

Circuit Description

The Intake Air Temperature (IAT) sensor is a thermistor. The IAT thermistor has high resistance when cold and low resistance when hot. The gasoline control module (VCM/PCM or ECM) supplies about 5 volts on the IAT signal circuit. The gasoline control module also supplies a ground circuit to the IAT sensor. When IAT resistance is high (cold sensor), the IAT signal voltage remains near the supplied 5 volts. As the IAT sensor warms and resistance drops, more signal circuit voltage is pulled lower to the sensor ground. The gasoline Control Module and the AF ECU monitor the IAT signal circuit voltage in order to determine the temperature of the air entering the engine.

This DTC is used to indicate an IAT signal circuit voltage that is above the normal operating range of the sensor.

Conditions for Running the DTC

    • The engine is operating on alternative fuel.
    • The engine has been operating for more than 1.6 minutes when the engine start-up temperature is more than 0°C (32°F).
        OR
        The engine has been operating for more than 10 minutes when the engine start-up temperature is 0°C (32°F) or less.
    • The vehicle speed is less than 1 MPH for at least 10 seconds continuously.
    • The Mass Air Flow is less than 250 grams per second for at least 10 seconds continuously.

Conditions for Setting the DTC

The AF ECU monitors an IAT sensor signal voltage of more than 4.9 volts for at least 5 seconds continuously.

Action Taken When the DTC Sets

    • A first failure of this DTC will NOT illuminate the MIL and will store as Last Test Failed but not as History.
    • The AF ECU will illuminate the MIL and store the DTC as History after TWO consecutive drive trips that the diagnostic runs and fails.
    • The AF ECU will record operating conditions at the time the DTC sets. This information will be stored as Freeze Frame data.

Conditions for Clearing the MIL/DTC

    • The Last Test Failed status will clear when the DTC runs and passes.
    • The AF ECU will turn OFF the MIL after 3 consecutive drive trips that the DTC runs and passes.
    • The History status will clear after 40 consecutive WARM-UP cycles with NO failures of ANY DTC.
    • All DTC Information can be cleared using a scan tool.
    • Interruption of Control Module (AF ECU / VCM / PCM or ECM) power or ground MAY clear DTC Information. Clearing DTC Information with this method is inconsistent and should not be performed.

Diagnostic Aids

Fault Not Present

Fault Not Present indicates the condition that caused the DTC to set is intermittent and not currently present. Refer to Intermittent Conditions for additional information. If any additional DTCs were stored proceed to the applicable DTC table in the order stated in the OBD System Check.

Test Description

The numbers below refer to the step numbers on the diagnostic table.

  1. This step determines if the failure condition affects the gasoline control module.

  2. This step determines if the failure condition is present.

  3. This step determines if the IAT sensor is the open condition.

  4. This step determines if the sensor ground circuit is the open condition.

  5. This step determines if the IAT signal circuit wiring is the open condition.

  6. If the connector terminals pass inspection, test the sensor signal circuit for a short to a 5 volt reference circuit. Although an unlikely failure, this condition should be diagnosed before replacing the gasoline control module.

Step

Action

Value(s)

Yes

No

1

Did you perform the AF Powertrain On-Board Diagnostic (OBD) System Check?

--

Go to Step 2

Go to Alternative Fuels (AF) Powertrain On Board (OBD) System Check

2

  1. Using the scan tool, establish communication with the gasoline control module (VCM/PCM or ECM).
  2. Observe the IAT sensor data parameter.

Is the IAT voltage more than the specified value?

4.9 V

Go to Step 5

Go to Step 3

3

  1. Using the scan tool, establish communication with the AF ECU.
  2. Observe the IAT sensor data parameter.

Is the IAT voltage more than the specified value?

4.9 V

Go to Step 12

Go to Step 4

4

The fault is not present. Refer to Diagnostic Aids.

Are any DTCs stored that have not been diagnosed?

--

Go to Diagnostic Trouble Code (DTC) List

Go to Intermittent Conditions

5

  1. Disconnect the IAT sensor.
  2. Connect a fused jumper between the IAT sensor connector terminals.
  3. If the fuse of the jumper opens, repair the short to voltage on the IAT sensor signal circuit. If a short to voltage condition is observed, inspect the sensor for an open condition after the wiring repair is completed.

Is the IAT voltage less than the specified value?

0.019 V

Go to Step 8

Go to Step 6

6

Connect the fused jumper between the IAT signal circuit and a known good ground.

Is the IAT voltage less than the specified value?

0.019 V

Go to Step 9

Go to Step 7

7

  1. Turn OFF the ignition.
  2. Disconnect the gasoline control module connector that contains the IAT Signal circuit.
  3. With the IAT sensor connector disconnected, test the IAT Signal circuit for continuity.

Is IAT signal circuit continuity indicated?

--

Go to Step 11

Go to Step 10

8

Replace the IAT sensor. Refer to Intake Air Temperature Sensor Replacement .

Is the replacement complete?

--

Go to Step 17

--

9

Repair the open sensor ground circuit between the IAT sensor connector and the gasoline control module.

Is the repair complete?

--

Go to Step 17

--

10

Repair the open IAT signal circuit between the IAT sensor connector and the gasoline control module.

Is the repair complete?

--

Go to Step 17

--

11

  1. Inspect for proper terminal contact at the gasoline control module connector.
  2. Repair the terminal contact as necessary.

Was a repair made?

--

Go to Step 17

Go to Step 15

12

  1. Turn OFF the ignition.
  2. Disconnect the AF ECU connector that contains the IAT Signal circuit.
  3. With the IAT sensor connector disconnected, test the IAT Signal circuit for continuity.

Is IAT signal circuit continuity indicated?

--

Go to Step 13

Go to Step 14

13

  1. Inspect for proper terminal contact at the AF ECU connector.
  2. Repair the terminal contact as necessary.

Was a repair made?

--

Go to Step 17

Go to Step 16

14

Repair the open IAT signal circuit between the IAT signal circuit splice and the AF ECU.

Is the repair complete?

--

Go to Step 17

--

15

Important: The following control module replacement procedures must all be completed before attempting to operate the vehicle.

  1. Replace the gasoline control module (VCM/PCM or ECM). Refer to VCM Replacement/Programming .
  2. Program (flash) the replacement control module with the correct vehicle software and calibration.
  3. Important: In order to perform the variation learn procedure a switch-over to gasoline operation is necessary. Remove the CNG 20 amp fuse in order to perform the switch-over.

  4. Perform the Crankshaft Position System Variation Learn .
  5. All of the above procedures are located in the gasoline service manual.

Is the replacement complete?

--

Go to Step 17

--

16

  1. Replace the AF ECU. Refer to Engine Control Unit Replacement .
  2. Program (flash) the replacement control module with the correct vehicle software and calibration.

Is the replacement complete?

--

Go to Step 17

--

17

  1. Using a scan tool, clear the DTC information from both control modules.
  2. Operate the vehicle under the Conditions for Running the DTC.
  3. Using the scan tool parameter DTC STATUS, ensure that this DTC runs.

Did this DTC RUN and PASS?

--

System OK

Go to Step 2