GM Service Manual Online
For 1990-2009 cars only

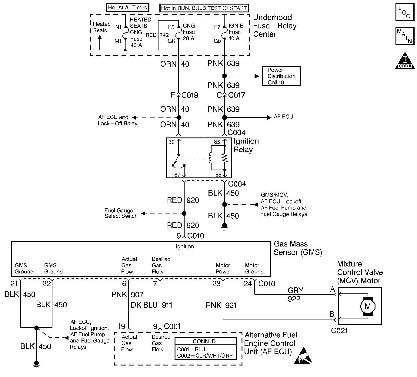
Object Number: 357782  Size: LF
Engine Controls Components
Engine Controls Schematics
OBD II Symbol Description Notice
Handling ESD Sensitive Parts Notice

Circuit Description

The Gas Mass Sensor (GMS) and the Mixture Control Valve (MCV) are contained in one non-serviceable assembly. The GMS/MCV is supplied ignition voltage and a ground. The GMS monitors the mass and flow of the gaseous fuel entering the engine and converts this information into a GMS Actual Gas Flow signal circuit frequency . The AF ECU commands fuel flow by supplying the MCV with a frequency signal. The Desired Gas Flow signal circuit frequency varies from around 1050 Hz (0.40 gms/sec) at idle, and around 5000 Hz (18 gms/sec) at Wide Open Throttle (WOT).

The AF ECU converts the Actual Gas Flow signal circuit frequency into a grams per second value. During low fuel flow rates (such as at engine idle) the GMS sensor will produce a low frequency signal of around 700 Hz (0.21 gms/sec). During high fuel flow rates (such as at wide open throttle-road load) the GMS sensor will produce a high frequency signal of around 2700 Hz (16.65 gms/sec).

This DTC is used to indicate a GMS Actual Gas Flow signal circuit frequency that is below the normal operating range of the sensor.

Conditions for Running the DTC

Cranking Test

    • The engine is cranking on alternative fuel.
    • The engine speed is between 25 and 500 RPM.
    • The battery voltage is more than 8 volts.

Running Test

    • The engine is operating on alternative fuel.
    • The engine speed is more than 500 RPM.
    • The engine has been operating for more than 10 seconds.
    • The battery voltage is more than 10 volts.

Conditions for Setting the DTC

Cranking Test

The AF ECU monitors a GMS Actual Gas Flow signal circuit frequency of less than 250 Hz for at least 0.5 seconds continuously.

Running Test

The AF ECU monitors a GMS Actual Gas Flow signal circuit frequency of less than 500 Hz for at least 0.5 seconds continuously.

Action Taken When the DTC Sets

The AF ECU will switch-over to gasoline fuel operation. The AF ECU will not attempt alternative fuel operation until the next ignition key cycle.

    • The AF ECU will illuminate the MIL and store the DTC as History during ONE drive trip in which the diagnostic runs and fails.
    • The AF ECU will record operating conditions at the time the DTC sets. This information will be stored as Freeze Frame data.

Conditions for Clearing the MIL/DTC

    • The Last Test Failed status will clear when the DTC runs and passes.
    • The AF ECU will turn OFF the MIL after 3 consecutive drive trips that the DTC runs and passes.
    • The History status will clear after 40 consecutive WARM-UP cycles with NO failures of ANY DTC.
    • All DTC Information can be cleared using a scan tool.
    • Interruption of Control Module (AF ECU / VCM / PCM or ECM) power or ground MAY clear DTC Information. Clearing DTC Information with this method is inconsistent and should not be performed.

Diagnostic Aids

Important: The Desired Gas and Actual Gas circuits only output a frequency signal when the engine is cranking or running on CNG. No frequency signal is present with the ignition ON and the engine OFF or during any time the vehicle is operating in the gasoline mode.

Fault Not Present

Fault Not Present indicates the condition that caused the DTC to set is intermittent and not currently present. Refer to Intermittent Conditions for additional information. If any additional DTCs were stored proceed to the applicable DTC table in the order stated in the OBD System Check.

Test Description

The numbers below refer to the step numbers on the diagnostic table.

  1. This step determines if the GMS/MCV connector and the MCV motor connector terminals and wiring are OK.

  2. This step tests for the proper ignition voltage to the GMS/MCV.

  3. This step tests for the proper ground circuits to the GMS/MCV.

  4. This step tests the Actual Gas circuit for continuity to the AF ECU. The AF ECU supplies about 5 volts on the Actual Gas circuit.

  5. This step tests the Desired Gas circuit for continuity to the AF ECU. With the ignition ON and the engine OFF the AF ECU grounds the Desired Gas circuit.

  6. This step tests the Desired Gas circuit for a short to ground or a defective AF ECU. With the ignition OFF, the AF ECU can no longer ground the Desired Gas circuit and the test lamp should turn OFF.

  7. This step tests for proper initial system pressures. Any unexpected loss of fuel pressure may cause the GMS/MCV to output a low frequency signal and set this DTC. The AF ECU will open the lock-off solenoids and attempt to start on CNG every engine crank even when this DTC is stored. CNG fuel pressure might only be observed momentarily if this DTC sets during or shortly after engine cranking. An ignition cycle is required to reset the AF ECU.

  8. This step tests the AF ECU's ability to generate a sufficient Desired Gas frequency signal.

  9. This step tests the GMS/MCV's ability to generate a sufficient Actual Gas frequency signal.

  10. This step tests for a defective GMS/MCV or AF ECU. The GMS/MCV supplies about 5 volts on the Desired Gas circuit.

Step

Action

Value(s)

Yes

No

1

Did you perform the AF Powertrain On-Board Diagnostic (OBD) System Check?

--

Go to Step 2

Go to Alternative Fuels (AF) Powertrain On Board (OBD) System Check

2

  1. Capture the DTC information from the AF ECU into the scan tool.
  2. Inspect both the AF ECU and the gasoline control module (VCM/PCM or ECM) for other stored DTCs.

Are other DTCs stored?

--

Go to Step 3

Go to Step 4

3

Perform the other DTC diagnosis before attempting diagnosis of this DTC. Refer to the DTC List.

Is the other DTC diagnosis and/or repair complete?

--

Go to Step 23

--

4

  1. Clear the AF ECU DTC information using the scan tool.
  2. Turn OFF the ignition and wait 30 seconds.
  3. Start the engine.
  4. View the captured data Freeze Frame records for this DTC that was stored in Step 2.1.
  5. Observe the data parameters that give an indication of how the vehicle was being operated when this DTC set.

  6. Operate the vehicle within the Conditions for Setting the DTC and the parameters observed when the DTC set until the scan tool indicates the diagnostic Ran.

Does the scan tool indicate the diagnostic Passed?

--

Go to Intermittent Conditions

Go to Step 5

5

  1. Turn OFF the ignition .
  2. Visually inspect the GMS/MCV connector and the MCV motor connector for proper terminal contact.
  3. Test for circuit continuity of the motor power and ground circuits between the two connectors.
  4. Repair the terminal contact or wiring as necessary.

Was a terminal or wire repair necessary?

--

Go to Step 23

Go to Step 6

6

  1. Disconnect the GMS/MCV connector.
  2. Turn ON the ignition, with the engine OFF.
  3. Connect a digital multimeter (DMM) test leads between the GMS/MCV ignition circuit terminal and a known good ground.
  4. Measure the voltage on the ignition circuit.

Is the voltage within the specified range?

11-13 V

Go to Step 7

Go to Step 14

7

Connect the J 35616-200 Un-powered Test Lamp between B+ and the 2 GMS/MCV ground circuit terminals, one at a time.

Does the test lamp illuminate brightly when connected to each ground circuit terminal?

--

Go to Step 8

Go to Step 15

8

  1. Connect the DMM test leads between the GMS/MCV Actual Gas circuit terminal and a known good ground.
  2. Measure the voltage on the Actual Gas circuit.

Is the voltage near the specified value?

5.0 V

Go to Step 9

Go to Step 16

9

With the ignition ON and the engine OFF, connect the J 35616-200 Un-powered Test Lamp between B+ and the GMS/MCV Desired Gas circuit terminal.

Does the test lamp illuminate?

--

Go to Step 10

Go to Step 17

10

While monitoring the test lamp, turn OFF the ignition.

Does the test lamp turn OFF?

--

Go to Step 11

Go to Step 18

11

  1. Reconnect all disconnected or removed components, connectors, fuses, etc.
  2. Using a scan tool, clear all DTC information from the AF ECU.
  3. Turn OFF the ignition.
  4. Remove the low pressure regulator primary test port plug. Refer to Fuel System Diagnosis for gauge connection views.
  5. Insert the pressure gauge adaptor included in the J 42580 into the LPR primary test port.
  6. Connect the J 28552 0--15 psi gauge to the pressure gauge adaptor.
  7. Monitor the pressure gauge while cranking and starting the engine.

Was the observed fuel pressure EVER greater than the value specified?

4 psi

Go to Step 12

Go to Fuel System Diagnosis

12

  1. Turn OFF the ignition.
  2. Remove the test port adaptor and install the test port plug using Teflon sealant. DO NOT use Teflon tape.
  3. Remove the gasoline fuel pump relay in order to prevent the engine from starting.
  4. Turn ON the ignition, with the engine OFF.
  5. Using a scan tool, clear all DTC Information from the AF ECU.
  6. Observe the NGO Enable Input parameter and ensure that Alternative Fuel is enabled. An ignition cycle with a 30 second OFF time may be required to enable Alternative Fuel after clearing DTCs.
  7. Backprobe the GMS/MCV connector Desired Gas circuit terminal with the DMM.
  8. Set the DMM to AC volts in order to observe the frequency.
  9. While observing the DMM frequency crank the engine for about 5 seconds or until a switch-over to gasoline is observed. The engine will not start with the fuel pump relay removed.

Is the maximum observed frequency more than the specified value?

750 Hz

Go to Step 13

Go to Step 19

13

  1. Keep the gasoline fuel pump relay removed in order to prevent the engine from starting.
  2. Using a scan tool, clear all DTC information from the AF ECU.
  3. Observe the NGO Enable Input parameter and ensure that Alternative Fuel is enabled. An ignition cycle with a 30 second OFF time may be required to enable Alternative Fuel after clearing DTCs.
  4. Backprobe the GMS/MCV connector Actual Gas circuit terminal with the DMM.
  5. Set the DMM to DC Volts in order to observe the frequency.
  6. While observing the DMM frequency crank the engine for about 5 seconds or until a switch-over to gasoline is observed. The engine will not start with the fuel pump relay removed.

Is the maximum observed frequency more than the specified value?

250 Hz

Go to Step 22

Go to Step 21

14

  1. Turn OFF the ignition and wait 30 seconds.
  2. Observe the fuel indicator lamp (FIL), located in the fuel gauge select switch, as you turn the ignition ON while leaving the engine OFF.

Does the FIL illuminate for a 2 second bulb check or remain illuminated?

--

Go to Step 20

Go to Ignition Relay Diagnosis

15

Repair the GMS/MCV Ground circuit with high or infinite (open) resistance.

Is the repair complete?

--

Go to Step 23

--

16

  1. Inspect the Actual Gas circuit for an open, a short to ground, or a short to voltage.
  2. Inspect for proper terminal contact at the AF ECU connector Actual Gas circuit terminal.
  3. Repair the terminal contact or wiring as necessary.

Was a terminal or wiring repair necessary?

--

Go to Step 23

Go to Step 22

17

  1. Inspect the Desired Gas circuit for an open, or short to voltage.
  2. Inspect for proper terminal contact at the AF ECU connector Desired Gas circuit terminal.
  3. Repair terminal contact or wiring as necessary.

Was a terminal or wire repair necessary?

--

Go to Step 23

Go to Step 22

18

  1. Inspect the Desired Gas circuit for a short to ground.
  2. Repair the wiring as necessary.

Was a wiring repair necessary?

--

Go to Step 23

Go to Step 22

19

  1. Turn OFF the ignition.
  2. Disconnect the AF ECU connectors.
  3. Turn ON the ignition, with the engine OFF.
  4. Connect the DMM test leads between the Desired Gas circuit terminal and a known good ground.
  5. Measure the voltage of the Desired Gas circuit.

Is the voltage within the specified range?

4-6 V

Go to Step 22

Go to Step 21

20

Repair the open ignition circuit between the GMS/MCV connector and the ignition circuit splice.

Is the repair complete?

--

Go to Step 23

--

21

Replace the GMS/MCV. Refer to Gas Mass Sensor/Mixture Control Valve Mounting Bracket Replacement

Is the replacement complete?

--

Go to Step 23

--

22

  1. Replace the AF ECU. Refer to Engine Control Unit Replacement .
  2. Program (flash) the replacement control module with the correct vehicle software and calibration.

Is the replacement complete?

--

Go to Step 23

--

23

  1. Reconnect all disconnected or removed components, connectors, fuses, etc.
  2. Using a scan tool, clear all DTC information from both the gasoline control module (VCM/PCM or ECM) and the AF ECU.
  3. Using the scan tool, communicate with both the gasoline control module and the AF ECU in order to reset the Fuel Trim values to zero.
  4. Start the engine.
  5. View the captured data Freeze Frame records for this DTC that was stored in Step 2. Observe the data parameters that give an indication of how the vehicle was being operated when this DTC set.
  6. Operate the vehicle within the Conditions for Running the DTC and the parameters observed when the DTC set until the scan tool indicates the diagnostic ran.

Does the scan tool indicate the DTC passed?

--

System OK

Go to Step 2